No air from vents?

Tiny
BRIGHTHALO
  • MEMBER
  • 2002 FORD EXPLORER
  • 215,000 MILES
2002 Ford Explorer 2WD XLT 4.0 with 215,000 miles. A/C fan motor replaced last year. A/C and A/C fan works fine. VERY little air comes out of the vents now. Blower motor resistor? Air temp actuator? Vacuum control air door? Vacuum control check valve? Vacuum tubing leak?
Friday, June 28th, 2013 AT 12:14 PM

10 Replies

Tiny
SEANGRANT00
  • MECHANIC
  • 334 POSTS
It sounds like the blower motor resistor, does the air change speed with different manual selections?

Sean
Was this
answer
helpful?
Yes
No
-1
Friday, June 28th, 2013 AT 12:47 PM
Tiny
SEANGRANT00
  • MECHANIC
  • 334 POSTS
The blower motor switch controls blower motor speed by adding or bypassing resistors in the blower motor switch reistor in all function selector switch positions except OFF.

The blower motor resistor
- is located on the heater core and evaporator core housing near the blower motor.
- has three resistor elements mounted on the resistor board to provide four blower speeds.
- depending on the blower motor switch position, resistance is added or bypassed in the blower motor circuit to decrease or increase blower motor speed.
- has an overheating device (thermal limiter) that will open the resistor coil when the temperature reaches approximately 184 cel interrupting the blower motor operation in ail speeds except high.
- is serviced as an assembly. The thermal limiter cannot be reset and is not serviceable.
Was this
answer
helpful?
Yes
No
-1
Friday, June 28th, 2013 AT 12:52 PM
Tiny
BRIGHTHALO
  • MEMBER
  • 4 POSTS
Yes, the air speed does change from low to high with manual selection. I have taken off the A/C plastic face plate off that covers the A/C and radio and removed the glove box lid but did not find anything broken, damaged or unplugged.
Was this
answer
helpful?
Yes
No
Saturday, June 29th, 2013 AT 10:50 AM
Tiny
SEANGRANT00
  • MECHANIC
  • 334 POSTS
Okay. Is your vehicle equipped with dual automatic temperature control?
Was this
answer
helpful?
Yes
No
+1
Saturday, June 29th, 2013 AT 1:11 PM
Tiny
BRIGHTHALO
  • MEMBER
  • 4 POSTS
Single temp control on the dash for the front air. Temp control for the rear air on the ceiling console.

At times air comes out the regular A/C vents, then, when you get on the expressway, what happens is the air vents (front seat air) become blocked and the A/C air comes out of the heater and defroster vents instead of the A/C vents. Fan motor and fan speeds work fine all the time.
Was this
answer
helpful?
Yes
No
-1
Saturday, June 29th, 2013 AT 5:27 PM
Tiny
SEANGRANT00
  • MECHANIC
  • 334 POSTS
Couple of things it could be. I'm not sure if I understood you correctly, is there an (automatic) label on your temp. Settings?

It sounds like a vacuum related problem. As you speed up on the highway, you loose pressure by the increased engine speed.

Here is where I would check.

Vacuum lines
Vacuum Reservoir
A/C Vacuum Check Valve
Vacuum Actuator Arm

And also,
Air distribution door.

Check these, have someone else apply throttle to change vacuum while you watch the door.

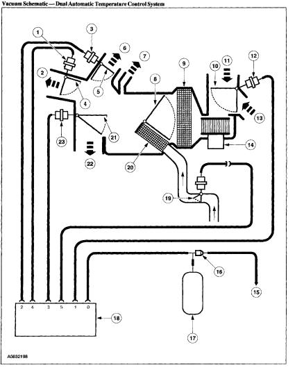
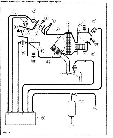
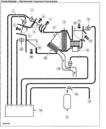
Let me know what you find, if you need anymore schematics let me know.

Sean
Was this
answer
helpful?
Yes
No
+2
Sunday, June 30th, 2013 AT 10:51 PM
Tiny
BRIGHTHALO
  • MEMBER
  • 4 POSTS
Sean, thank you very much for all of your help! For those of us on a budget, your expert, timely advice helps families like mine stay on the road!
Was this
answer
helpful?
Yes
No
Monday, July 1st, 2013 AT 8:44 AM
Tiny
SEANGRANT00
  • MECHANIC
  • 334 POSTS
Your very welcome.

Take Care

Sean
Was this
answer
helpful?
Yes
No
Monday, July 1st, 2013 AT 4:25 PM
Tiny
FAFERRANTE
  • MEMBER
  • 1 POST
  • 2002 FORD EXPLORER
Air Conditioning problem
2002 Ford Explorer 6 cyl Two Wheel Drive 83000 miles

My air conditioner is functioning normally. I am not able to direct any airflow to my defrost vents or my floor vents.
Was this
answer
helpful?
Yes
No
Saturday, August 29th, 2020 AT 10:49 AM (Merged)
Tiny
JACOBANDNICKOLAS
  • MECHANIC
  • 110,192 POSTS
The vents are actuated by vacuum. In this case, my guess is you are looking for a vacuum leak. Check under the dash and under the hood where the vacuum supply comes through the firewall. With the engine running, you may actually hear a hissing sound from such a leak.
Was this
answer
helpful?
Yes
No
+1
Saturday, August 29th, 2020 AT 10:49 AM (Merged)

Please login or register to post a reply.