Tuesday, February 23rd, 2010 AT 10:27 AM
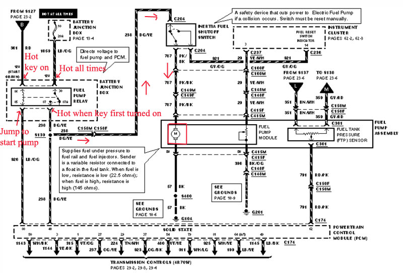
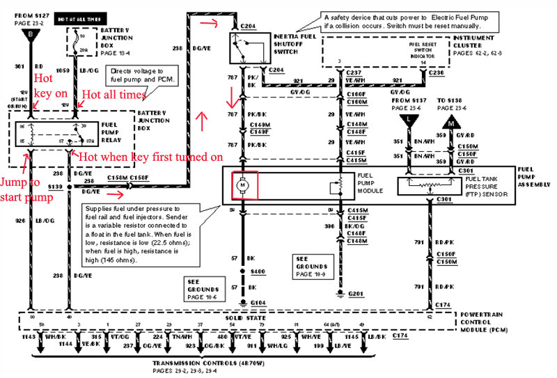
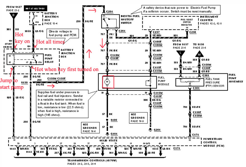
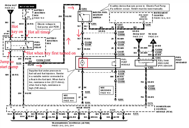
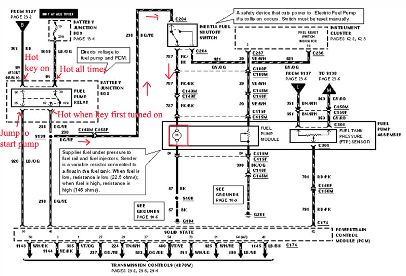
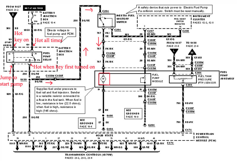
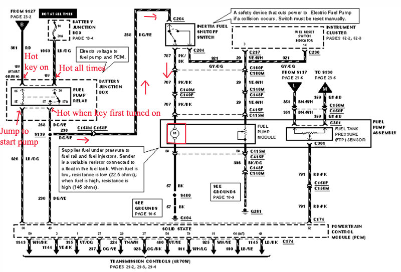
Sometimes my fuel pump does not engage when I turn the key. When it does it starts fine and never stalls or runs rough. There are no trouble codes. I have already checked the relay. What could be causing it to work sporadically.




