Saturday, May 7th, 2011 AT 11:58 PM
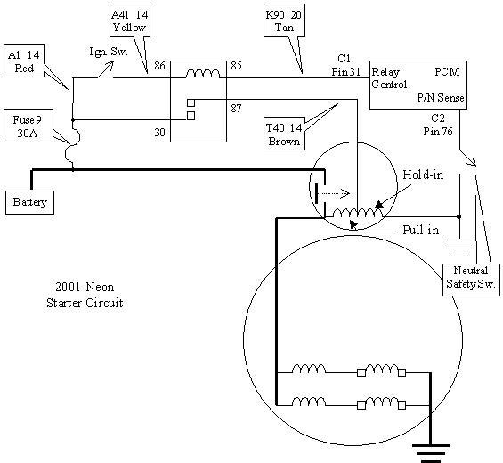
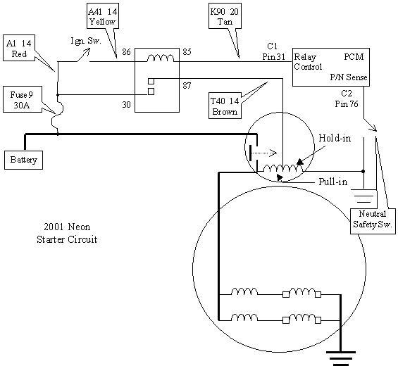
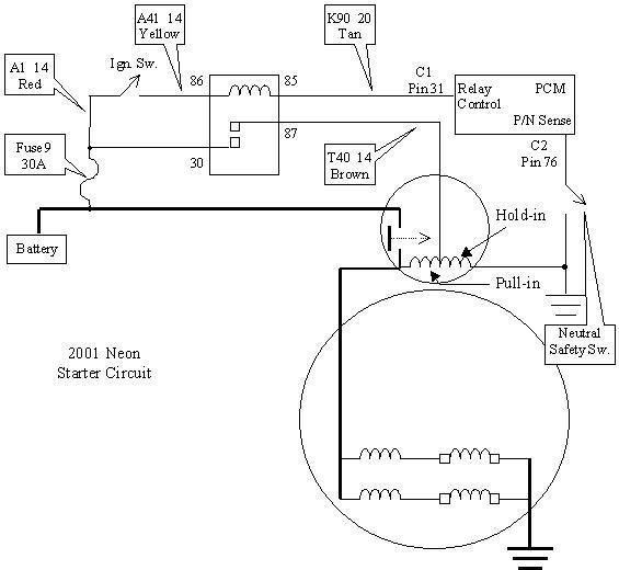
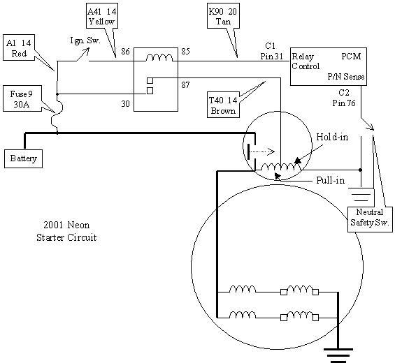
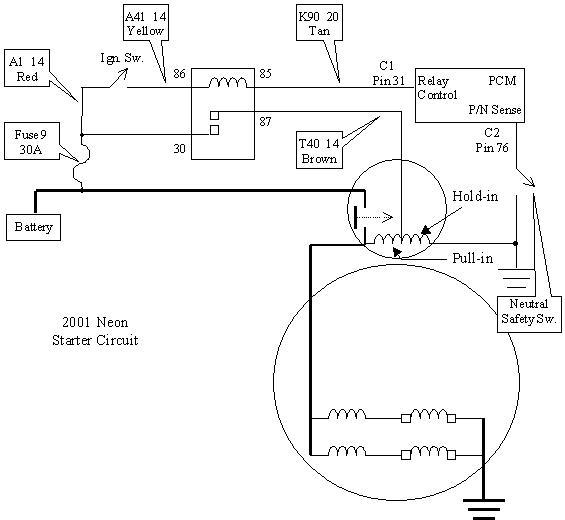
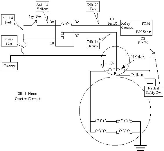
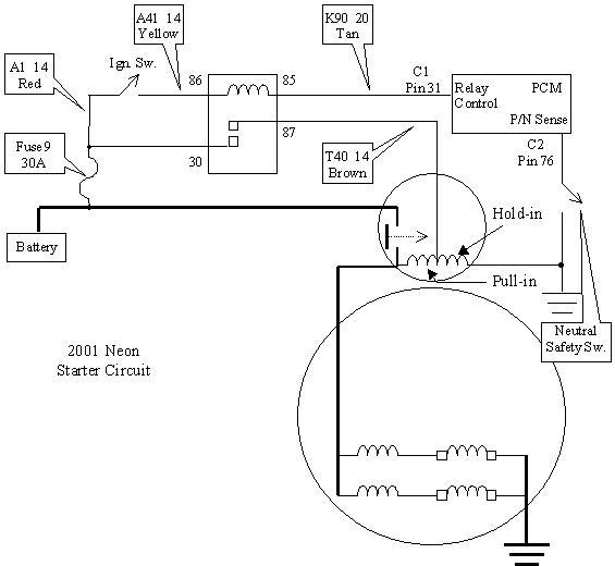
Turn key and sometimes the engine will not turn over. I used a jumper to the selenoid driectly from the battery with the key in th estart position and the engine starts every time. SOmetimes the car will start. Thought is was starter and selenoid passes bench tests. I am thinking a starter relay. Any Ideas?

