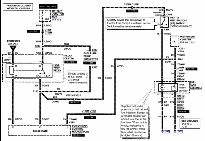
Fuel pump secondary circuit malfunction

Tiny
SLIMVIC
  • MEMBER
  • 2001 FORD CROWN VICTORIA
  • V8
  • 2WD
  • AUTOMATIC
  • 207,000 MILES
What does it mean when you get a code 232 on a 2001 crown victoria
Sunday, June 12th, 2011 AT 8:25 PM

6 Replies

Tiny
DOCFIXIT
  • MECHANIC
  • 18,828 POSTS
Does engine run?
Was this
answer
helpful?
Yes
No
-1
Sunday, June 12th, 2011 AT 8:29 PM
Tiny
SLIMVIC
  • MEMBER
  • 4 POSTS
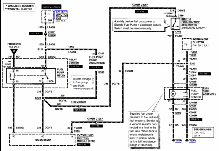
No it turns over but pump is not coming on I hook scan tool to it and I get a 232 what happened was I went to the store and came out got in the car it started and then shut off would not start so pump would not come on so I replaced it and the new one will not come on either relays have also been replaced
Was this
answer
helpful?
Yes
No
+1
Sunday, June 12th, 2011 AT 8:44 PM
Tiny
WRENCHTECH
  • MECHANIC
  • 20,761 POSTS
Have you checked the Inertia switch in the trunk?
Was this
answer
helpful?
Yes
No
-2
Sunday, June 12th, 2011 AT 9:00 PM
Tiny
SLIMVIC
  • MEMBER
  • 4 POSTS
Yes
Was this
answer
helpful?
Yes
No
+1
Sunday, June 12th, 2011 AT 9:01 PM
Tiny
WRENCHTECH
  • MECHANIC
  • 20,761 POSTS
Then you're going to have to do some testing in the circuit to find out where your losing the power.
Was this
answer
helpful?
Yes
No
+1
Sunday, June 12th, 2011 AT 9:04 PM
Tiny
SLIMVIC
  • MEMBER
  • 4 POSTS
Thanks the lose of power is in the relay box up under the hood due to loose power wire
Was this
answer
helpful?
Yes
No
Sunday, June 12th, 2011 AT 9:17 PM

Please login or register to post a reply.