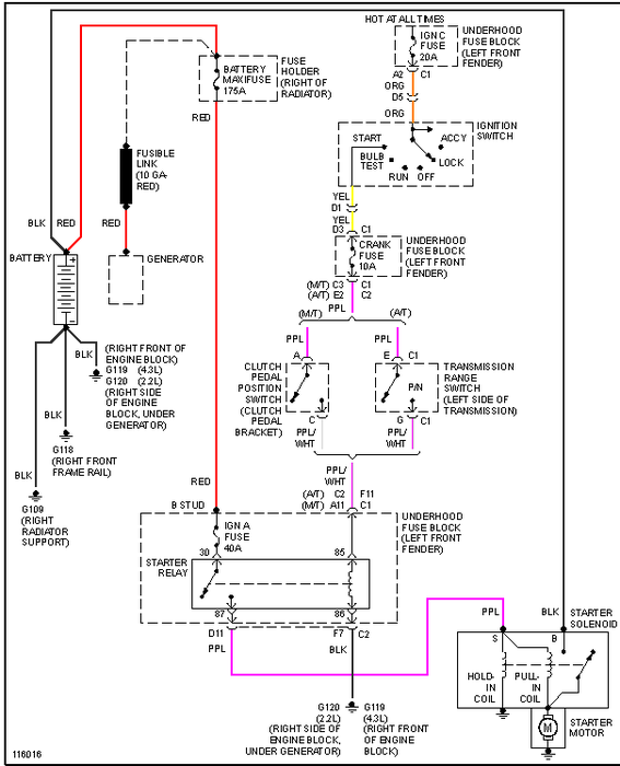
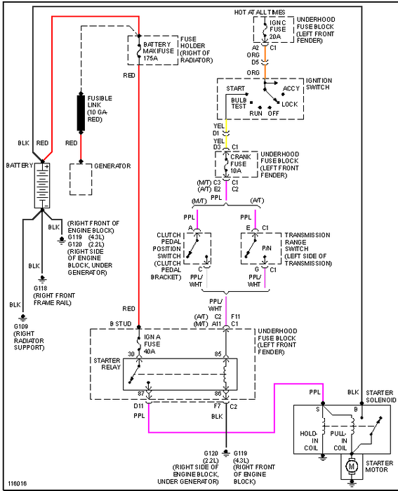
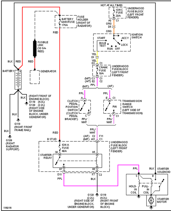
Sunday, December 23rd, 2012 AT 4:39 PM
Replaced pk3(from dealer), new battery then tried to start the van but there are no lights, horn. Acts as if the battery has no charge and is new and was checked before placing it into the van. Never had an owners manual. In dire need of help!



