Jump start my truck, but mixed the cables and melted my jumper cables?

Tiny
ANONYMOUS
  • MEMBER
  • 2000 DODGE TRUCK
  • 200,000 MILES
I tryied to jump start my truck, but mixed the cables and melted my jumper cables. The battery has juice, but the truck won't crank. The lights, etc. Work and the voltage is fine. Is there a circuit breaker or fuse inline or should I go after the computer?
Sunday, March 24th, 2013 AT 6:15 PM

1 Reply

Tiny
KASEKENNY
  • MECHANIC
  • 18,907 POSTS
Unfortunately, it is possible that the PCM has failed but we need to start at the basics.

Did you replace any wiring issues that you found?

If the wiring is all fine, then we need to run through testing for power at the starter and then work backwards through the system to find where we are losing power.

https://www.2carpros.com/articles/starter-not-working-repair

https://www.2carpros.com/articles/how-to-check-wiring

When the current is run backwards through the system then the common things that fail are relays and modules.

So, we need to find out where we have power and where we do not. Basically, it could just be a fuse or relay that is preventing the starter from engaging but if the module is not grounding the relay, then unfortunately the PCM has most likely failed.

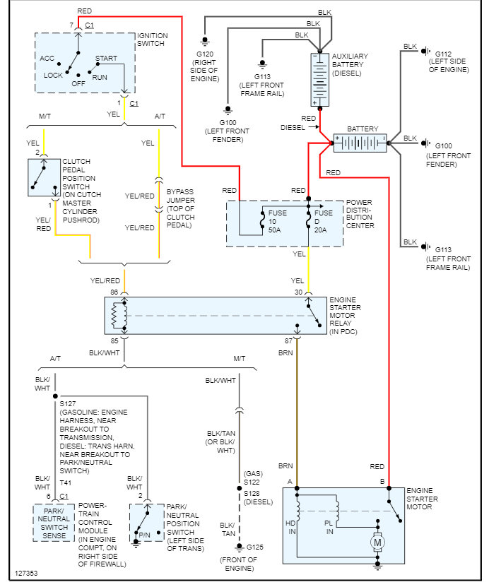
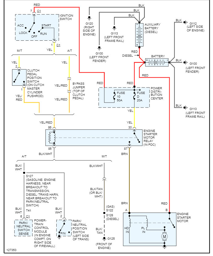
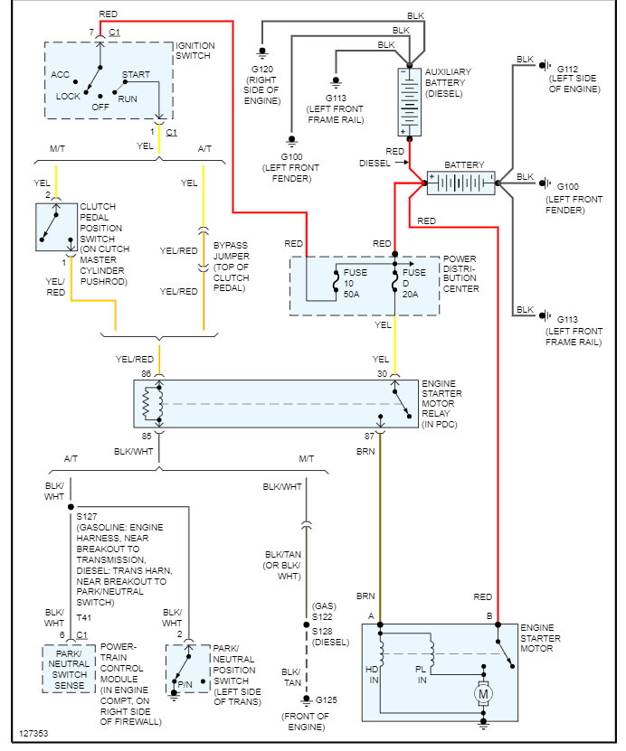
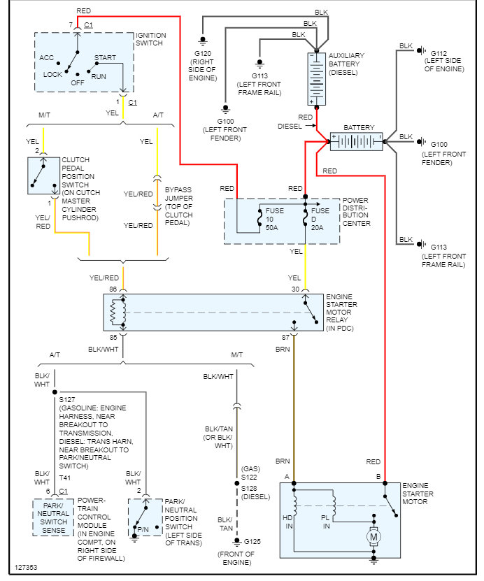
Please see the diagram below and let us know what you find. Thanks
Was this
answer
helpful?
Yes
No
Friday, January 7th, 2022 AT 1:44 PM

Please login or register to post a reply.