Fuse 13 burn all the time

Tiny
EFFI LAHAV
  • MEMBER
  • 37 POSTS
Anyone can help me and knows how to do bypass between:
1) The left yellow wire (in the DIM plug) (see pics)
2) To fuse 13, ( C1 †Fuse box, under passenger seat)
Was this
answer
helpful?
Yes
No
Tuesday, January 3rd, 2012 AT 6:26 PM
Tiny
FACTORYJACK
  • MECHANIC
  • 4,159 POSTS
Cut the wire at each connector end, install a piece of wire in between.
Was this
answer
helpful?
Yes
No
Tuesday, January 3rd, 2012 AT 7:08 PM
Tiny
EFFI LAHAV
  • MEMBER
  • 37 POSTS
Can you please point exactly were do I need to connect. One point is the DIM, that’s o.K. The other point is not clear to me. Can you please point it for me on the diagram? (The attachment)
Thanks
Was this
answer
helpful?
Yes
No
Tuesday, January 3rd, 2012 AT 8:14 PM
Tiny
FACTORYJACK
  • MECHANIC
  • 4,159 POSTS
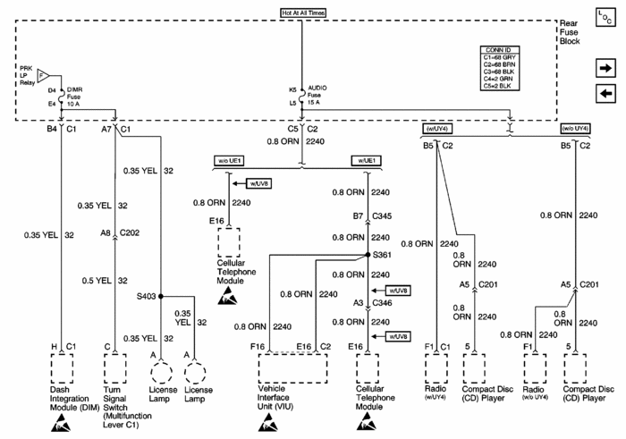
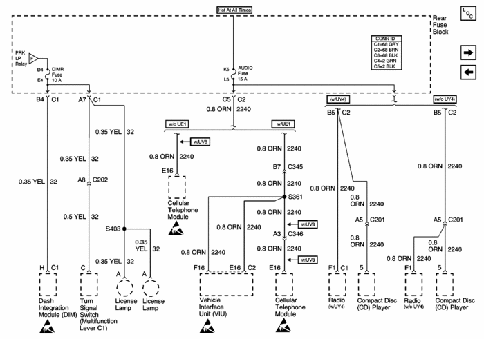
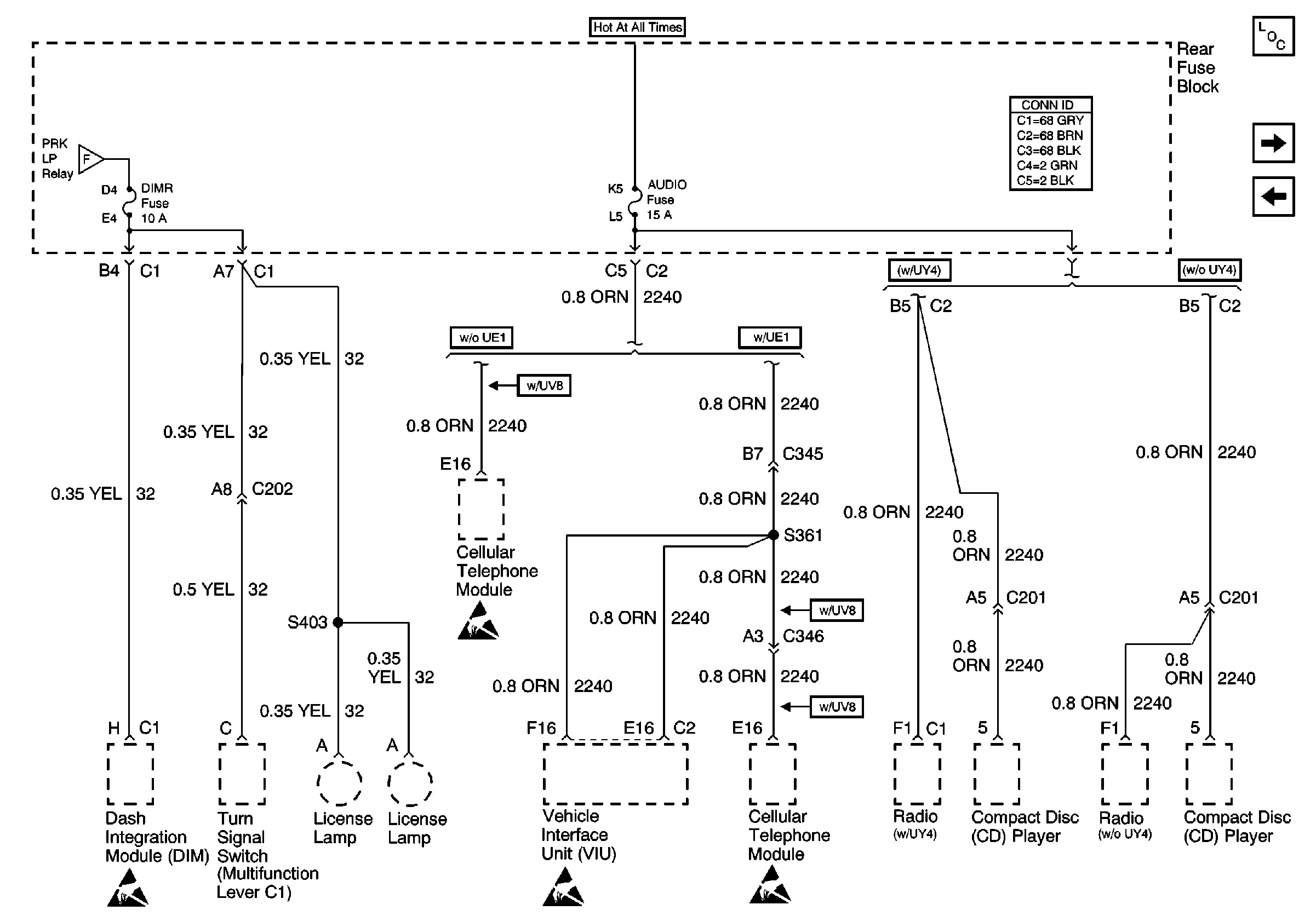
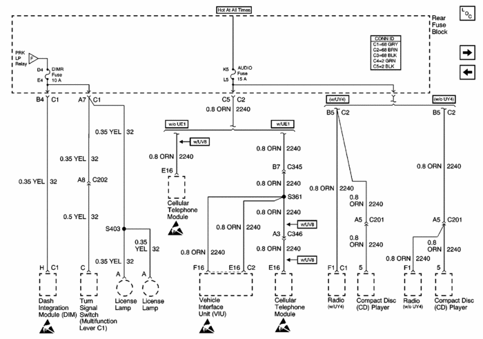
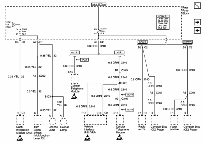
If the wire to the DIM is the one that is shorted, then it should be terminal B4, and there should only be one yellow wire in that cavity.
Was this
answer
helpful?
Yes
No
Tuesday, January 3rd, 2012 AT 9:08 PM
Tiny
EFFI LAHAV
  • MEMBER
  • 37 POSTS
Yes, in B4 there is only one yellow terminal.

Is that’s how I need to do the bypass?
Was this
answer
helpful?
Yes
No
Tuesday, January 3rd, 2012 AT 9:37 PM
Tiny
FACTORYJACK
  • MECHANIC
  • 4,159 POSTS
Cut the wire at b4, connect and run an auxiliary wire to the dim terminal. If your fuse no longer blows, which should be the case if your diagnosis was correct, then you have bypassed your shorted wire.
Was this
answer
helpful?
Yes
No
Tuesday, January 3rd, 2012 AT 10:47 PM
Tiny
EFFI LAHAV
  • MEMBER
  • 37 POSTS
I Cut the wire at b4, and connect it (with a auxiliary wire) to the dim terminal, passenger side front).
The fuse did not burn, but I also still didn’t have the backlight in the switches on the IE. ? What can be wrong?
Was this
answer
helpful?
Yes
No
Thursday, January 5th, 2012 AT 5:16 AM
Tiny
FACTORYJACK
  • MECHANIC
  • 4,159 POSTS
What are the switches on the IE?
Was this
answer
helpful?
Yes
No
Thursday, January 5th, 2012 AT 4:09 PM
Tiny
EFFI LAHAV
  • MEMBER
  • 37 POSTS
Sorry, it’s the switches for all the A/C unit, the Radio, and the 3 switches bout side IE: the info, on /off, dsdl, and reset.
Was this
answer
helpful?
Yes
No
Thursday, January 5th, 2012 AT 4:51 PM
Tiny
FACTORYJACK
  • MECHANIC
  • 4,159 POSTS
Have you perhaps got the wrong wire at the DIM? It should be a yellow wire pin H, at the 10 pin blue connector C1. There aare two yellow wires in that connector, one is pin H in the middle, and one is pin K, on an end. H is the circuit you are after.
Was this
answer
helpful?
Yes
No
Thursday, January 5th, 2012 AT 5:26 PM
Tiny
EFFI LAHAV
  • MEMBER
  • 37 POSTS
I may get it wrong, So I attached a pics to C1 and the yellow wires. I did cut in yellow #2 and did the bypass.
Can you please look if that’s the right one?
Was this
answer
helpful?
Yes
No
Thursday, January 5th, 2012 AT 10:15 PM
Tiny
FACTORYJACK
  • MECHANIC
  • 4,159 POSTS
C1 @ the DIM, not the fuse block.
Was this
answer
helpful?
Yes
No
Thursday, January 5th, 2012 AT 11:08 PM
Tiny
EFFI LAHAV
  • MEMBER
  • 37 POSTS
Yes I did the bypass between The DIM (pin 10 blue connector that’s connect to the DIM left side ((one of 3 plugs)) And the fuse box yellow wire #2 as in the pics.
Is that not right?
Was this
answer
helpful?
Yes
No
Thursday, January 5th, 2012 AT 11:51 PM
Tiny
FACTORYJACK
  • MECHANIC
  • 4,159 POSTS
If you did pin 10 at the DIM, that is incorrect. The pins are actually letter designated, and you did pin K. The other yellow should be in the middle of that connector, pin H. Or if it were a number, pin 8.
Was this
answer
helpful?
Yes
No
Friday, January 6th, 2012 AT 12:23 AM
Tiny
EFFI LAHAV
  • MEMBER
  • 37 POSTS
Maybe its not pin 10, but its the yellow wire on the left of the plug (see in the pics) Does the yellow wire in the middle is the one that I need to bypass?
Was this
answer
helpful?
Yes
No
Friday, January 6th, 2012 AT 1:09 AM
Tiny
FACTORYJACK
  • MECHANIC
  • 4,159 POSTS
Yes, the one in the middle.
Was this
answer
helpful?
Yes
No
Friday, January 6th, 2012 AT 1:46 AM
Tiny
EFFI LAHAV
  • MEMBER
  • 37 POSTS
Thank. And the other side is the “Yellow #2” in the fuse block (as in the schematic above)?
Was this
answer
helpful?
Yes
No
Friday, January 6th, 2012 AT 2:00 AM
Tiny
FACTORYJACK
  • MECHANIC
  • 4,159 POSTS
In the picture I attached, at the far left, is the circuit you are describing. It is only showing one yellow wire at fuse block terminal B4, that goes to DIM terminal H. That is the circuit you run a separate wire on. You should gain the switch backlighting back, and if you did your diagnosis correctly, it will not blow the fuse.
Was this
answer
helpful?
Yes
No
Friday, January 6th, 2012 AT 3:54 AM
Tiny
EFFI LAHAV
  • MEMBER
  • 37 POSTS
I think... I understand... And to make sure before I will make another mistake...
Pin H (in DIM plug) should be connect to pin B4 in the fuse box?
Pin C in (DIM plug) (Middle of blue plug in DIM plug) should be connect to pin A7 (or A8) in the fuse box?
And I can bypass the 2 yellow wires to avoid any short?
Was this
answer
helpful?
Yes
No
Friday, January 6th, 2012 AT 5:41 AM
Tiny
FACTORYJACK
  • MECHANIC
  • 4,159 POSTS
Pin C has nothing to do with it. Pin H simply goes to B4 at the fuse block.
Was this
answer
helpful?
Yes
No
Friday, January 6th, 2012 AT 3:36 PM

Please login or register to post a reply.