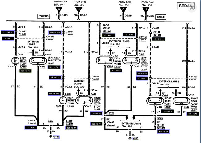
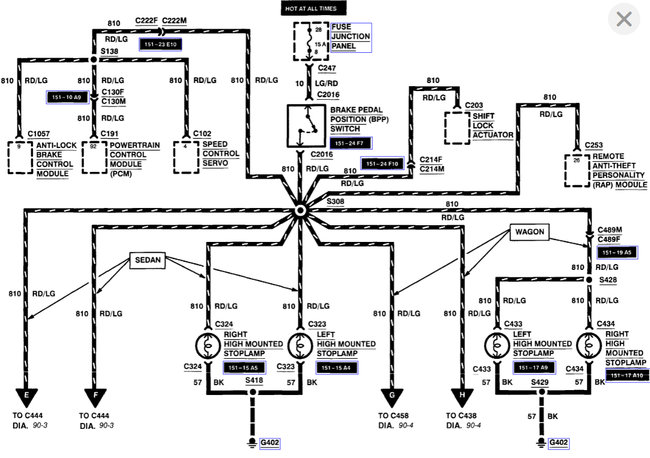
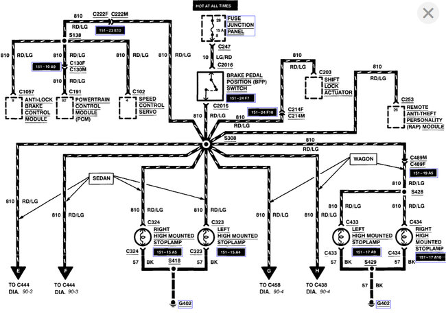
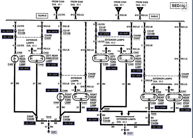
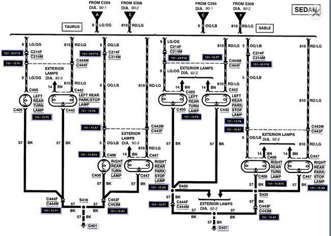
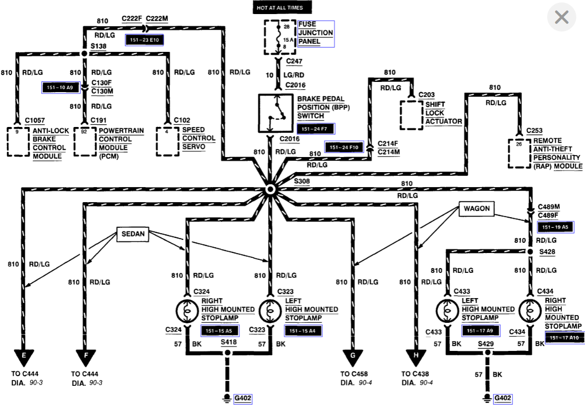
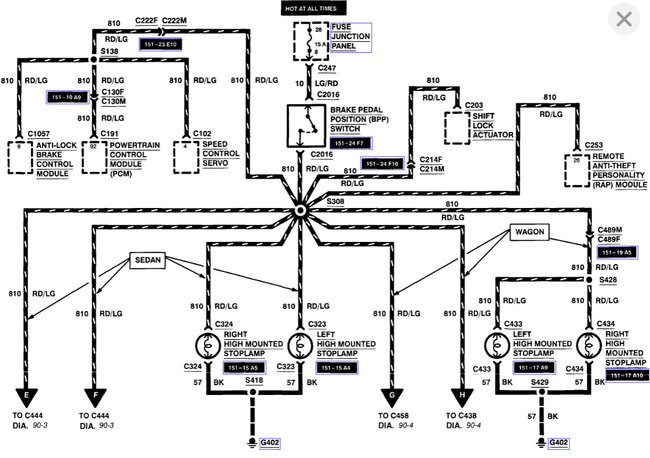
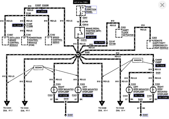
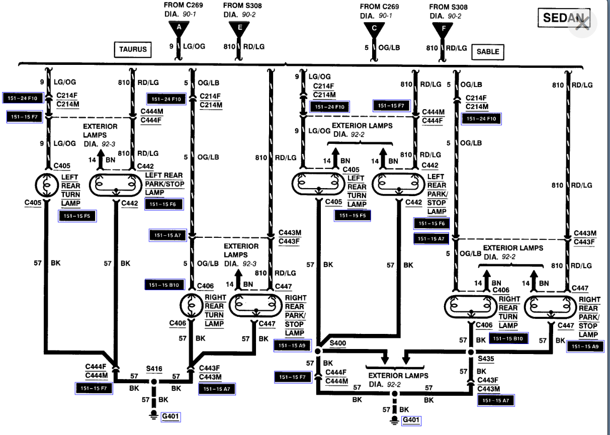
My two brake/tail lights are out on Mercury sable 1999. Have only 1 top brake light left. Checked fuse they work,checked lights don't seem to be busted. Whats next?
Jun 30, 2011 at 10:15 PM


