HOME
ASK A QUESTION
REPAIR GUIDES
BECOME A MEMBER
LOG IN
Login with Facebook
OR
Remember me
NOT A MEMBER?
FORGOT PASSWORD?
CONTACT US
PRIVACY POLICY
TERMS AND CONDITIONS
☰
Home
Honda
Odyssey
Electrical
Alternator
Not Charging
New alternator installed still not charging.
ENRIQUEMOLINA
MEMBER
1999 HONDA ODYSSEY
76,000 MILES
New alternator installed still not charging whatis the next step?
Tuesday, December 18th, 2012 AT 9:02 AM
7 Replies
ENRIQUEMOLINA
MEMBER
5 POSTS
Is there any fuse or points to check(ex. Alt. Socket to where)?
Was this
answer
helpful?
Yes
No
-2
Tuesday, December 18th, 2012 AT 9:44 AM
ASEMASTER6371
MECHANIC
52,796 POSTS
Check for power to the big red wire at the alternator.
What is the voltage at the battery with the motor running?
Roy
Was this
answer
helpful?
Yes
No
-1
Tuesday, December 18th, 2012 AT 10:44 AM
ENRIQUEMOLINA
MEMBER
5 POSTS
12v @red big wire & from 12v to 11.10 v while engine running using fluke m/meter
Was this
answer
helpful?
Yes
No
+1
Tuesday, December 18th, 2012 AT 11:42 AM
ASEMASTER6371
MECHANIC
52,796 POSTS
New or used alternator?
Roy
Was this
answer
helpful?
Yes
No
+1
Tuesday, December 18th, 2012 AT 11:50 AM
ENRIQUEMOLINA
MEMBER
5 POSTS
New alt installed meaning new and tested before I pay
Was this
answer
helpful?
Yes
No
+1
Tuesday, December 18th, 2012 AT 11:58 AM
ASEMASTER6371
MECHANIC
52,796 POSTS
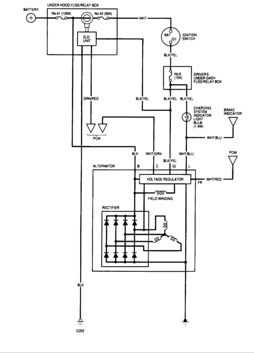
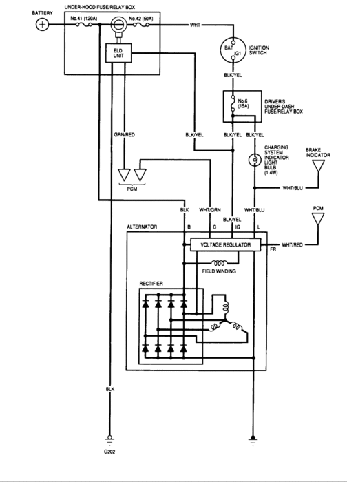
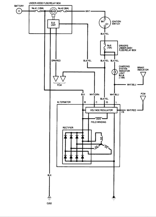
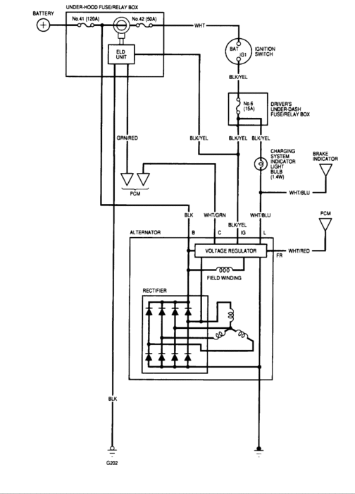
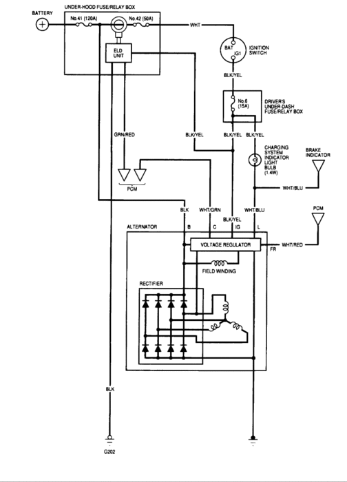
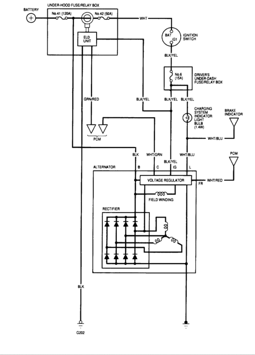
Check the wiring diagram
Image (Click to make bigger)
Was this
answer
helpful?
Yes
No
+2
Tuesday, December 18th, 2012 AT 12:04 PM
ENRIQUEMOLINA
MEMBER
5 POSTS
Thanks, I'll check the wiring
Was this
answer
helpful?
Yes
No
+1
Tuesday, December 18th, 2012 AT 12:12 PM
Please
login
or
register
to post a reply.
Related Alternator Not Charging Content
Alternator Replacment
3.5l, Lx, Has Conked Out. I Did Purchase A New Battery 2 Weeks Ago And Things Were Working Fine. Then A "hum" Started From The...
Asked by
d-rossco
·
1 ANSWER
2 IMAGES
1999
HONDA ODYSSEY
VIDEO
Alternator Replacement
Instructional repair video
GUIDE
Alternator Replacement
Got a red battery warning light on? This most likely means the alternator has gone out and needs a replacement. To confirm the failure use a voltmeter to test the alternator...
Alternator Replacement
How To Replace The Alternator? I Love This Site.
Asked by
Iil0974
·
14 ANSWERS
4 IMAGES
2001
HONDA ODYSSEY
Alternator Replacement
I Need Information On How To Remove And Replace Alternator?
Asked by
mdmarchman
·
1 ANSWER
3 IMAGES
1995
HONDA ODYSSEY
1997 Honda Odyssey Alternator
How To Remove And Replace Altenator
Asked by
autumntilemarble
·
1 ANSWER
1997
HONDA ODYSSEY
No Electrical Power, Will Not Start
Yesterday I Noticed That The Van Had Absolutely No Power. No Lights And Would Not Crank At All When I Tried Starting. I Replaced The...
Asked by
chasebsmith
·
6 ANSWERS
7 IMAGES
2006
HONDA ODYSSEY
VIEW MORE
Ask a Car Question. It's Free!
Alternator Replacement
Alternator Replacement
How to Test an Alternator