Alternator replacement

Tiny
MDMARCHMAN
  • MEMBER
  • 1995 HONDA ODYSSEY
  • 4 CYL
  • AWD
  • AUTOMATIC
  • 200,000 MILES
I need information on how to remove and replace alternator?
Friday, December 31st, 2010 AT 9:42 PM

1 Reply

Tiny
KASEKENNY
  • MECHANIC
  • 18,907 POSTS
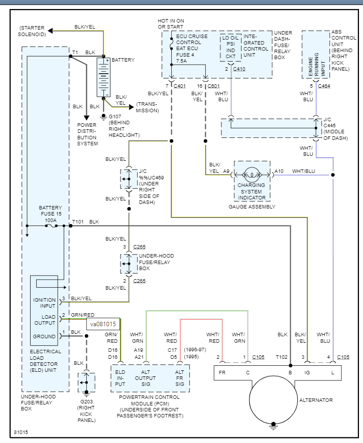
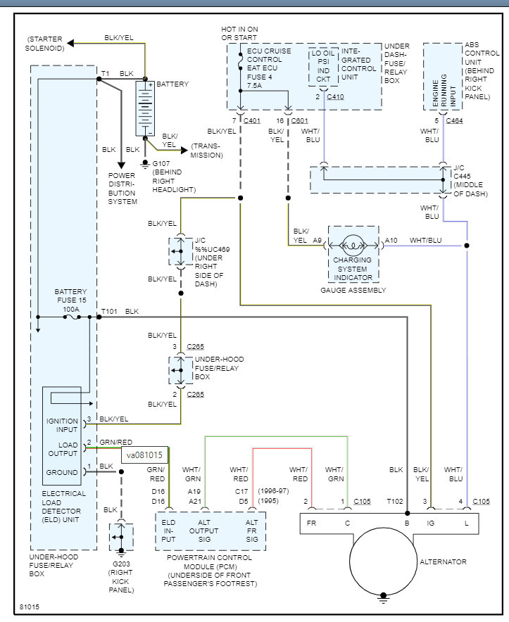
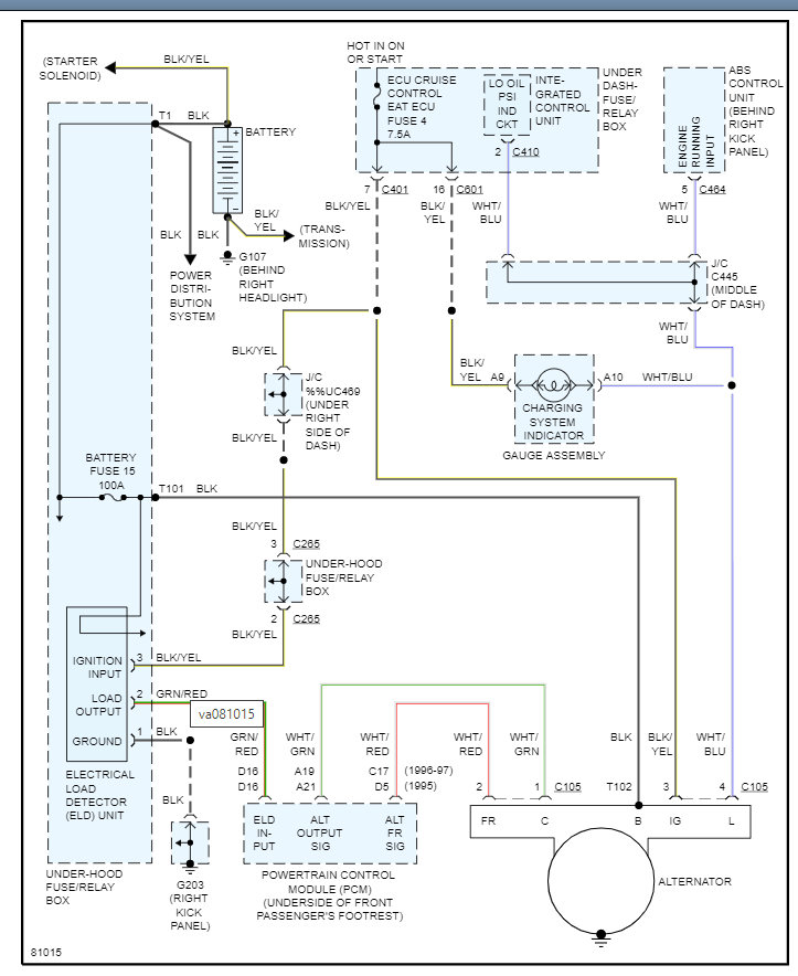
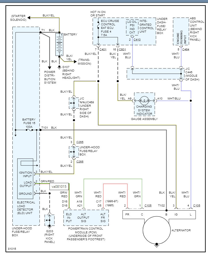
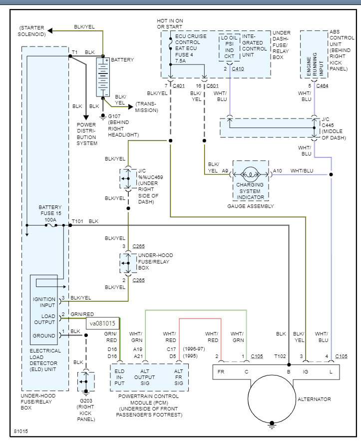
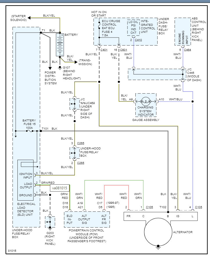
I will attach the info from the manual below but here are a couple guides that will help with this.

This is not only how to test the alternator but helpful info on how to replace it as well. Clearly this is a different vehicle, but it has good info on the process.

https://www.2carpros.com/articles/how-to-check-a-car-alternator

https://www.2carpros.com/articles/how-to-replace-an-alternator

Below you will get the detail that you need on your specific vehicle. Please let us know what other questions you have on this. Thanks
Was this
answer
helpful?
Yes
No
Thursday, November 4th, 2021 AT 6:16 PM

Please login or register to post a reply.