Friday, December 28th, 2012 AT 1:56 PM
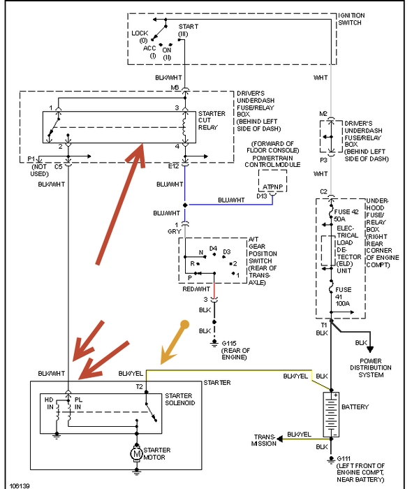
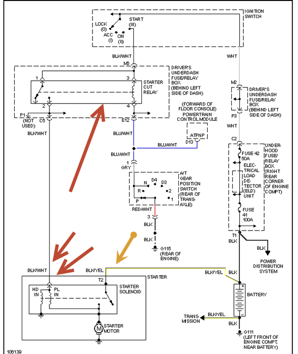
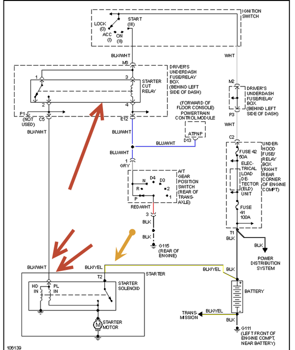
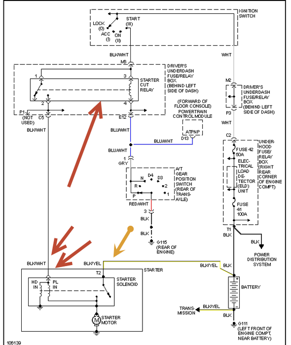
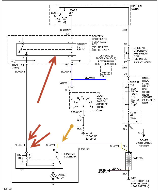
I have a 1999 Honda Accord EX. The engine will not crank at all, all I get is a click coming form the solenoid. I replace the starter and the battery but still no luck. I swapped out the ignition swith at the steering column and no luck either. A couple of long distance friends suggested it may be a grounding issue but I could only find two grounds in the engine compartment; one from the negative side of the battery to the tranny and the other from the engine to the chasis. Both of those looked in good condition and still no luck. Can anyone help me?



