Driving down the road and out of no where the engine stalls?

Tiny
NMCB13
  • MEMBER
  • 1999 DODGE RAM
  • 189,000 MILES
My husband has been having trouble with his Ram 1500. We've had it to the mechanic and he doesn't know what is wrong with it. My husband could be driving down the road and out of no where the engine dies. He tries to start it and it just won't 'catch'. If he waits 15-30 minutes, it will start up. I'm afraid that God forbid he is on the interstate and the engine dies again, that it won't be pretty. Can you give me any idea's what it might be. My husband thinks it may have something to do with the ignition or coil pack? Please advise. Thank you.
Debbie
Monday, July 1st, 2013 AT 6:59 AM

9 Replies

Tiny
HMAC300
  • MECHANIC
  • 48,601 POSTS
Scan for codes and check fuel pressure first. Then check the auto shutdown relay which Is in the underhood fuse box. It should be marked on cover. Also clean throttle plate with choke cleaner on both sides as well as iac hole. Check duct work from air cleaner to throttle body for holes if there are any block them off or get new duct work. Fuel pressure should be 44-54psi with engine idling.
Was this
answer
helpful?
Yes
No
+2
Monday, July 1st, 2013 AT 7:11 AM
Tiny
NMCB13
  • MEMBER
  • 11 POSTS
My husband wasted money on replacing coil pack since mechanic couldn't find out what was wrong before. Well, needless to say, my stubborn husband is now stuck on the side of the road with the same issue! I will print this out and give it to him. Maybe that will work. But he also said that usually when you turn the ignition key, the gauges will move, even if the vehicle isn't started. But when he turns the key, there is nothing. Please help before this 1999 truck costs us a fortune in guess work! Thanks!
Was this
answer
helpful?
Yes
No
+1
Monday, July 8th, 2013 AT 2:09 PM
Tiny
HMAC300
  • MECHANIC
  • 48,601 POSTS
Because the gauges move isn't check ing fuel pressure, check the asd relay-auto shutdown relay underhood with a ike relay and it has to have th other stuff done that I had recommended as well. Make sure to check fuses underhood as well.
Was this
answer
helpful?
Yes
No
+2
Monday, July 8th, 2013 AT 3:02 PM
Tiny
NMCB13
  • MEMBER
  • 11 POSTS
"a ike relay". What is this? I have passed on your information to my husband and he will talk to the mechanic in the morning. Thank you so much for your advise!
Was this
answer
helpful?
Yes
No
+1
Monday, July 8th, 2013 AT 4:00 PM
Tiny
HMAC300
  • MECHANIC
  • 48,601 POSTS
I mean t like relay sorry keyboard doesn't do what I want a lot of times lol.
Was this
answer
helpful?
Yes
No
-2
Monday, July 8th, 2013 AT 4:55 PM
Tiny
99RAM
  • MEMBER
  • 1 POST
Mine was doing the same thing, I changed the pcm and it went away instantly, it also cleared up some other problems it was giving me, such as: random and erratic shifting, gas mileage loss, sporadic stalling, and a check engine light.
Was this
answer
helpful?
Yes
No
+2
Sunday, May 2nd, 2021 AT 9:49 PM
Tiny
JACOBANDNICKOLAS
  • MECHANIC
  • 110,192 POSTS
Hi,

Thank you for the post. I'm sure it will help others.

Take care and feel free to come back anytime with a question.

Joe
Was this
answer
helpful?
Yes
No
+2
Wednesday, May 5th, 2021 AT 8:17 PM
Tiny
MARK MCFADDEN
  • MEMBER
  • 0 POST
I have the same issue. Did not see a resolution posted by the person having the problem. I'm going on my second year of this issue of the engine stalling. My mechanic has had it in the shop several times and nothing has fixed it.
Was this
answer
helpful?
Yes
No
Friday, May 5th, 2023 AT 11:04 AM
Tiny
CARADIODOC
  • MECHANIC
  • 34,465 POSTS
What is "the same issue?" Do you have a crank / no-start condition, or does the engine run for a while, then stall while driving? Intermittent stalling can be difficult to find if you don't have a scanner. Do you have the same model year? Also, no one ever bothered to list or ask for the engine size. Three were available and they use some different systems.

This is actually a common problem on all vehicle brands, but up to now, no one was looking in the right direction. The last thing to consider is the fuel pump. They fail in different ways with different symptoms. GM pumps, it seems, develop problems with the bearings in the motor. They almost always start up, then most commonly lose pressure while driving as the pump runs slower and slower. They tend to work again after sitting for an hour or two.

Chrysler fuel pumps rarely fail while you're driving. Their failures are from worn brushes in the motor. That's more of a high mileage thing. When they fail, they do not start up, leaving you sitting in the driveway or parking lot instead of on the side of the road. Often banging on the bottom of the gas tank gets them started, then it could take months for it to act up again, or it could fail to start the next time.

About three percent of crank / no-start problems are caused by a loss of fuel pressure. Perhaps another two percent are caused by a loss of spark. By far the most common cause, that other 95 percent, is caused by a loss of both spark and fuel at the same time, and that is usually caused by a loss of signal from the crankshaft position sensor or the camshaft position sensor.

One of the problems with these sensors is it takes the Engine Computer some time to detect the missing signal and set a fault code. Usually simply cranking the engine won't do it. The computer will detect the loss of signal when a stalled engine is coasting to a stop when driving at highway speed. Once that code has been set, it's important to not disconnect the battery until after the codes have been read and recorded, otherwise that valuable information will be lost.

It's also important to remember no diagnostic fault code ever says to replace a part or that one is bad. They only indicate the circuit that needs further diagnosis, or the unacceptable operating condition. When a sensor or other part is referenced in a fault code, it is actually the cause of that code about half of the time. First we have to rule out wiring and connector terminal problems, and mechanical problems associated with that part.

The first thing to observe is if you can hear the hum of the fuel pump when you turn the ignition switch to "run". The pump should run for one second, then turn off. If you are able to hear that, it proves the automatic shutdown, (ASD) relay is working and the Engine Computer has control of it. Next, we need to find out if that relay is turning on again during cranking. The computer turns it back on during engine rotation, (cranking or running), and it knows that by the signal pulses from the cam and crank sensors.

Those two sensors commonly fail by becoming heat-sensitive, then they work again after cooling down for about an hour. Most often this occurs when a hot engine is stopped for a few minutes, such as when stopping for gas. While driving, natural air flow keeps the sensors cool. When stopped, engine heat migrates up to the sensors causing one to fail. That's when you'll have the crank / no-start.

When there's no fault code to direct you to the circuit with the defect, you need a scanner to view live data. I have a Chrysler DRB3 for all of my older vehicles. It lists each sensor with a "No" or "Present" during cranking. Both will show "No" with the ignition switch in "run", then they must switch to "Present" as soon as you start cranking the engine. The one that stays on "No' is the circuit that needs to be diagnosed. Aftermarket scanners will have a similar way of showing this.

You can also use the scanner's "record" function on a test drive. When the problem occurs, press the "Record" button. Because the data travels through the scanner's memory, the recording actually begins a couple of seconds before the button was pressed. Later, that data can be played back slowly to see what changed when the problem occurred.

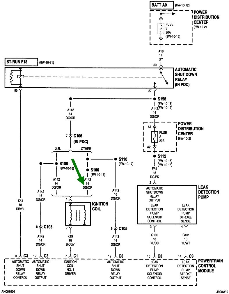
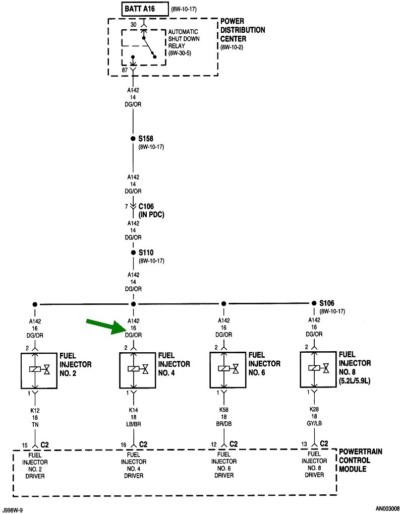
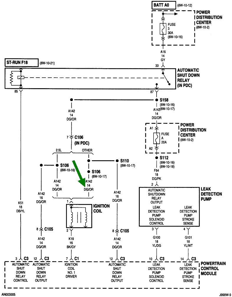
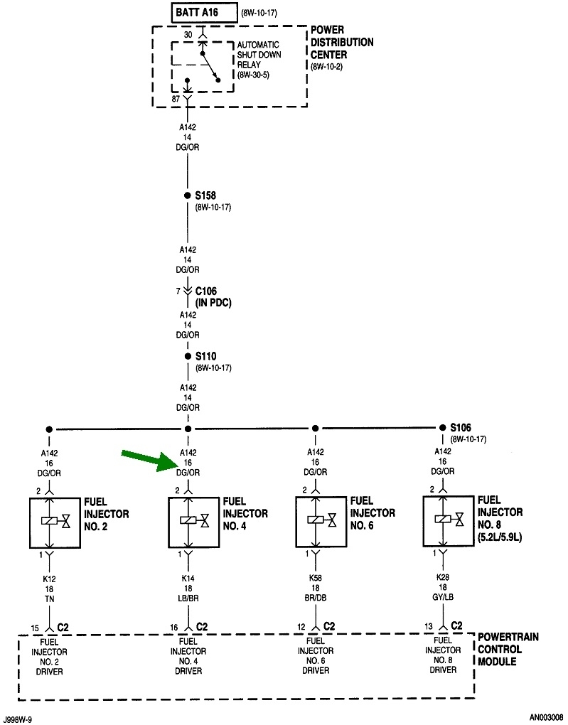
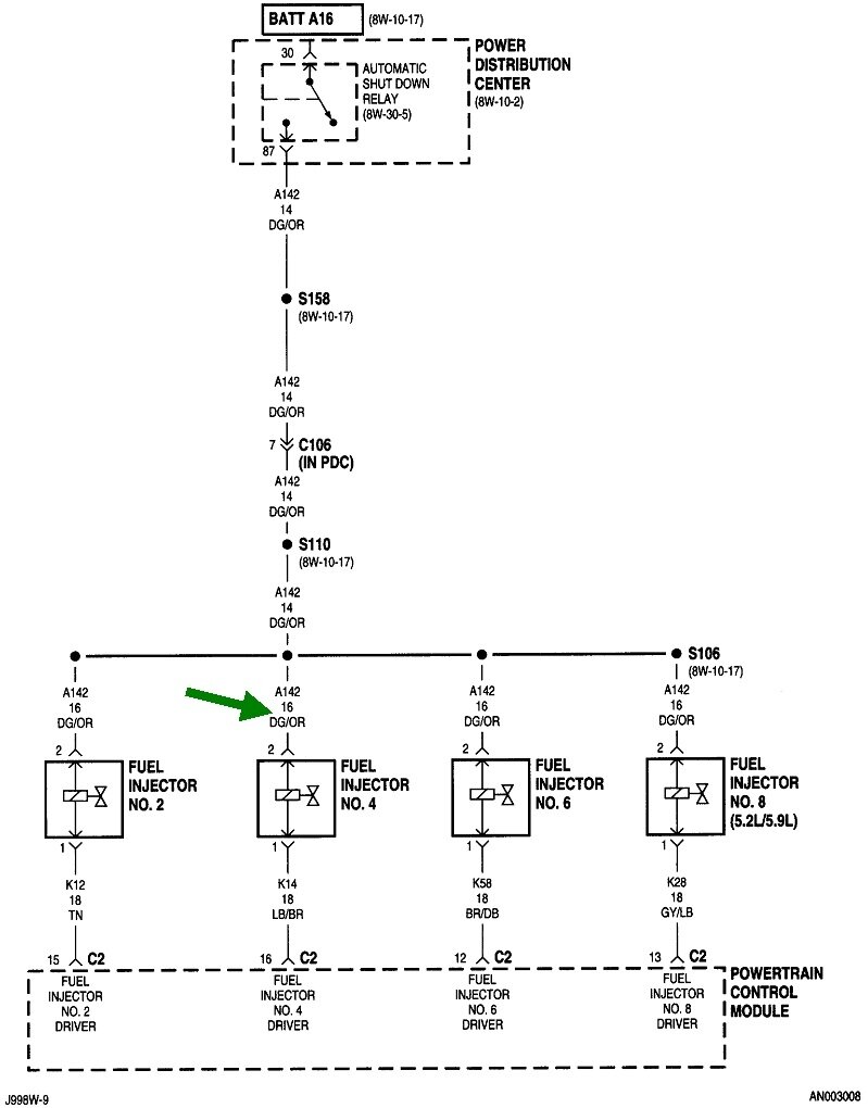
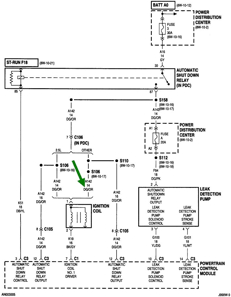
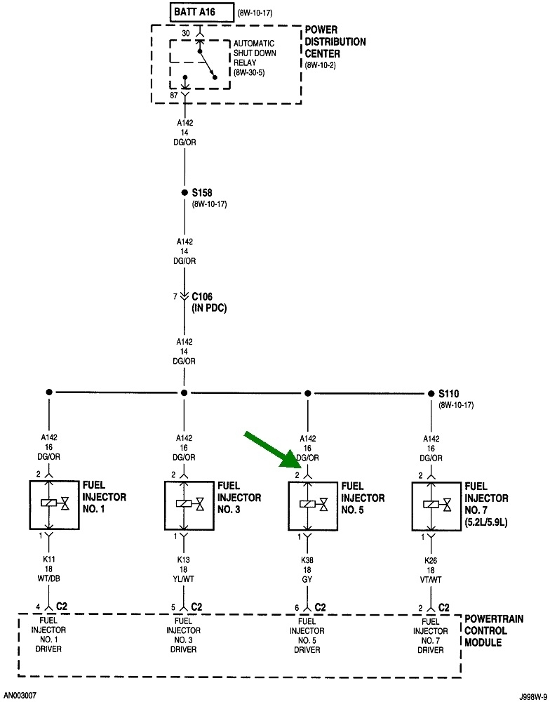
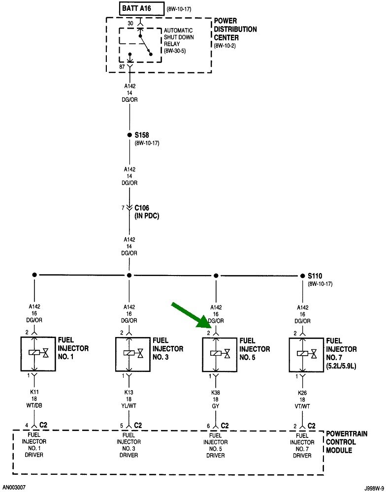
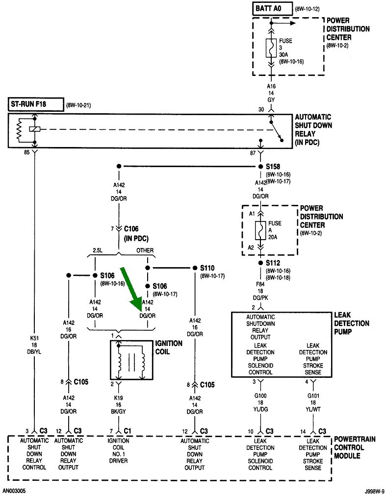
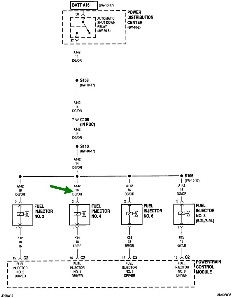
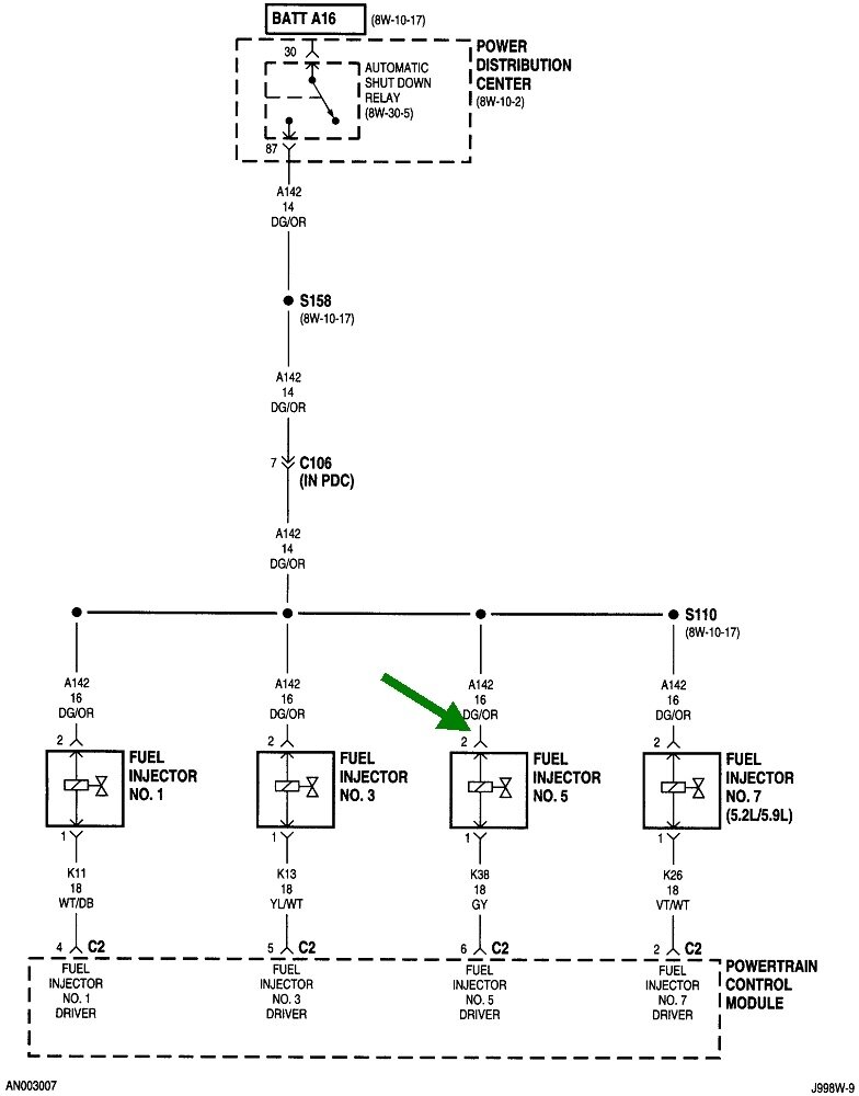
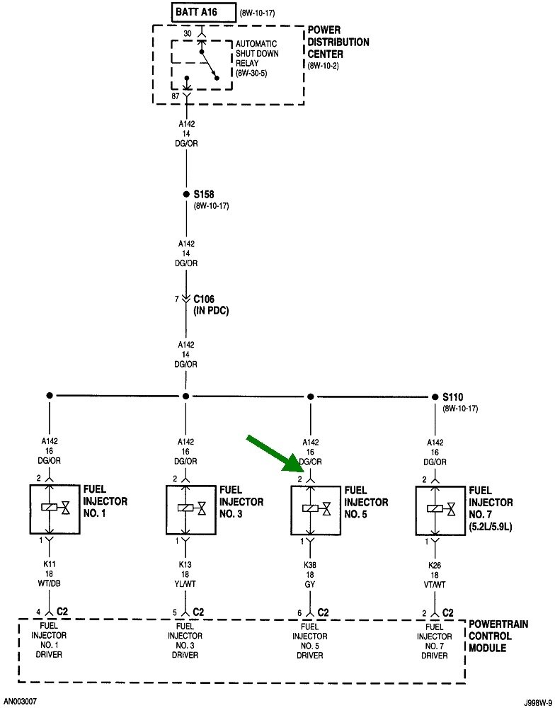
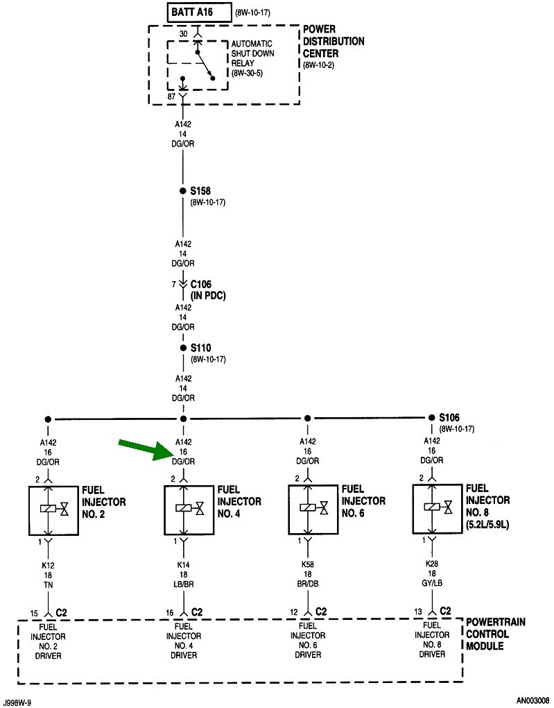
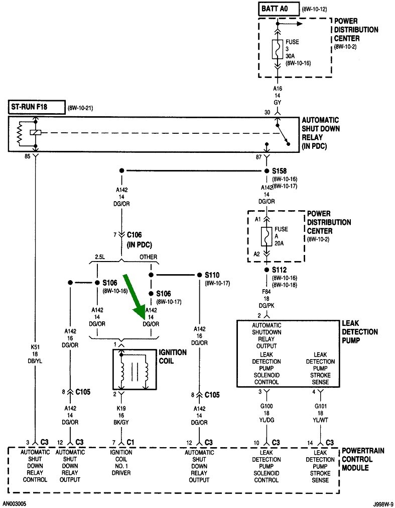
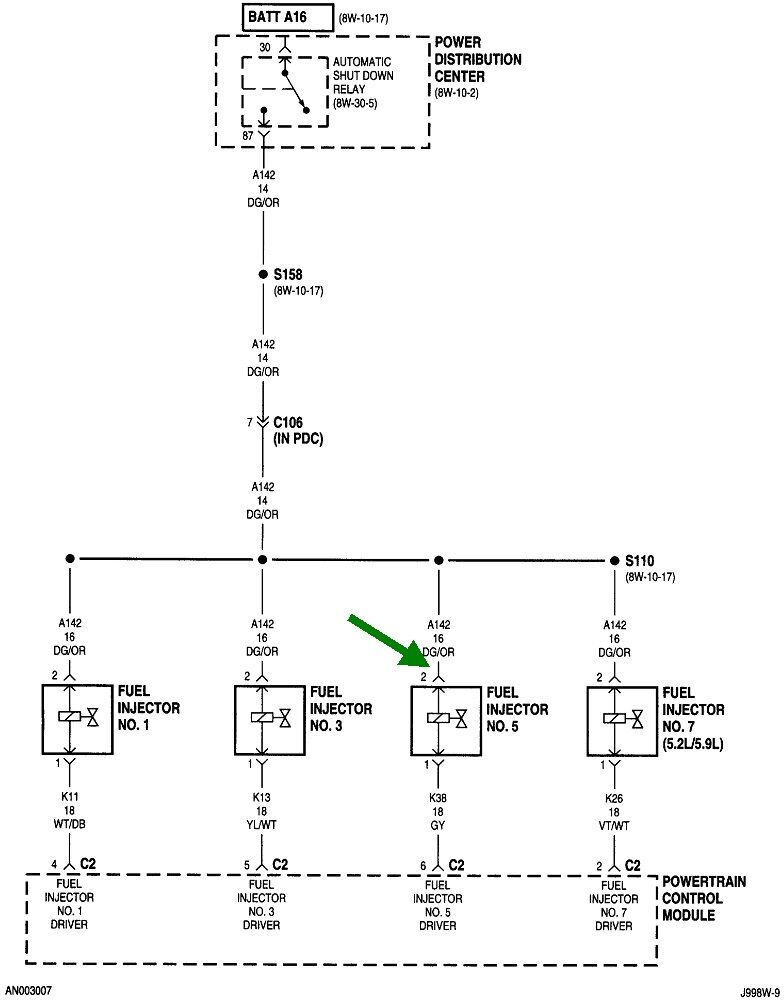
Another way to approach this is to see if the ASD relay is turning on by monitoring the voltage on that line. You can use a digital voltmeter, but they respond rather slowly. A test light works better for this test. Look for the wire that is the same color at the ignition coil(s), and all the injectors. These diagrams are for the 5.2L engine, but the method is the same for the others. The most commonly used wire is dark green / orange. Touch the test light's probe to that wire on the ignition coil or back-probe through the rubber weather seal on any injector. You can also use either smaller terminal on the back of the alternator for this test.

When a helper turns the ignition switch to "run", the test light should light up bright for one second, then turn off. What's important is whether it turns back on when your helper cranks the engine. If it lights up steady, we'll have to look at the ignition system or the fuel supply system. If it doesn't light up during cranking, we have to look at the cam or crank sensors.

Let me know what you find up to this point. If you need it, here's a link to an article on using a test light:

https://www.2carpros.com/articles/how-to-use-a-test-light-circuit-tester
Was this
answer
helpful?
Yes
No
+1
Friday, May 5th, 2023 AT 4:38 PM

Please login or register to post a reply.