Change alternator and check fusse and still don't charge?

Tiny
JRCRUZ3
  • MEMBER
  • 1998 FORD RANGER
  • 4.0L
  • V6
  • 2WD
  • AUTOMATIC
Gauge show low charge, change alt and check fusse, and still don't charge
Tuesday, September 29th, 2015 AT 8:50 AM

1 Reply

Tiny
SQM
  • MECHANIC
  • 6,383 POSTS
Hello,

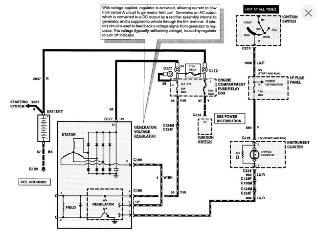
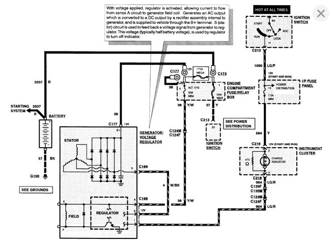
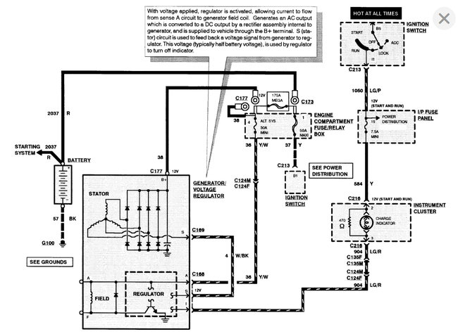
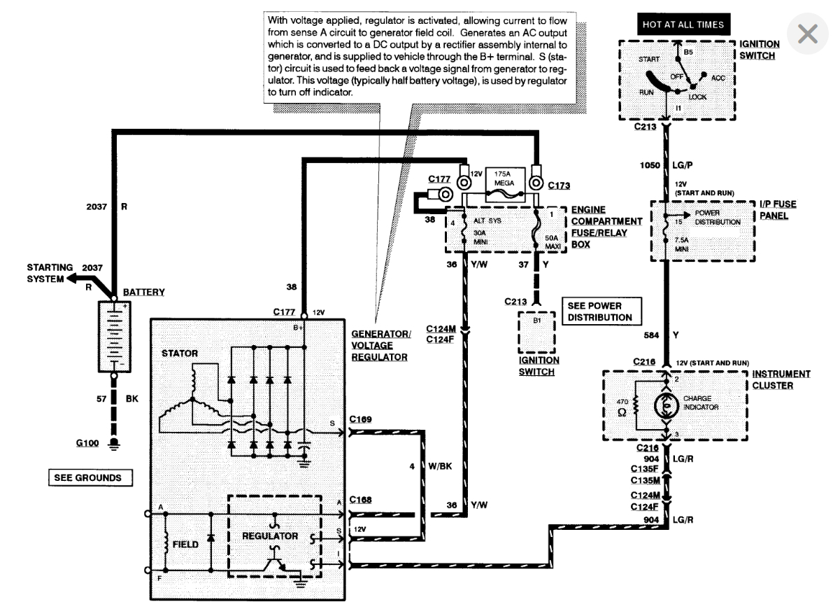
This issue could be due to faulty wiring from the alternator to the battery.
Make sure the cable and all the connectors are secured and free of any corrosion.

https://www.2carpros.com/articles/how-to-check-wiring

First of all, you want to test the alternator output at the battery.
It is possible that the output is normal but the light is illuminated due to a fault within the bulb circuit.

https://www.2carpros.com/articles/how-to-check-a-car-alternator

I have attached diagrams for your reference.

Please let me know if you have any questions.
Thank you.
Was this
answer
helpful?
Yes
No
Sunday, January 16th, 2022 AT 10:38 PM

Please login or register to post a reply.