Tuesday, January 11th, 2011 AT 8:10 PM
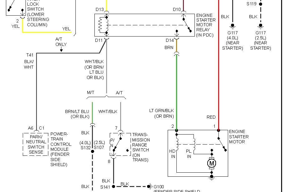
I have a 1997 Jeep Cherokee Sport Inline 6. It had been periodically stalling so I replace the Throttle Control Mondule. It has not stalled since until I drove it about 100 ft and turned it off. It would not start back up. Would not even turn over, just click. We were pushing it back to the house and we had it in neutral and it did turned over but did not start. Its been about a week that it has been sitting. Went to start it and it started right up. Let it run for a while, got warm. Turned it off and again it wont turn over. Only thing that is heard is the fuel pump turning on. What could be the problem?


