Wednesday, March 9th, 2011 AT 7:18 PM
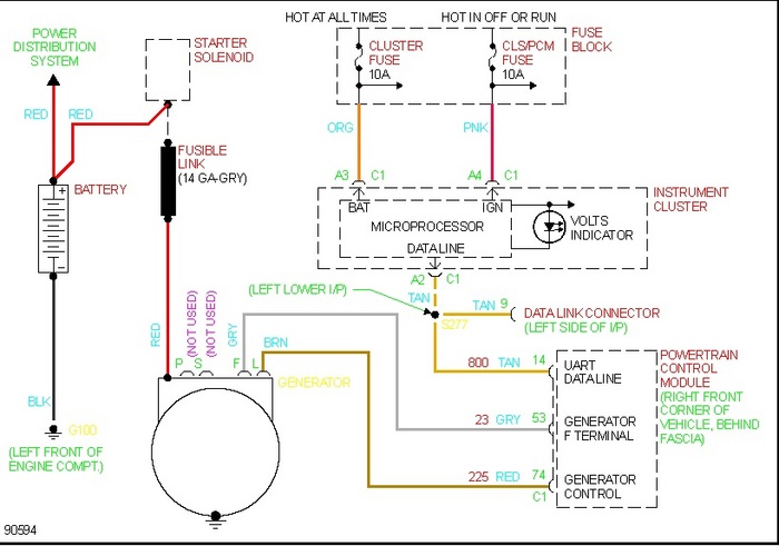
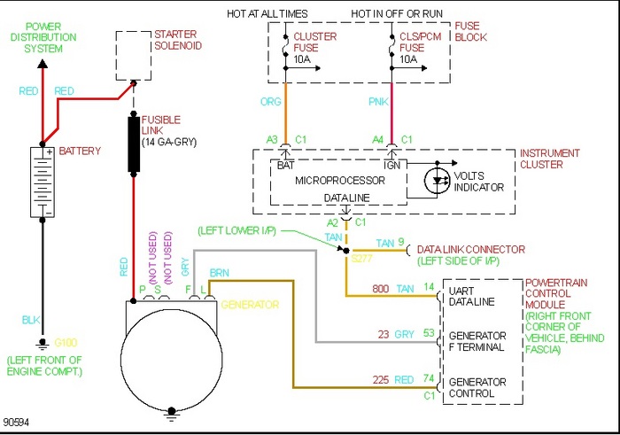
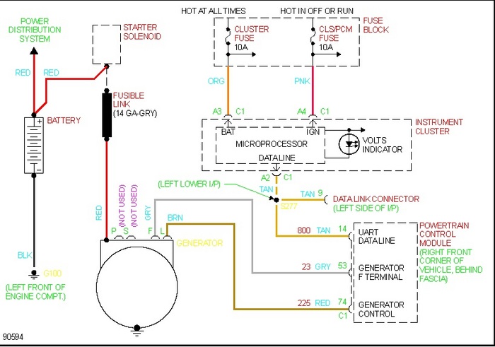
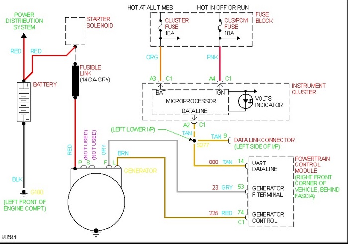
I removed the alternator in my 1997 cavilier z24 and I am unable to find the plug to install the new one. I looked and looked. Where do the wires from the plug start? Maybe I can trace them or replace if someone is screwing with me. It doesn't make sense. I know I unplugged it, where did it go? Please help



