1996 Taurus Wagon rear power door lock switch

Tiny
SPEEDRACER0063
  • MEMBER
  • 1996 FORD TAURUS
  • 3.0L
  • V6
  • 2WD
  • AUTOMATIC
  • 170,000 MILES
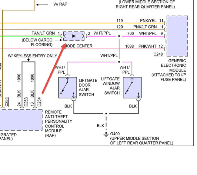
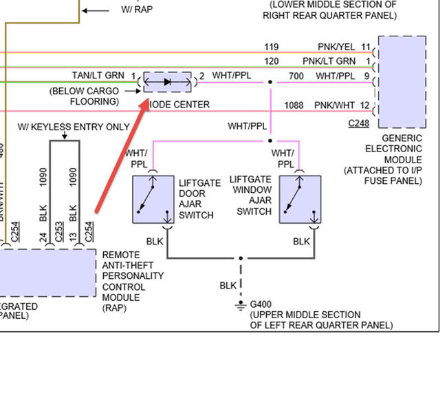
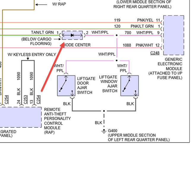
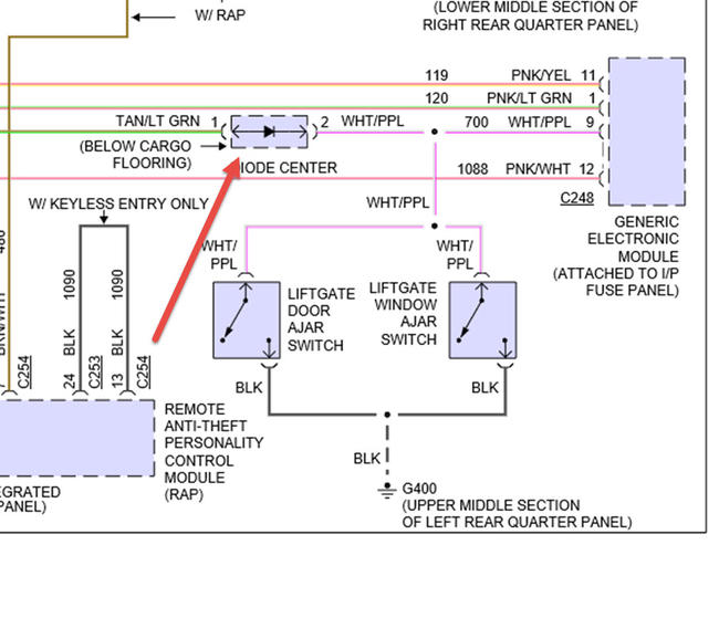
I have a 1996 Taurus wagon. My rear ( at the hatch ) power door lock switch quit working. Both front door switches unlock & lock all the doors including the rear hatch. I have checked the switch at the rear with a digital volt meter and it seems to be working. There is a diode some where in the circuit per the wiring diagram that I have, for just the rear switch. Not sure if that could be causing my problem but I don't know where it is in the harness so I can check it.

Any help would be awesome. Thank You
Sunday, November 1st, 2015 AT 12:03 PM

1 Reply

Tiny
HMAC300
  • MECHANIC
  • 48,601 POSTS
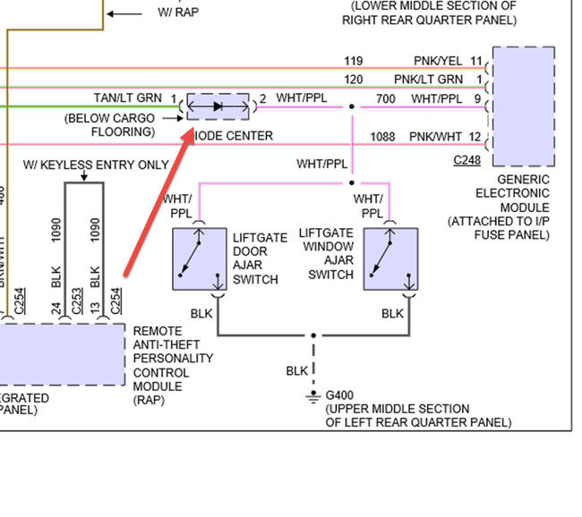
See pic but it may be one of the switchs like door ajar or window switch as well as GEM module
Was this
answer
helpful?
Yes
No
-1
Monday, November 2nd, 2015 AT 12:44 PM

Please login or register to post a reply.