Friday, November 29th, 2013 AT 9:54 AM
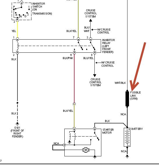
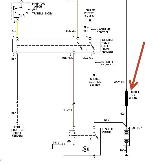
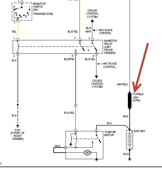
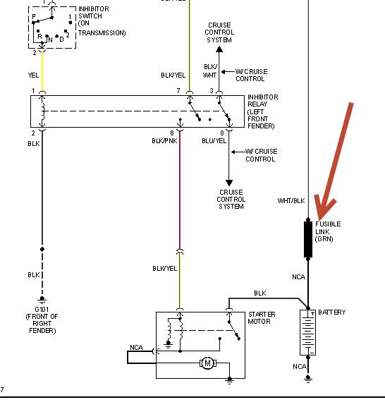
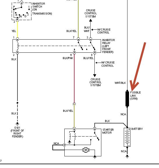
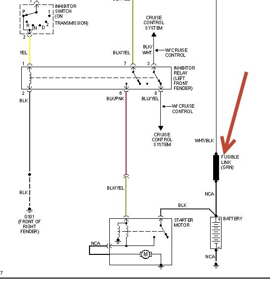
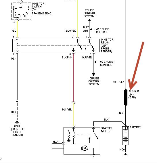
Engine was running fine then died. Found a broken wire in the cluster of connections near the battery. There wasn't enough wire going into the connector to just reconnect. Used a piece of wire to bypass the connector and go directly to the pos side of the battery. It started right up. Drove abt 5 miles and it died again. The bypass wire was melted. Eliminated all the connectors and neatened up the wiring mess at the battery. It is still not even turning over. Horn works, radio plays, headlights work, cant find any blown fuses. Could I have fried the ignition relay or is there an inline fuse somewhere? Where is the ignition relay and how do I check it?


