Wednesday, April 13th, 2011 AT 5:37 AM
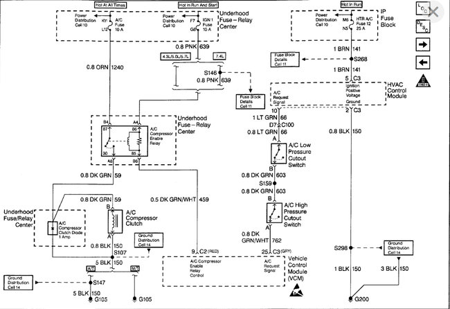
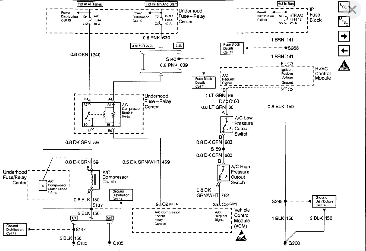
Ac compressor will not come on unless we jump it from the compressor to the battery. We have replaced cycle switches, control unit in the dash, all lines, accumulator, condenser and orifice tube and relay and checked all fuses.
