Sunday, February 16th, 2014 AT 12:44 PM
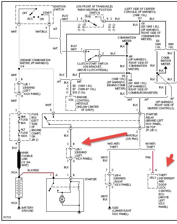
I have a 95 Toyota Corolla that won't start. The starter relay is good (I can hear it click). The starter is good (I just replaced it). The battery is good (I got it tested and charged). The terminals were just replaced. And the fuses were also just replaced. The problem started (actually didn't start lol) when I was leaving a house and the car finally started when I wiggled all the wires and banged lightly on the outside fuse box. When I got her home, this problem persisted and has been sitting since with all the fixes I mentioned. I am definitely thinking that the issue is somewhere in the cables but I do not know which wires go to the starter and so forth. There are a couple of larger cables going to the terminals with Much more smaller wires wrapped together further down the wire casing. My question is: which wires should I try to examine that go to the starter or anywhere significant to my problem. I should also state that before I changed the terminals the starter's flywheel would activate, audibly hitting. And only after messing with the cables by trimming them and re attaching them did the flywheel cease to react. Thank you in advance.



