Monday, February 13th, 2012 AT 5:47 AM
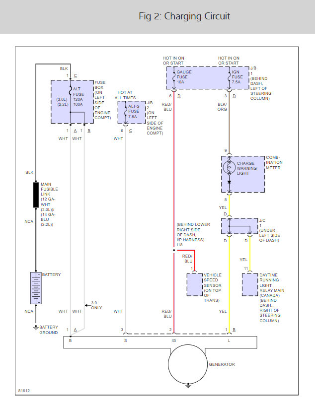
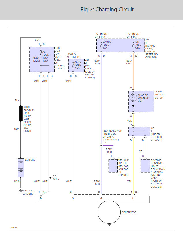
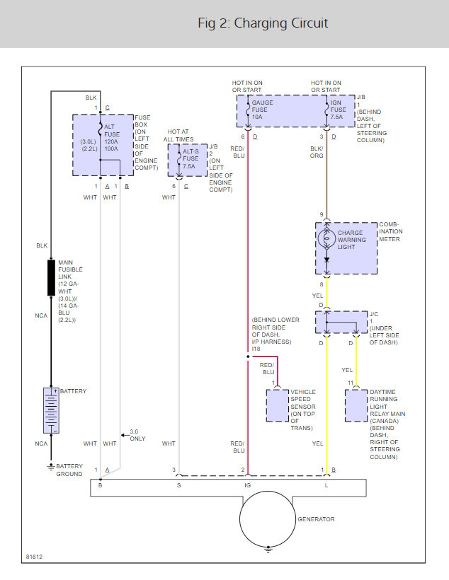
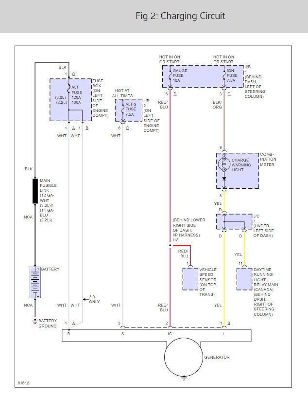
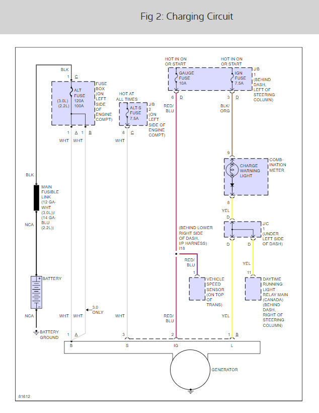
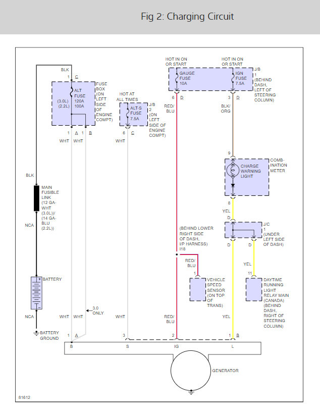
Gauges (speed, rpm, gas) went dead while driving. Replaced battery, battery cables, and alternator. Checked all fuses, including ones under the panels near the floorboards on driver and passenger side that had to be popped off with a pry bar. Car starts, gauges still dead and battery reads 12v even though alternator tested fine in a bench test. Any ideas what the problem could be?









