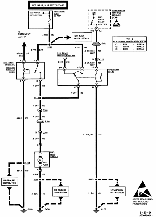
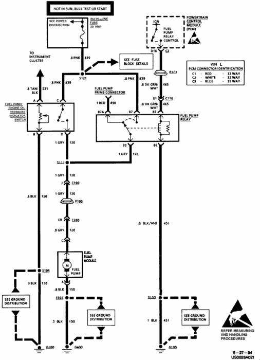
Monday, September 12th, 2011 AT 12:00 AM
It a 3.8L aod, running fine, but once in a wild given gas or not the motor shut, and she start rigth back after, if the ckeck engine pulse, it don't start, will crank but no start, after a few second it stop to pulse and come on steady, and the van will function great need help please!





