Head lights only working on high beam?

Tiny
ANONYMOUS
  • MEMBER
  • 1995 DODGE RAM
1995 dodge ram 15 pass van head lights only working on high beam.
Friday, January 4th, 2013 AT 9:59 PM

1 Reply

Tiny
SQM
  • MECHANIC
  • 6,383 POSTS
Hello,

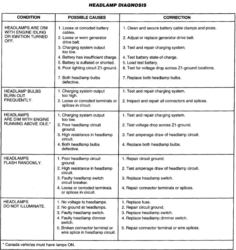
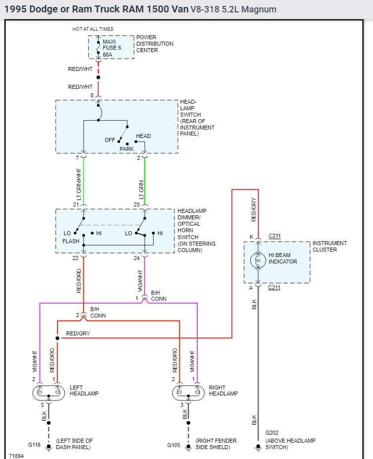
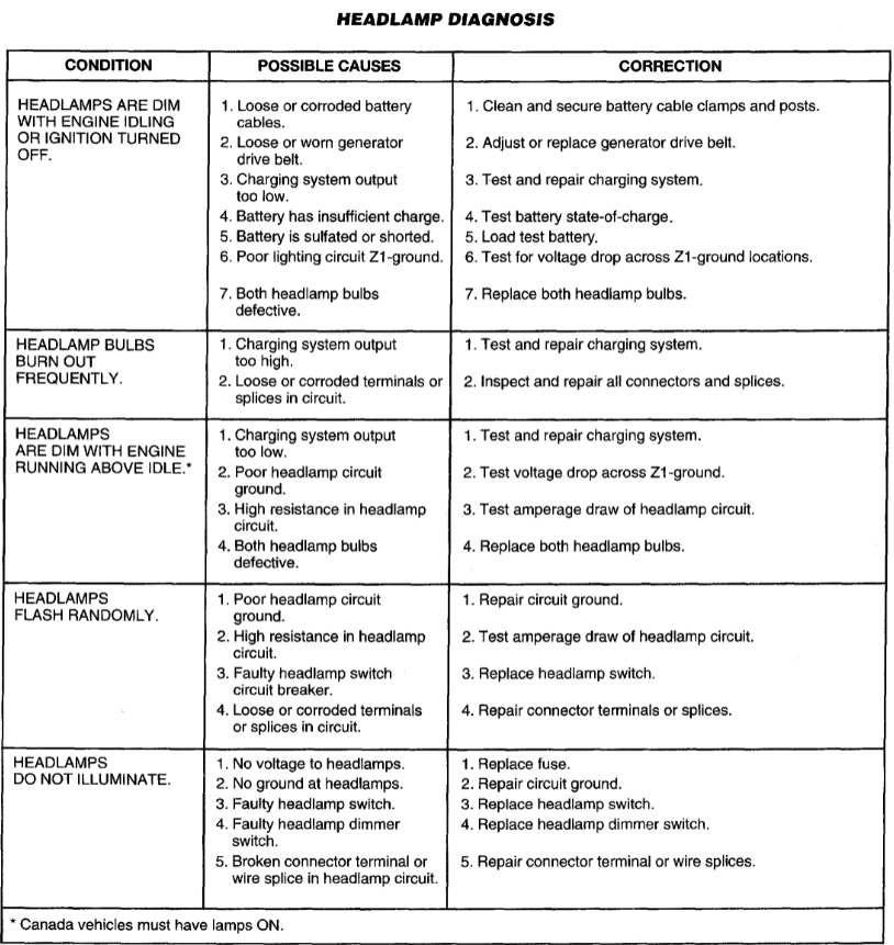
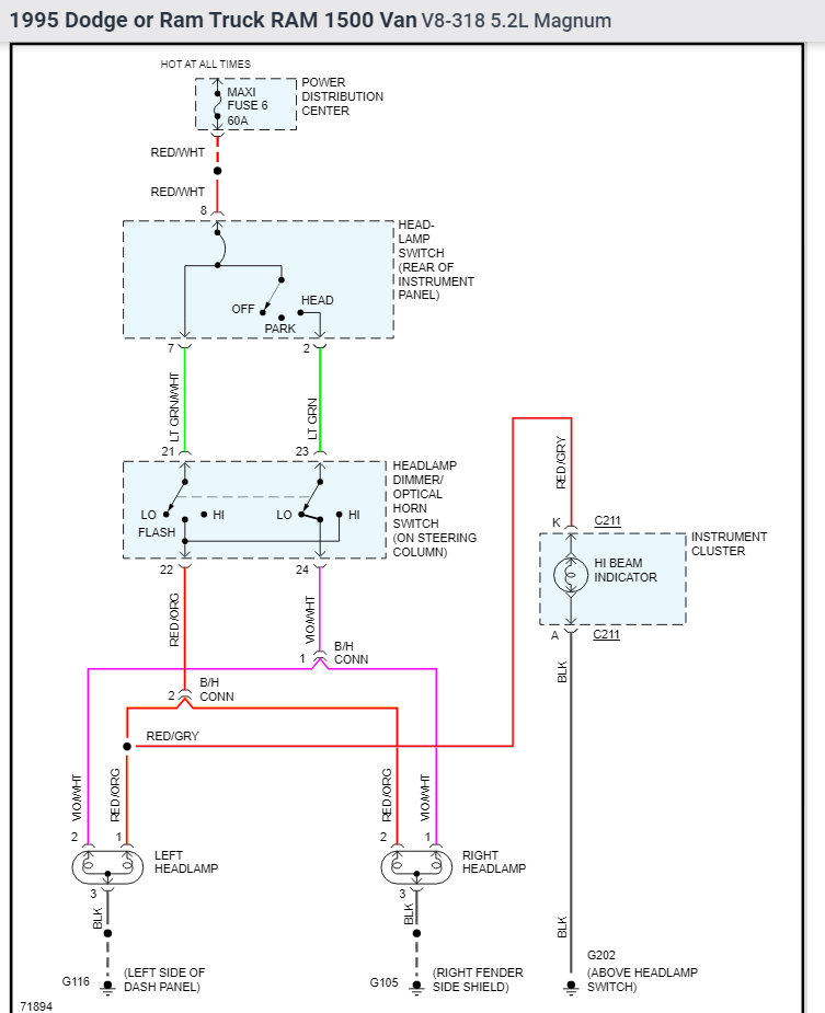
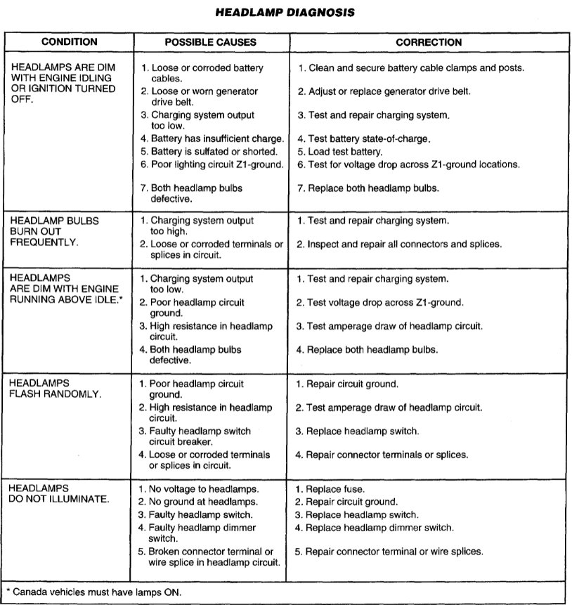
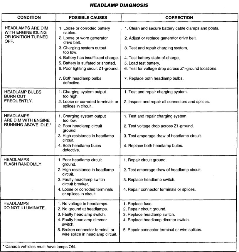
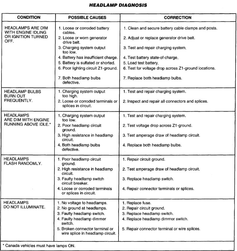
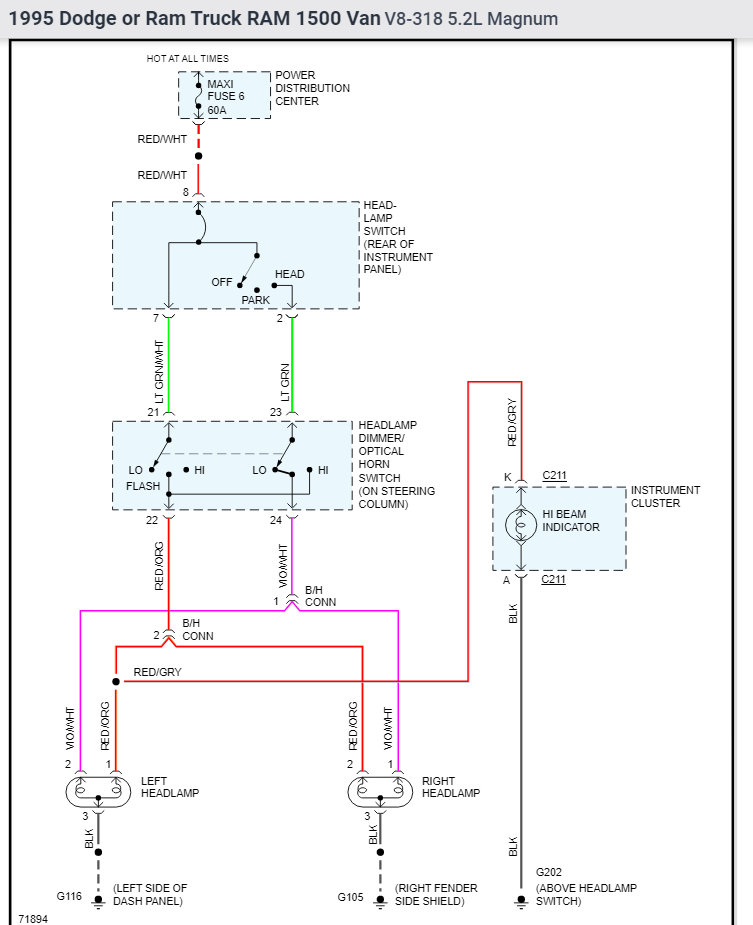
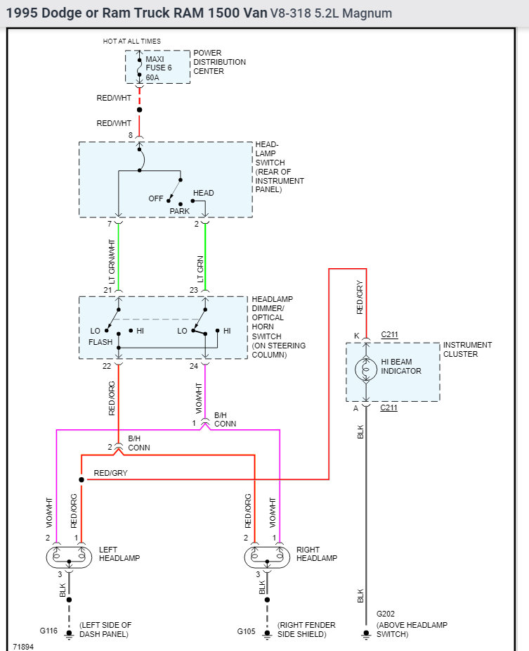
This could be due to a bad dimmer switch, wiring issue or both of the low beams being burnt.

First check to see if you have power to the low beam light. If you have power, then the issue is burnt low beams.

If you do not have power, then the issue could be a bad wire, or the switch is faulty.
This will require you to trace the wire and fine any short.

https://www.2carpros.com/articles/how-to-check-wiring

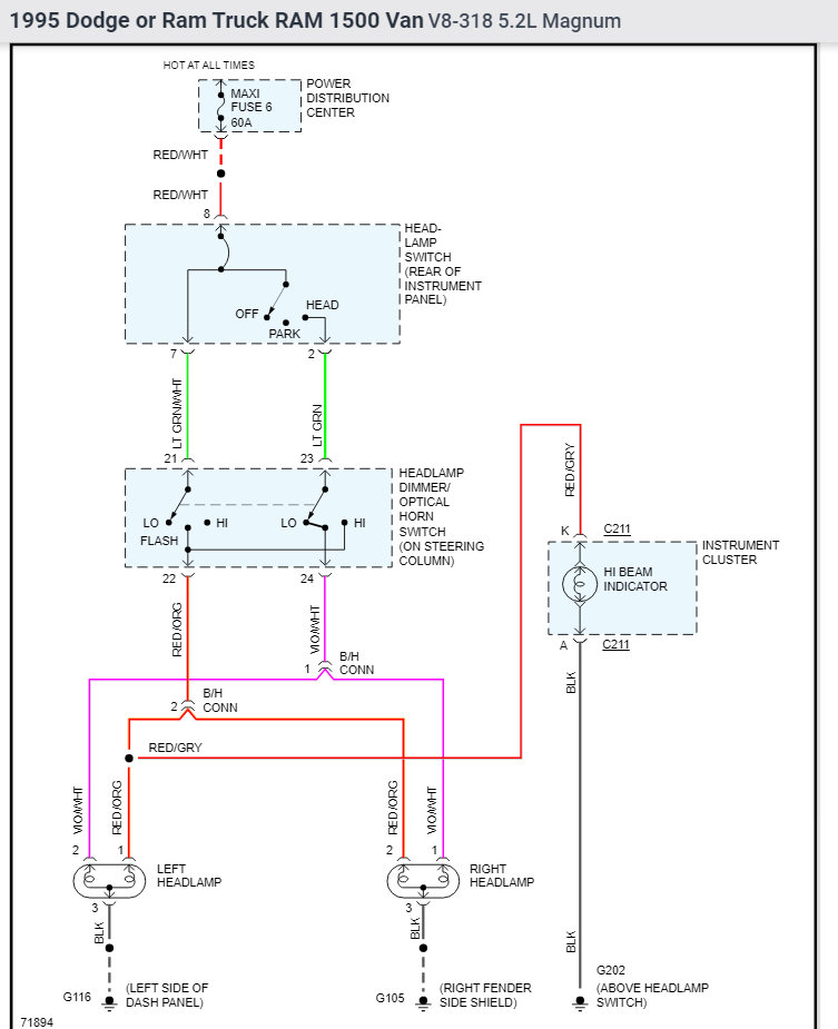
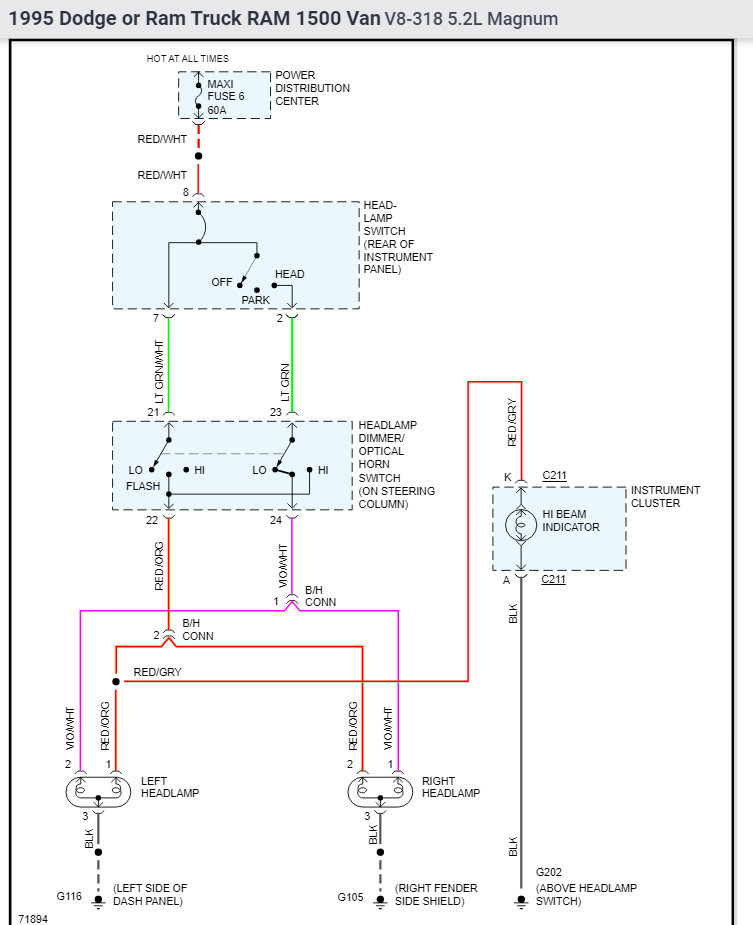
I have attached the wiring schematics below for your reference.

Please let me know if you have any questions.
Thank you.
Was this
answer
helpful?
Yes
No
Friday, January 21st, 2022 AT 1:16 PM

Please login or register to post a reply.