Friday, October 19th, 2012 AT 1:53 PM
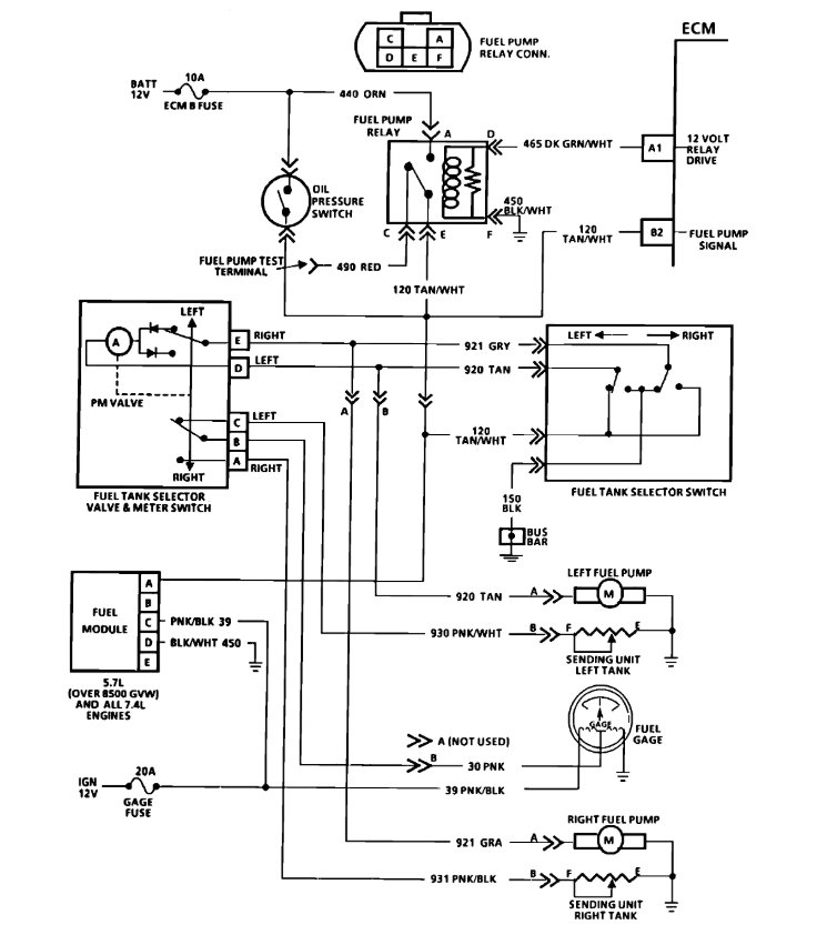
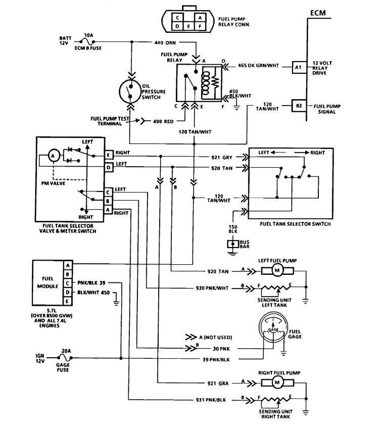
1995 silverado starter turns but fuel pump doesn't run. No power to fuel pump relay with key on but can jump the relay to get fuel pump to run. No fuel coming from injectors and noticed only 2 volts at fuses ecm1 and eng1 when key on. All other fuses in fuse block show over 12 volts.








