Tuesday, December 7th, 2010 AT 9:06 PM
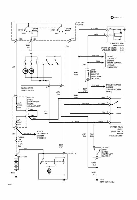
I recently put a used engine in my 1994 toyota truck 3.0 vze 4x4 (295 k miles) I used the old harness, plenum, and throttle body. It didnt run right away so we put a new mass air flow sensor in and it runs great. But, it started to go dead when I would use the turn signals and then the wipers and now the brake. It may start and run fine but as I touch the brake or turn signal to put it in gear it just dies. Some times I get in to go and nothing- if I unhook the positive post on the battery it ussually fires right up. Or no power at all. No buzzers, no dash lights, no nothing! I checked all the grounds from the engine transfer and the fusable link on the battery. I think that it must be a ground somewhere that has gradually loosened up over the last thousand miles or so. Because it has gone from just a split second kill switch where Iam able to keep driving, to dead and I have to pull over. It seems as if when its completely warmed up I can use everything O K. The turn signal switch high beam hasnt worked in a long time. I wonder if all the off road driving has caused a short in this area. But now I dont want to drive it for fear that a traffic jamb in front of me I may not be able to stop and could hurt someone. I'm a college kid and need good cheap help.


