I need a fuel pump wiring diagram

1994 FORD RANGER
180,000 MILES
Avatar
JOHNWMOORE92
  • MEMBER
  • 2 POSTS
The wires on fuel pump harness are all wrong. I need a fuel pump wiring harness to match the correct wires. Thank you.
Aug 31, 2011 at 9:20 PM
Advertisement
Avatar
RASMATAZ
  • CERTIFIED EXPERT
  • 75,992 POSTS

Check out the images (Below). Please let us know if you need anything else to get the problem fixed.
Sep 16, 2019 at 10:47 AM
Avatar
JOHNWMOORE92
  • MEMBER
  • 2 POSTS
Thank you, this is what I needed.
Sep 16, 2019 at 10:47 AM
Advertisement
Avatar
RASMATAZ
  • CERTIFIED EXPERT
  • 75,992 POSTS
You're welcome
Sep 16, 2019 at 10:47 AM
Avatar
KJT2548
  • MEMBER
  • 1 POST
fuel pump replaced no power to it
Jul 1, 2021 at 1:12 PM (Merged)
Avatar
KHLOW2008
  • CERTIFIED EXPERT
  • 41,814 POSTS
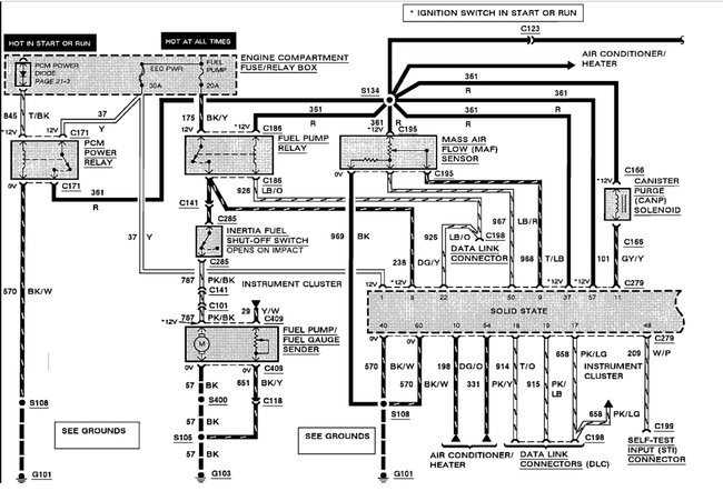
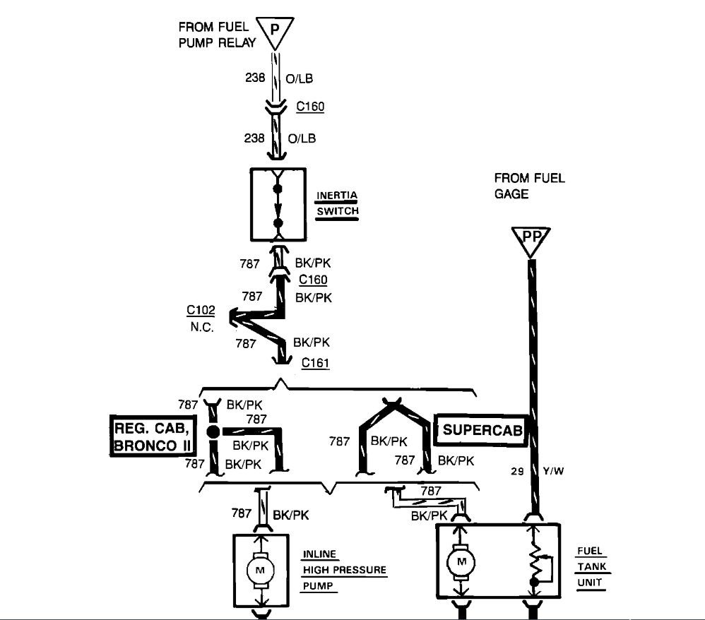
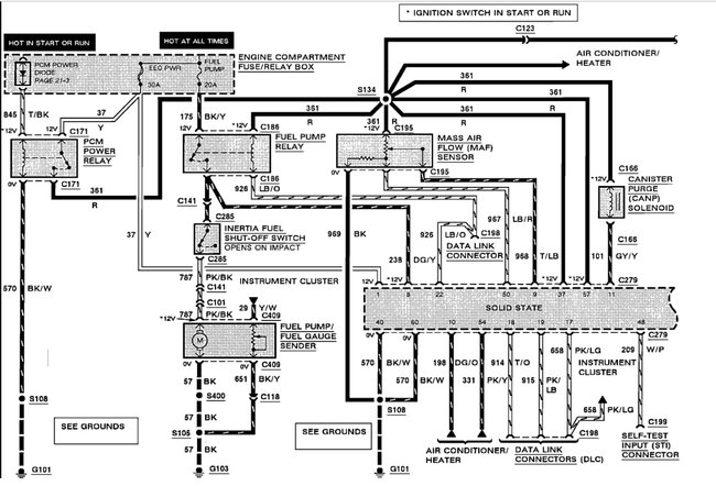
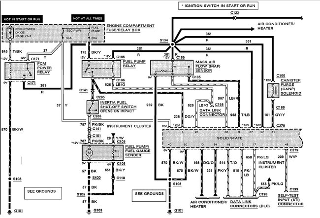
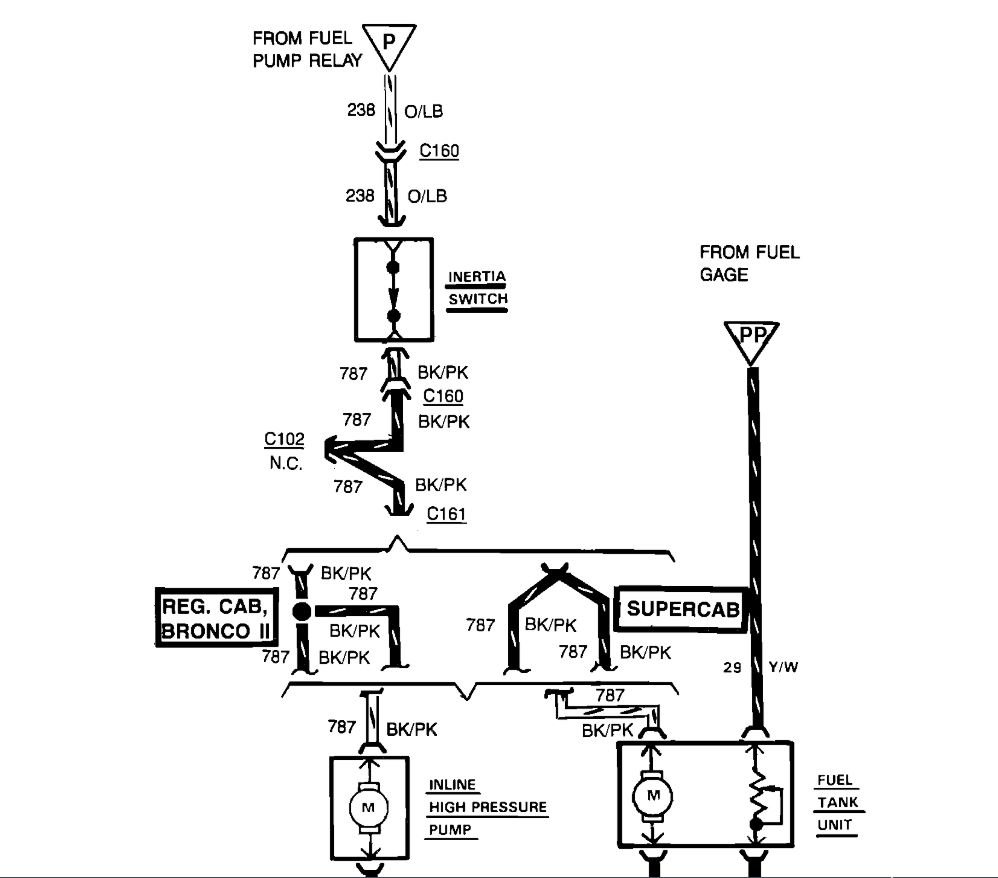
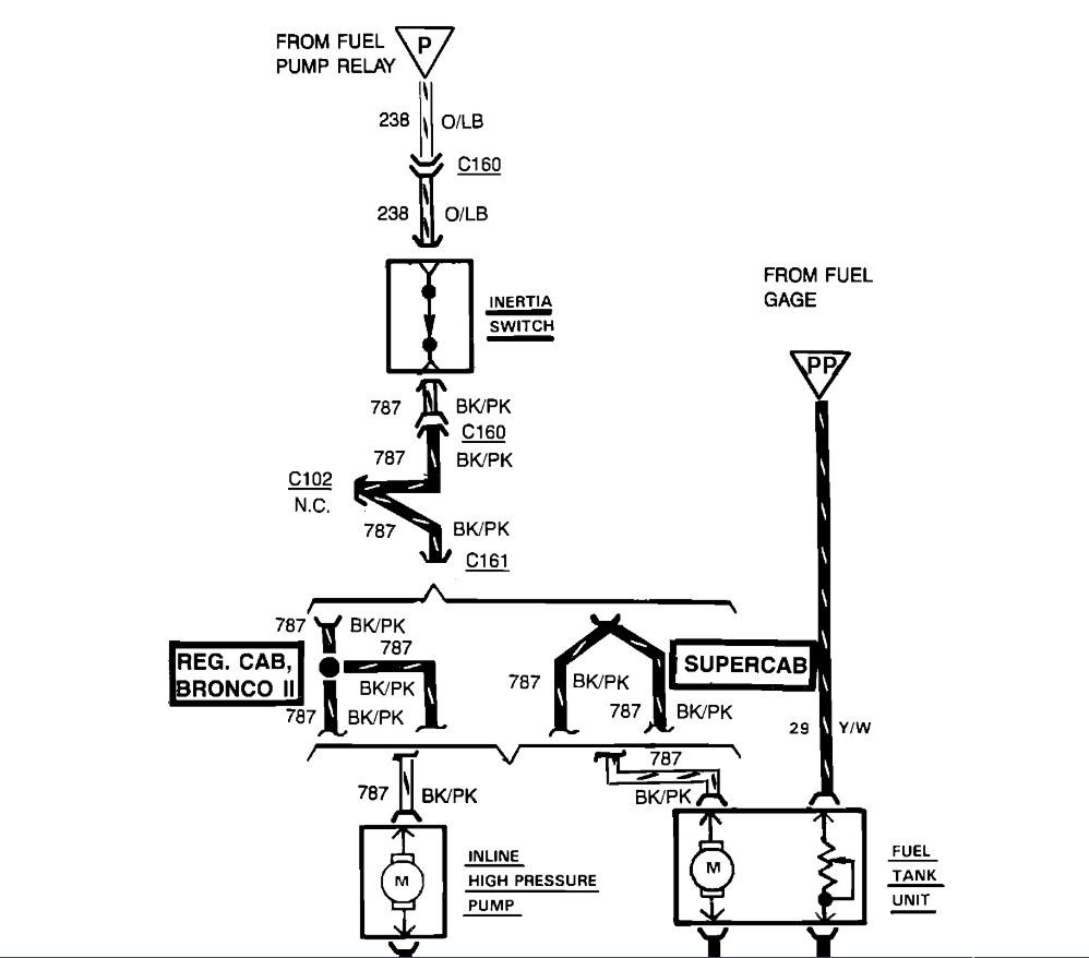
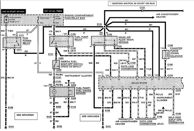
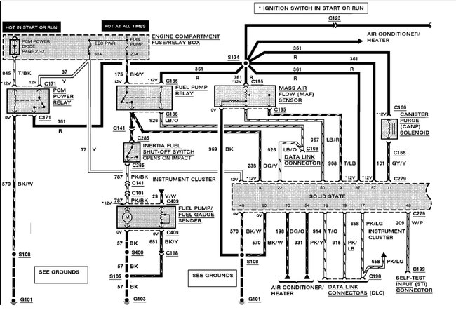
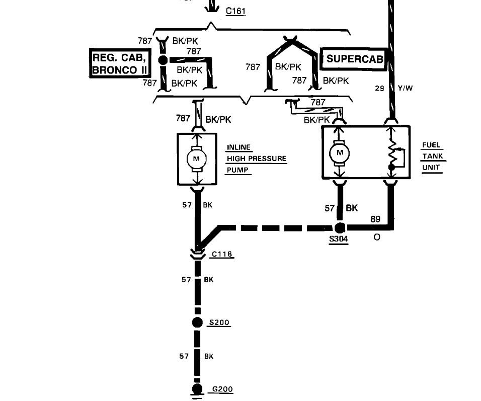
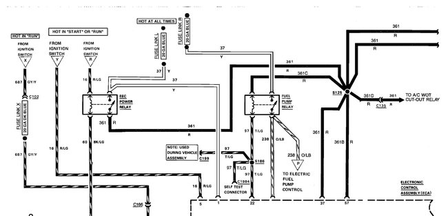
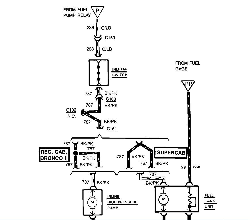
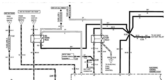
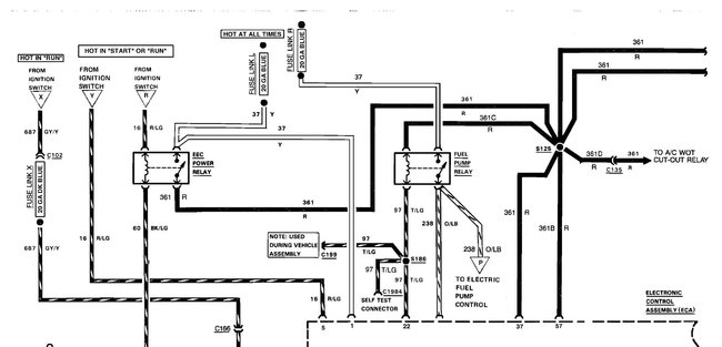
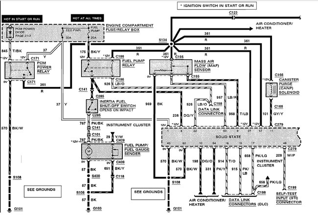
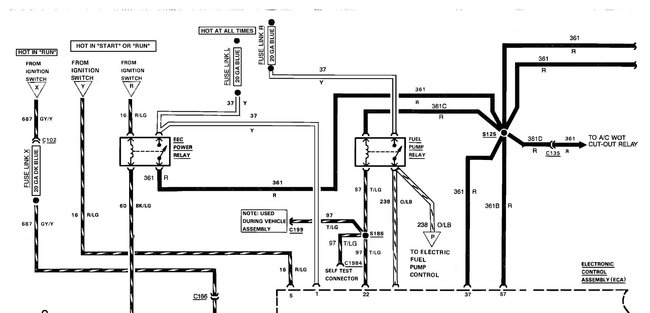
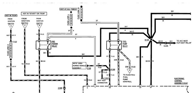
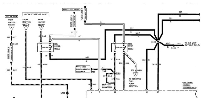
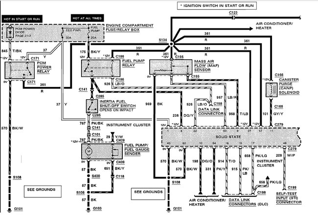
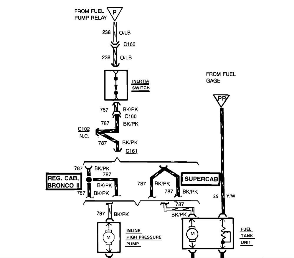
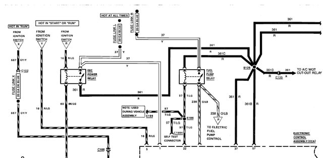
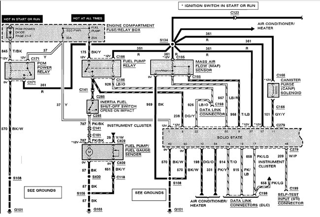
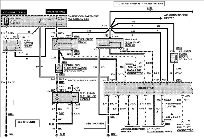
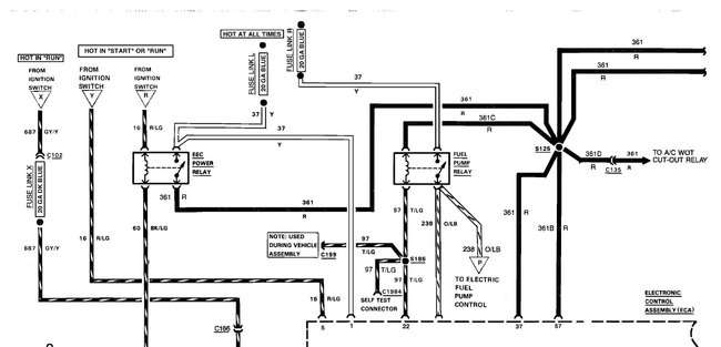
Hope the diagram is helpful. Red wire is power supply from PCM power relay. Light Blue/Orange is to Data Link Connector.
Jul 1, 2021 at 1:13 PM (Merged)
Avatar
WRENCHTECH
  • CERTIFIED EXPERT
  • 20,761 POSTS
Just a small addition to KHLow2008, make sure you are testing it properly. It only powers for 2 seconds when the key is first turned on and not again until it sees a tach signal from cranking.
Jul 1, 2021 at 1:13 PM (Merged)
Avatar
DANNY L
  • CERTIFIED EXPERT
  • 5,648 POSTS
Hello, I'm Danny.

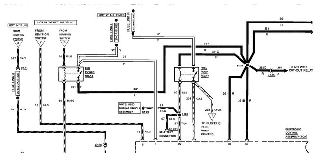
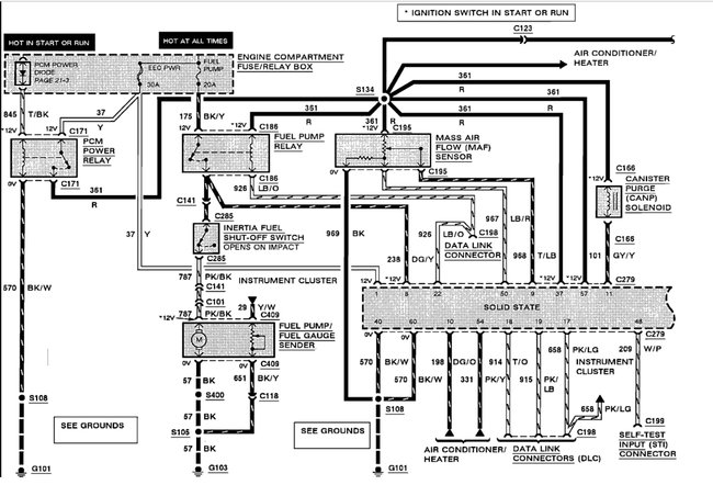
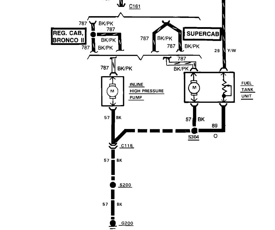
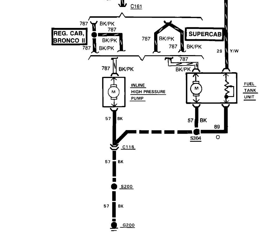
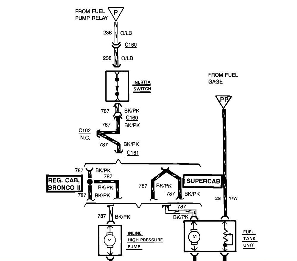
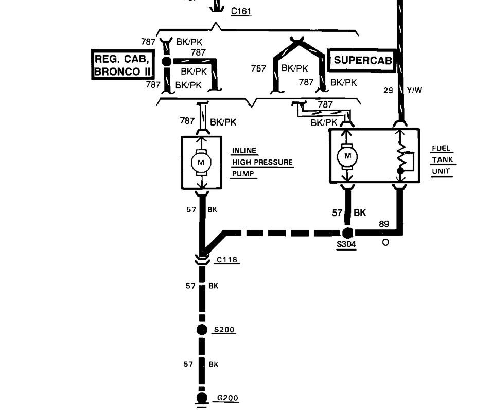
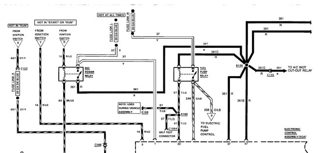
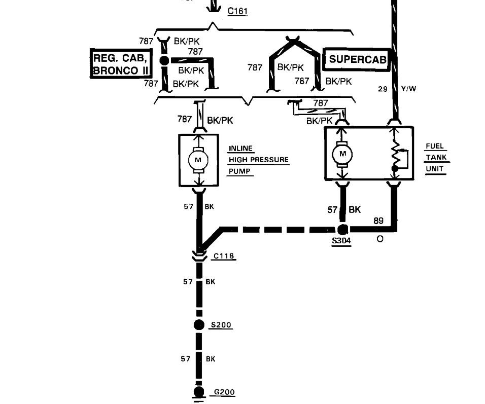
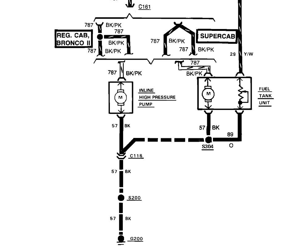
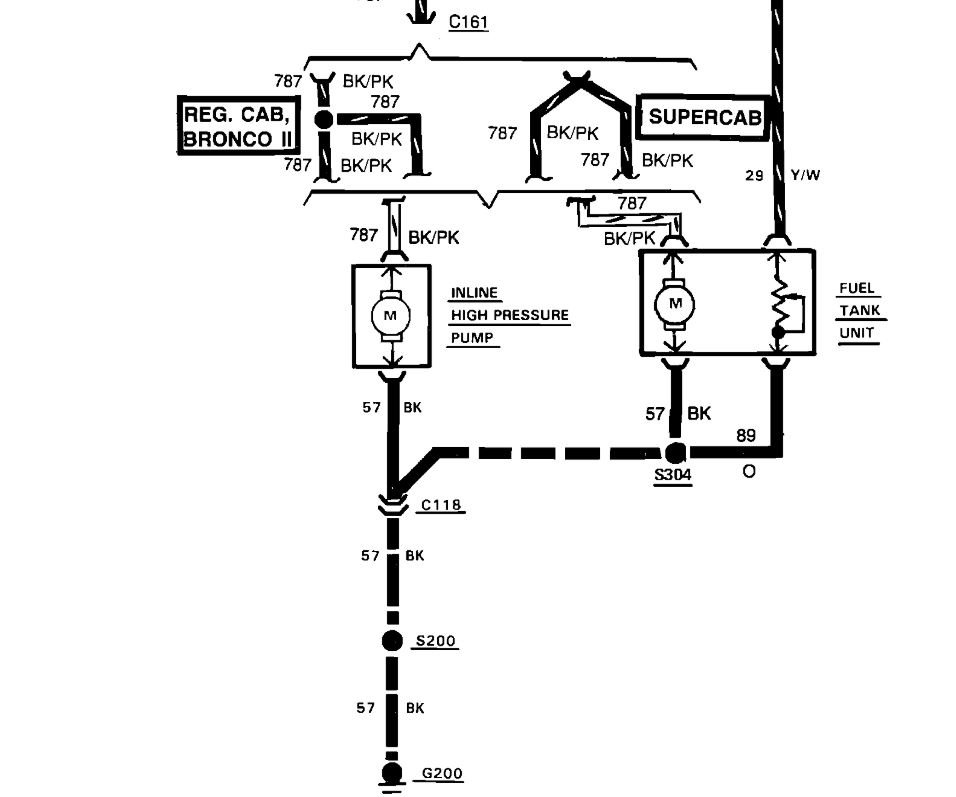
Here is an addition to the wiring diagram information you requested. First, here is a wiring testing tutorial for you to view:

https://www.2carpros.com/articles/how-to-check-wiring

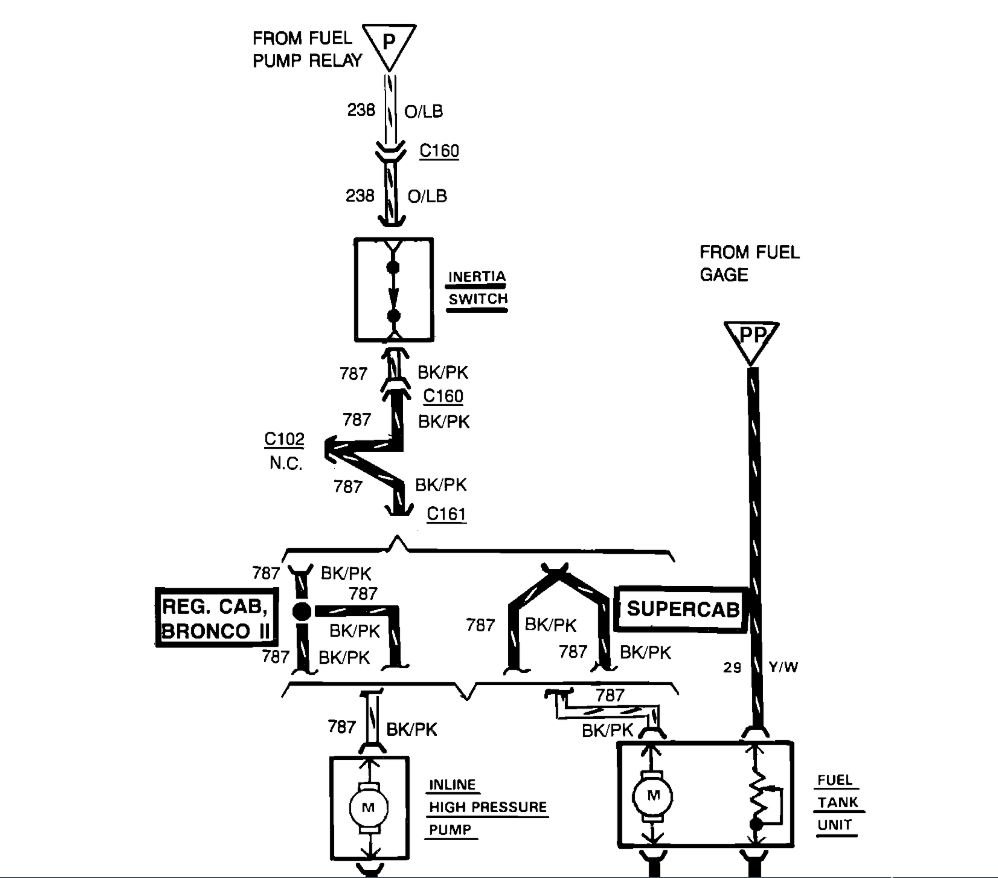
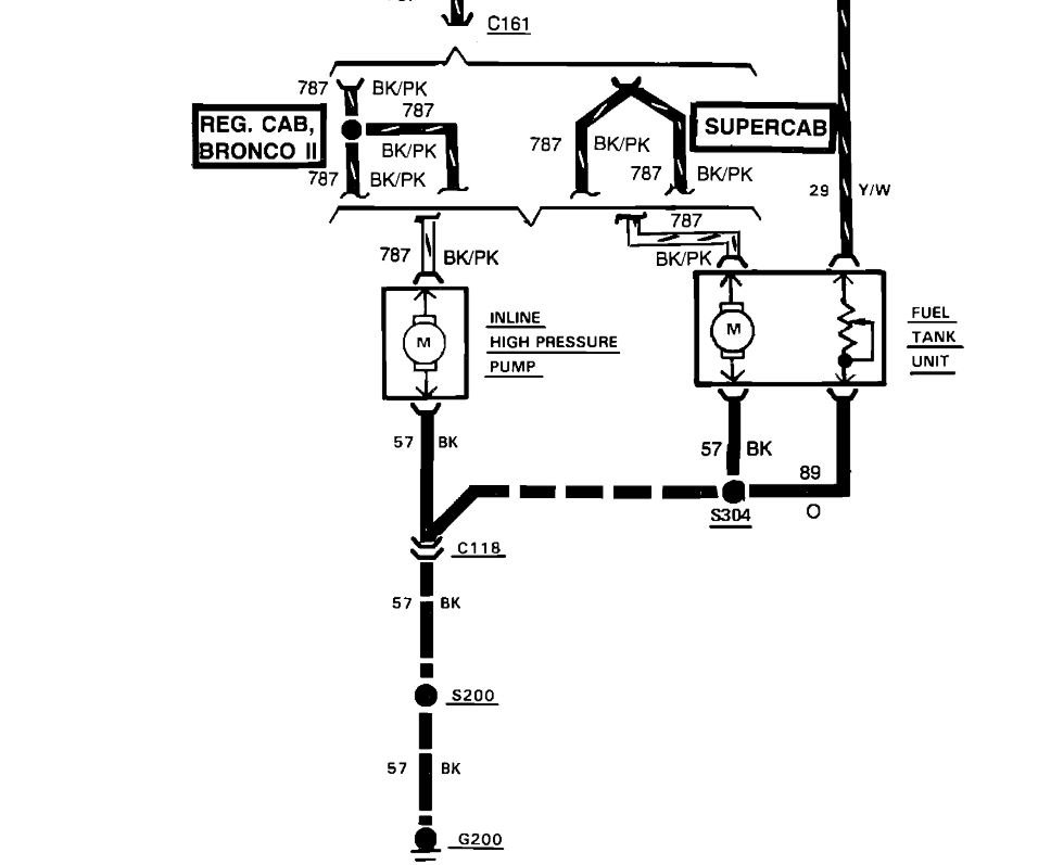
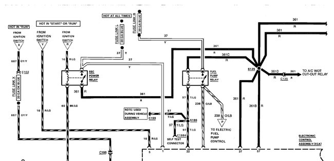
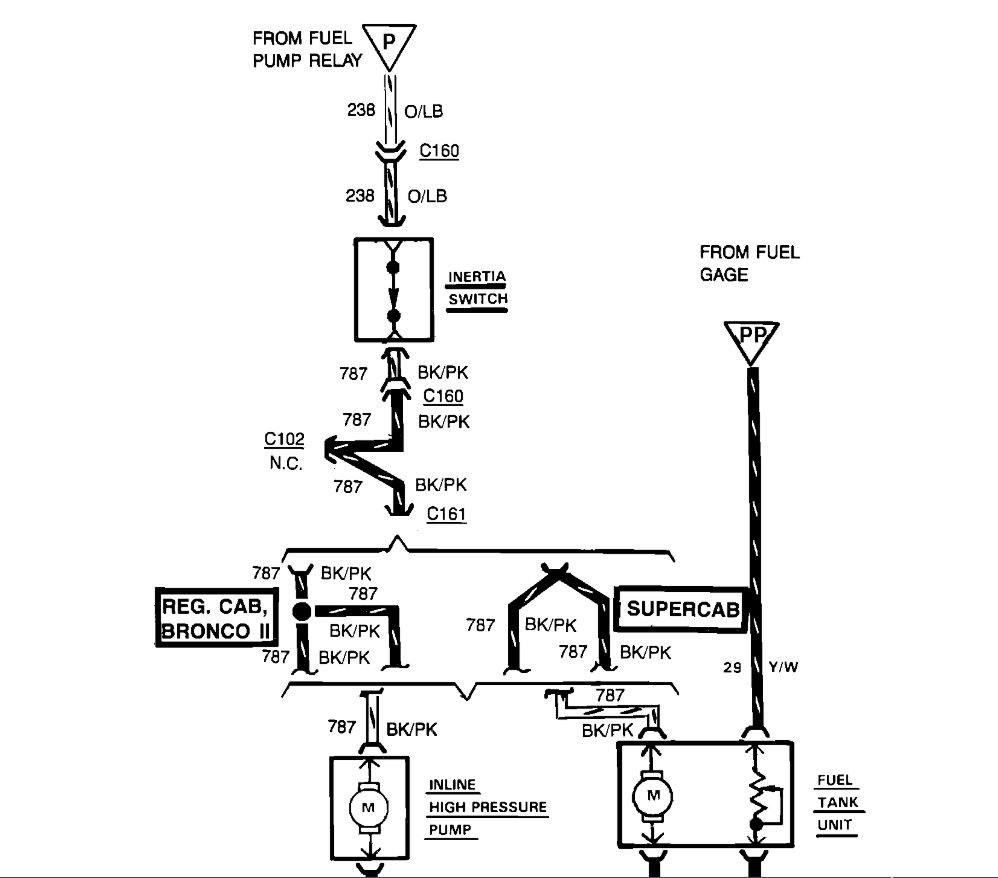
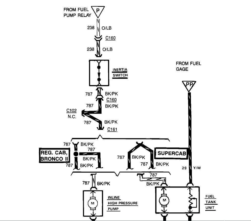
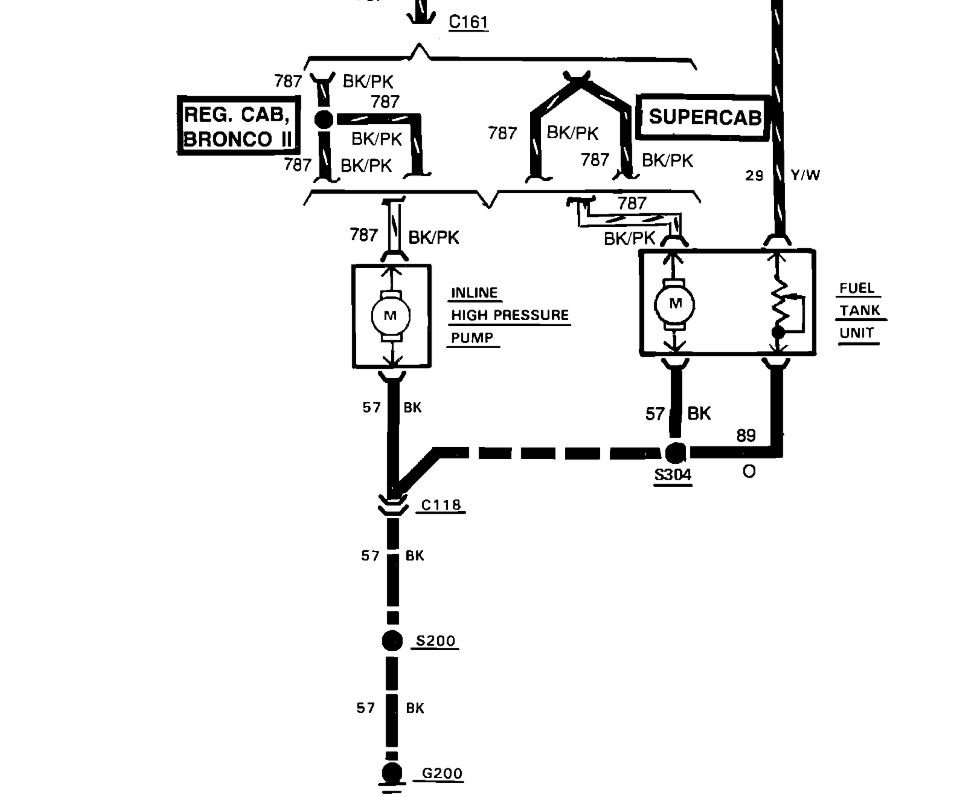
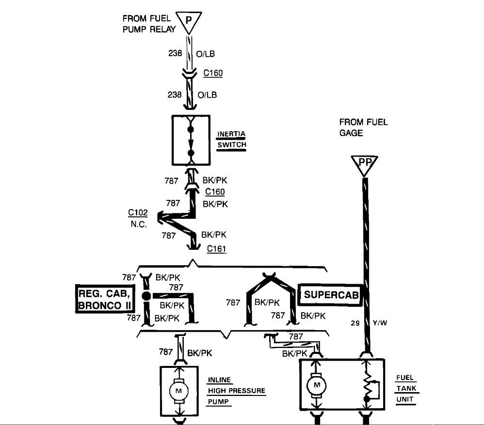
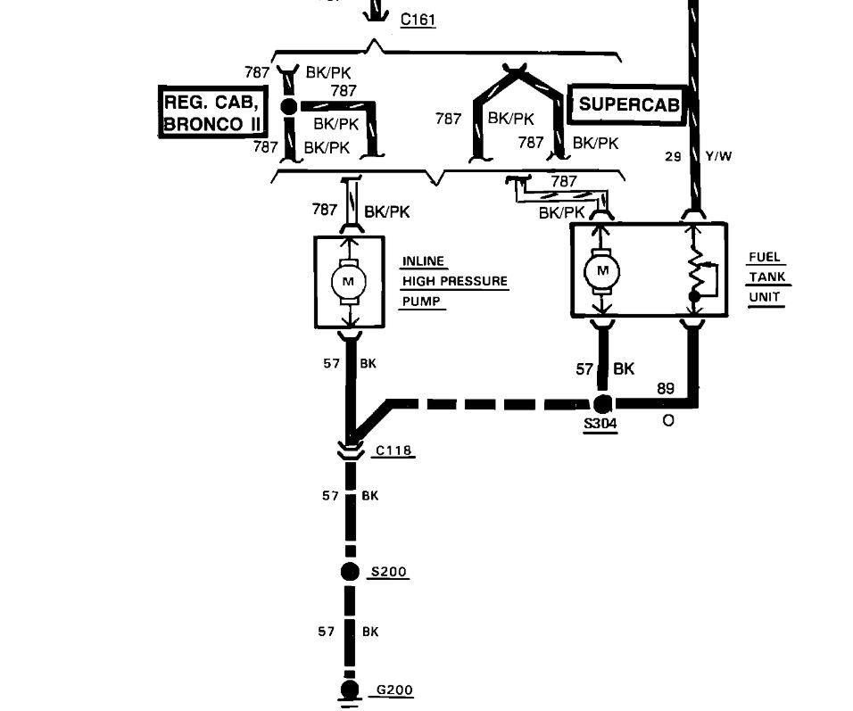
I've attached a factory Ford diagram and and aftermarket color wiring diagram for your truck. I've cut the diagram into 3 pieces so you can view larger. These diagrams cover the fuel pump circuit you were looking for. Hope this helps and thanks again for using 2CarPros.
Jul 1, 2021 at 1:13 PM (Merged)
Avatar
CHUBSHOUSE
  • MEMBER
  • 1 POST
we have a 93 ford raner 2.3L 5 speed. There is no electric to the fuel pump. we have checked the inertia switch changed fuel pump relay, fuel pump and filter and we still have no power. what could it be. It cranks and fires but doesnt start.
Jul 1, 2021 at 1:13 PM (Merged)
Avatar
JDL
  • CERTIFIED EXPERT
  • 16,098 POSTS
Check fuse 18--20 amp in the underhood fuse box. Use a voltage tester, is the fuse circuit hot? If not there is fusible links up by the starter solenoid pull on them to see if one is rubbery.
Jul 1, 2021 at 1:13 PM (Merged)
Avatar
CHUBSHOUSE
  • MEMBER
  • 1 POST
Yep the problem was the fusible link once I replaced it the system came back to life I love this site!

Jul 1, 2021 at 1:13 PM (Merged)
Avatar
FWORKMAN
  • MEMBER
  • 3 POSTS
Six cylinder two wheel drive manual.

I just recently received the truck listed above it has a 3.0 liter engine. Someone has done not so good work on the vehicle, and i want to get back up to spec. Anyway, i had to replace the fuel pump connector, however the new connector is not color coded with the original harness. It is a 4 pin connector, and i know what each wire is associated with, but, do not know the position. I have asked some friends at the dealership, but, regretfully their manuals do not have the connector diagram, and, the schematic is not helpful. Could you please give me the color code wire position for this connector?
Jul 1, 2021 at 1:13 PM (Merged)
Avatar
INTERNETMECHANIC
  • CERTIFIED EXPERT
  • 700 POSTS
I found this information (below). As far as the connector, I do not think you can wire it wrong. Whatever color wire is on the outside left of the old connector, place it in the same position on the new connector and so on.


https://images.2carpros.com/forum/automotive_pictures/512072_ranger_fuel_pump_2.jpg

Jul 1, 2021 at 1:13 PM (Merged)
Avatar
FWORKMAN
  • MEMBER
  • 3 POSTS
Thanks for the reply, but, I have the schematic. The problem lies in the fact that the old connector was gone, and I have no idea what wire went in what position. That is why I am asking for the color code and position they went to.
Jul 1, 2021 at 1:13 PM (Merged)
Avatar
INTERNETMECHANIC
  • CERTIFIED EXPERT
  • 700 POSTS
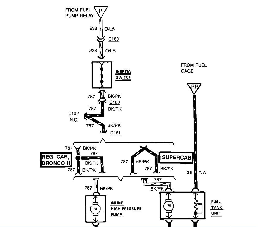
The wiring diagram gives you the wire color. And the voltage. Pink wire with black tracer is voltage for pump motor. Black wire is ground for pump motor. Yellow wire with white tracer is voltage for sending unit, fuel gauge. Black wire with yellow tracer is ground for sending unit. I will see if I can find a color coded pump connector? I found these wiring colors, below.


https://images.2carpros.com/forum/automotive_pictures/512072_ranger_fuel_pump_wiring_1.jpg

Jul 1, 2021 at 1:13 PM (Merged)
Avatar
CASEYJBROWN
  • MEMBER
  • 1 POST
I have ranger 4X4 2.9L V6 engine. I am having problems tracing down the wires that connect the fuel pump to the other components before it. The relay's are working, the inertia switch is working and the pump itself works. Fuel pump in tank is barely a year old, external pump works but was on the vehicle when we bought it.
Jul 1, 2021 at 1:13 PM (Merged)
Avatar
FWORKMAN
  • MEMBER
  • 3 POSTS
Now that information rocks! Is that a picture of the pump for a Ford Ranger? If so, then I could trace the wires from the pump to the connector, yes?

Regardless, you have been more help than any other forums that I have been looking at. Just for information like that you could be a millionaire, and save a lot of people's blood pressure from going up. Thank You very much! :)
Jul 1, 2021 at 1:13 PM (Merged)
Avatar
HMAC300
  • CERTIFIED EXPERT
  • 48,601 POSTS
here is a diagram. bu t it there is one on the frame then the one in the tank went bad maybe or the inertia switch or relay quit. but probabl the tank. it's easier if you have a few friends around to lift the box off teh truck andreplace fp that way.
Jul 1, 2021 at 1:13 PM (Merged)
Avatar
INTERNETMECHANIC
  • CERTIFIED EXPERT
  • 700 POSTS
That picture came out of a parts book for 1993 Ford Ranger, 3.0 liter engine. I cannot guarantee the picture is correct, that was all I could find.
Jul 1, 2021 at 1:13 PM (Merged)
Avatar
TLEER2009
  • MEMBER
  • 5 POSTS
I need the Fuel pump Wiring diagram for a 1986 Ford Ranger with a 2.3 engine?
Jul 1, 2021 at 1:13 PM (Merged)
Avatar
RASMATAZ
  • CERTIFIED EXPERT
  • 75,992 POSTS


https://images.2carpros.com/forum/automotive_pictures/12900_fuel_pump_2_1.jpg

Jul 1, 2021 at 1:13 PM (Merged)
Avatar
TLEER2009
  • MEMBER
  • 5 POSTS
so the tan/yell goes to number 3 pin the tan/whit goes to number 2 pin tan goes to number 1 pin and tan/blk goes to number 4 pin on the in tank feul pump right?
Jul 1, 2021 at 1:13 PM (Merged)
Avatar
RASMATAZ
  • CERTIFIED EXPERT
  • 75,992 POSTS
What are the wire colors on the inertia switch?-also try powering the fuel pump from the battery thru the inertia switch
Jul 1, 2021 at 1:13 PM (Merged)
Avatar
TLEER2009
  • MEMBER
  • 5 POSTS
What had happened my son had took the wires that clip on to the fuel pump off and he forgot where each on had went on they was suppose to go on the pump he had to get a clip for the wires because there was no plastic clip on the old fuel pump
Jul 1, 2021 at 1:13 PM (Merged)
Avatar
RASMATAZ
  • CERTIFIED EXPERT
  • 75,992 POSTS
I need the wire colors on the inertia switch-one of them goes to the fuel pump wiring connector harness to power the fuel pump
Jul 1, 2021 at 1:13 PM (Merged)
Avatar
TLEER2009
  • MEMBER
  • 5 POSTS
ok on the inertia switch on the pump is one black wire and on red wire and on the float side is a little black wire will they be the same wires coming to the tank where they hook up on the pump and what would the other wire be?

Also the numbers on the pump are E57F-F0
Jul 1, 2021 at 1:13 PM (Merged)
Avatar
RASMATAZ
  • CERTIFIED EXPERT
  • 75,992 POSTS
ok on the inertia switch on the pump

The inertia switch is not on the fuel pump its located under right center of dash on firewall. I want you to find it and ID the wire colors-
Jul 1, 2021 at 1:13 PM (Merged)
Avatar
TLEER2009
  • MEMBER
  • 5 POSTS
ok the inertia switch is on the right of the Tansmission hump in the dash the wires are Pink wire with Black tracer line and Orange wire with light blue tracer.

It is a type of Reset Switch right? then thats the wires on it now will you know what whires goes on the fuel pump clip and where in order from 1 to 4
Jul 1, 2021 at 1:13 PM (Merged)
Avatar
RASMATAZ
  • CERTIFIED EXPERT
  • 75,992 POSTS
Pink with black trace wire powers the pump the rest for the sending unit don't know which is which it's not in the diagram.
Jul 1, 2021 at 1:13 PM (Merged)
Avatar
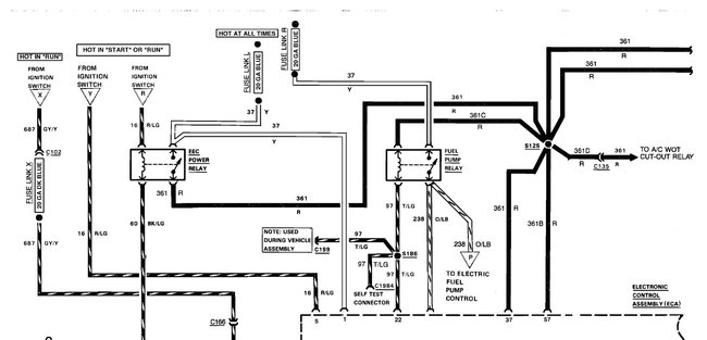
KASEKENNY
  • CERTIFIED EXPERT
  • 18,907 POSTS
Just to add due to a specific request. Here is a guide that will help with fuel pump pressure testing:

https://www.2carpros.com/articles/how-to-check-fuel-system-pressure-and-regulator

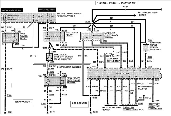
Plus, I am attaching a fuel pump wiring diagram for a 2000 Ranger 4.0L.

Please run through this info and let us know what other questions there are.

Thanks
Dec 11, 2021 at 6:02 PM