Sunday, October 9th, 2011 AT 2:04 PM
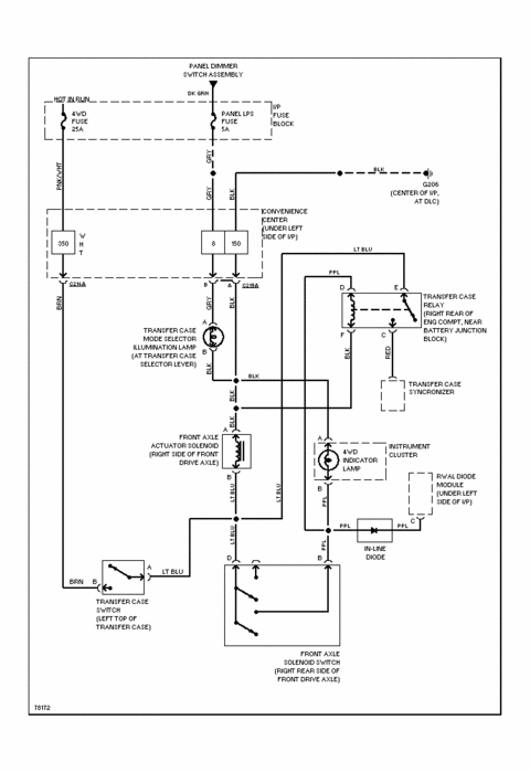
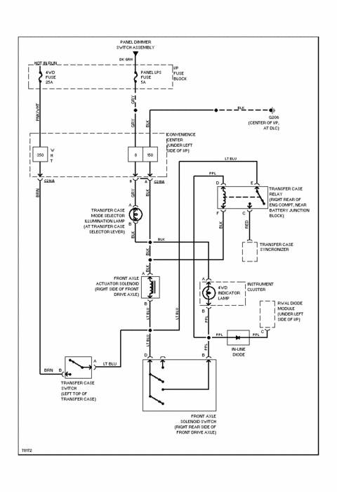
I just recently lost four wheel drive on my truck. I checked it out and adjusted linkage etc, checked wiring for breaks as best I could, found no power to electric actuator on front axle. Checked fuse, okay. The transfer case does engage when I manually select four wheel drive as the front drive shaft locks in. I am wondering if one of two sensors I see on the transfer case transfer power to the front axle when I select four wheel drive is faulty and how would I check them?


