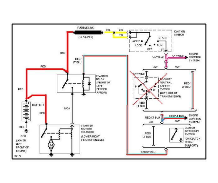
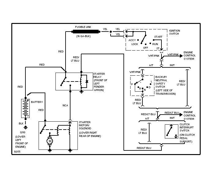
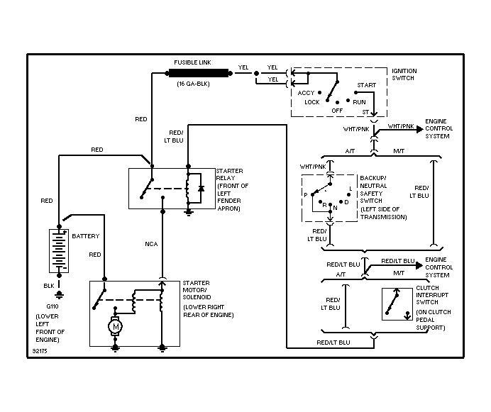
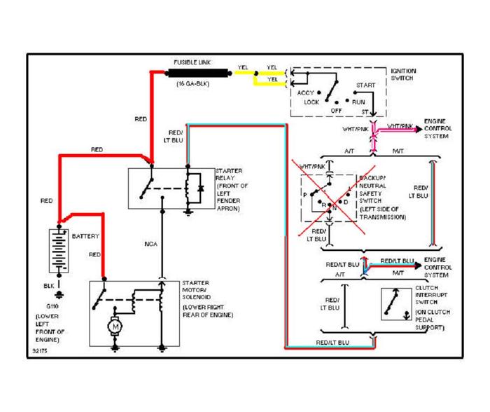
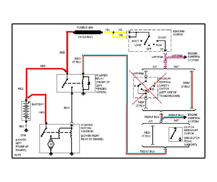
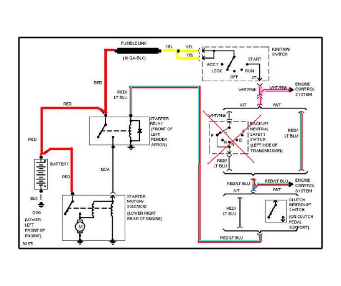
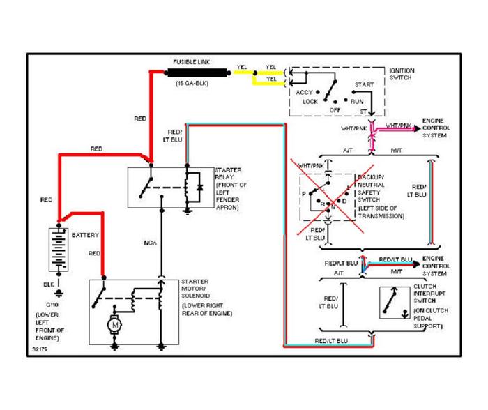
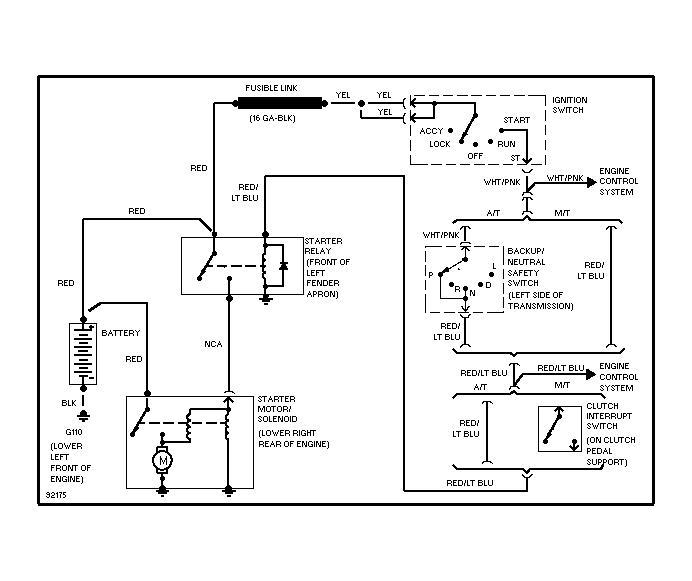
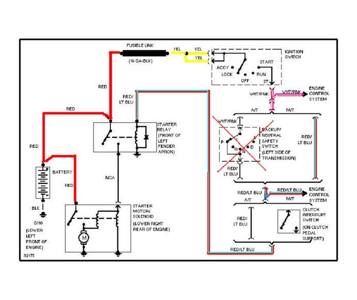
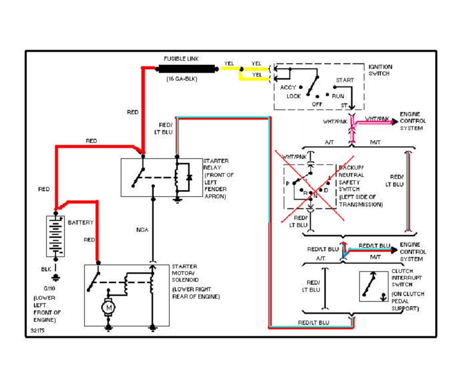
The car will not turn over. The battery is good and I'm getting power everywhere else. I used a multi-meter and placed pos wire on the pos battery terminal and the neg on the starter relay. The meter does not show any current in the off or start position. I checked the fuse box and found none blown. Charged the battery and even tired with a jump. I thought it either had to be the starter or no power to the starter. So, I replaced the starter and still nothing.
I do not know if this may have anything to do with this problem but I just installed a new stereo. Upon completion I tried to start the car and nothing. Would not turn over. It didnt make any sounds whatsoever. If I push start it the car runs fine.
Can you please help me this problem?
Monday, March 4th, 2013 AT 1:43 AM


