Engine Hesitates and surges

Tiny
DEVILDOG1024
  • MEMBER
  • 19 POSTS
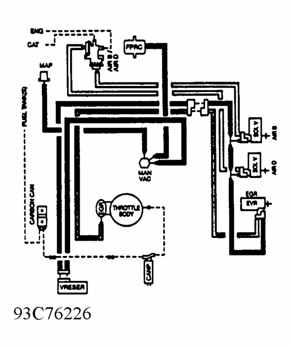
Double checked the routing and it's as per the diagram. It's strange that this happens when in closed loop but is good the few minutes while it's in open loop.
Was this
answer
helpful?
Yes
No
-1
Friday, June 17th, 2011 AT 8:05 PM
Tiny
CJ MEDEVAC
  • MECHANIC
  • 11,005 POSTS
I knew mine had the packs and yours did not---Thought the mis-fires and the "Symptoms" might steer you towards the coil or related.

Docfixit--has some great info there, with the diagrams, It does sorta seem sorta dumb that the spark would jump like that. In older rigs like I'm used to, the wires could be hanging any which-away, pinched twisted, or deteriorated for 30 years, and they would work like when they were 1st installed!

Doc, reckon truck runnin', hood up, pitch black garage might shed some "Light" on the problem?

Sorry I could not be of any more help, but I will continue to watch from over here, behind your tool box, while the both of you continue, so I can learn too!

The Medic
Was this
answer
helpful?
Yes
No
-1
Friday, June 17th, 2011 AT 9:23 PM
Tiny
DEVILDOG1024
  • MEMBER
  • 19 POSTS
Thanks again for the input Medic. I know what you mean about the older rigs. I remember my 67 LTD I had in highschool. Still did 120 with a blown head gasket. :) Good idea about the running in the dark trick. I'll give that a shot this weekend.
Was this
answer
helpful?
Yes
No
-1
Friday, June 17th, 2011 AT 9:57 PM
Tiny
HALR
  • MEMBER
  • 1 POST
Devildog1024 have you had any luck? I have the exact same issues on my 1993 5.0 150. I have done it all too, and I keep seeing your name through the forums. I have replaced just about everything with a wire on it under the hood. Timed, vacuum leak checks, you name it over the last 2 months. Have you had any luck?
Was this
answer
helpful?
Yes
No
-1
Wednesday, June 29th, 2011 AT 2:30 PM
Tiny
DEVILDOG1024
  • MEMBER
  • 19 POSTS
Well, maybe a little. I was having a problem with my AC after I got it going (the AC). It was switching to defroster when it was on max and I was accelerating. Found a vacuum leak in the recirc door actuator and fixing that improved the hesitation/surge problem a bit. I'm still thinking there's a vacuum issue somewhere but the problem is finding it.
Was this
answer
helpful?
Yes
No
-1
Wednesday, June 29th, 2011 AT 11:13 PM
Tiny
CJ MEDEVAC
  • MECHANIC
  • 11,005 POSTS
A 1/2-3/4 inch hose, 3-4 feet long, crammed in you ear, use the other end like a stethoscope to find a hiss

OR. With a blanket and Fire Extinguisher Handy--Do this outside

Crank up, use carb cleaner/ starter fluid---listen for increased RPM at suspected places

The Medic
Was this
answer
helpful?
Yes
No
-1
Thursday, June 30th, 2011 AT 12:47 AM
Tiny
DEVILDOG1024
  • MEMBER
  • 19 POSTS
Already done that. Thanks for the suggestion tough. No fires in the process. :)
Was this
answer
helpful?
Yes
No
Thursday, June 30th, 2011 AT 8:51 PM
Tiny
CJ MEDEVAC
  • MECHANIC
  • 11,005 POSTS
Walking or Fixed?

The Medic
Was this
answer
helpful?
Yes
No
Tuesday, July 26th, 2011 AT 3:46 PM
Tiny
DEVILDOG1024
  • MEMBER
  • 19 POSTS
Nope, still same issue. Haven't had a chance to manually pull a vacuum on all the lines yet. I'm thinking there might be a leak in the A/C control panel.
Was this
answer
helpful?
Yes
No
Tuesday, July 26th, 2011 AT 5:23 PM
Tiny
CJ MEDEVAC
  • MECHANIC
  • 11,005 POSTS
CAN YOU JUST CAP OFF IT'S SOURCE, AND SEE WHAT RESULTS HAPPENS?

THE MEDIC
Was this
answer
helpful?
Yes
No
Tuesday, July 26th, 2011 AT 5:26 PM
Tiny
CJ MEDEVAC
  • MECHANIC
  • 11,005 POSTS
HERE'S SOME MORE AMMO

ONLY THING IN MY CASHE

THE MEDIC
Was this
answer
helpful?
Yes
No
Tuesday, July 26th, 2011 AT 5:38 PM
Tiny
CJ MEDEVAC
  • MECHANIC
  • 11,005 POSTS
IF YOUR VACUUM LINES ARE HARD PLASTIC AND IN "WIRE LOOMS", MIGHT BE INSIDE THERE. WE FOUND 2 BROKE IN MY DAD'S '86 T-BIRD.I AIN'T NO EMISSIONS MAN, BUT THEY ONLY LEAKED WHEN THE VACUUM SOLENOIDS OPENED THEM TO VACUUM--WE ONLY DISCOVERED IT BY REMOVING THE LOOM

THE MEDIC
Was this
answer
helpful?
Yes
No
Tuesday, July 26th, 2011 AT 5:46 PM
Tiny
DEVILDOG1024
  • MEMBER
  • 19 POSTS
That was on my to do list as well. I'm about to deploy for a couple of weeks so I'll do your suggestions then. Thanks for the advice!
Was this
answer
helpful?
Yes
No
Tuesday, July 26th, 2011 AT 5:52 PM
Tiny
CJ MEDEVAC
  • MECHANIC
  • 11,005 POSTS
BE SAFE

KEEP YOUR HEAD LOW AND WEAPON UP

SEE YOU WHEN YOU GET BACK!

THE MEDIC
Was this
answer
helpful?
Yes
No
Tuesday, July 26th, 2011 AT 5:59 PM
Tiny
DEVILDOG1024
  • MEMBER
  • 19 POSTS
Found the issue! It was just an O2 sensor. Boy do I feel stupid! Runs like a champ now.
Was this
answer
helpful?
Yes
No
+3
Friday, September 2nd, 2011 AT 4:08 PM
Tiny
DEBORAH CLARK
  • MEMBER
  • 1 POST
I have a 1994 ford f-150 5.0, I changed out everything, plugs, wires, Egr valve, vacuum solenoid, vacuum lines were fine, but it came to me, I went and remove the Egr valve, and throttle body, the air holes were stopped up so bad, I had to take a hanger an stick through the holes, alone with some carb. Cleaner, kept spraying and scraping, until the hole was completly open, I used a whole of shop towels, it was like pieces of charcoal, but it runs great, no vibrations or nothing, air hole was completely closed off, so you all check that.
Was this
answer
helpful?
Yes
No
Saturday, February 11th, 2017 AT 4:17 PM
Tiny
KEN L
  • MASTER CERTIFIED MECHANIC
  • 55,475 POSTS
Hey, DEBORAH,

Great addition to this thread! Please feel free to help out on the site whenever it can add information that will help people.

Best, Ken
Was this
answer
helpful?
Yes
No
-1
Wednesday, February 15th, 2017 AT 10:00 AM
Tiny
BMILLER3316
  • MEMBER
  • 8 POSTS
  • 1993 FORD F-150
  • 77,000 MILES
When set the cruise control the speed surges up and down. I have replaced speed sensor in rear end & checked the ring in the rearened. The speedometer has been replaced and no change. I unplugged the controller behind the glovebox and the cruise works fine. However my ford dealer mechanic says it's no guarantee that is the problem. Also I have replaced vaccine lines under the hood. Please help, Thank You.

Bob m
Was this
answer
helpful?
Yes
No
Wednesday, February 15th, 2017 AT 10:01 AM (Merged)
Tiny
HMAC300
  • MECHANIC
  • 48,601 POSTS
Check your throttle linkage and cruise cable for binding, if that isn't doing that it may be your servo going bad.
Was this
answer
helpful?
Yes
No
Wednesday, February 15th, 2017 AT 10:01 AM (Merged)
Tiny
BMILLER3316
  • MEMBER
  • 8 POSTS
Thanks for the info. I checked the linkage and it is not binding. I can't figure why it works fine with the abs controller unplugged. Driving me crazy! Thanks for any & all help.
Bob
Was this
answer
helpful?
Yes
No
Wednesday, February 15th, 2017 AT 10:01 AM (Merged)

Please login or register to post a reply.