HOME
ASK A QUESTION
REPAIR GUIDES
BECOME A MEMBER
LOG IN
Login with Facebook
OR
Remember me
NOT A MEMBER?
FORGOT PASSWORD?
CONTACT US
PRIVACY POLICY
TERMS AND CONDITIONS
☰
Home
Ford
Explorer
Drivetrain
Transmission
Symptoms
Not Shifting
1993 Ford Explorer not shifting smooth
JAMESKEOWN65
MEMBER
1993 FORD EXPLORER
4.0L
6 CYL
AWD
AUTOMATIC
14,000 MILES
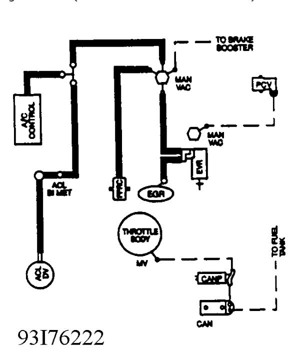
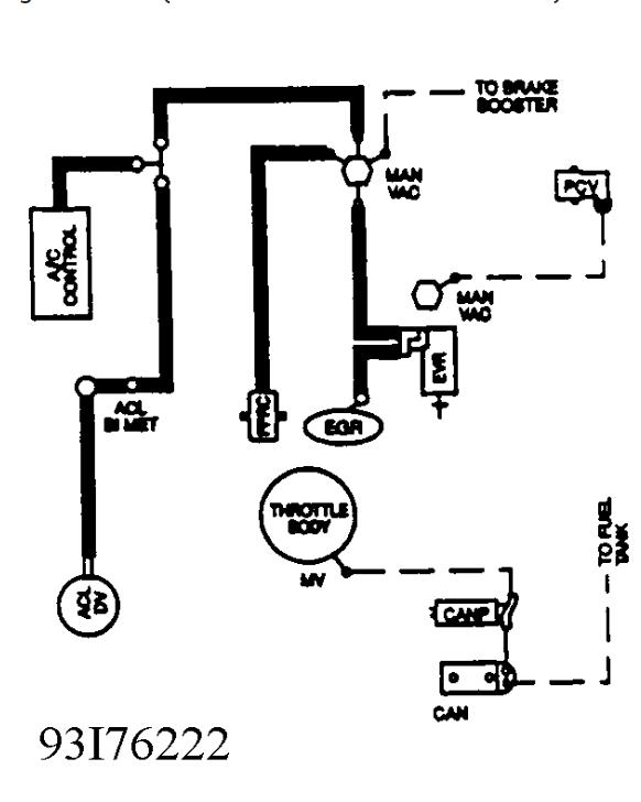
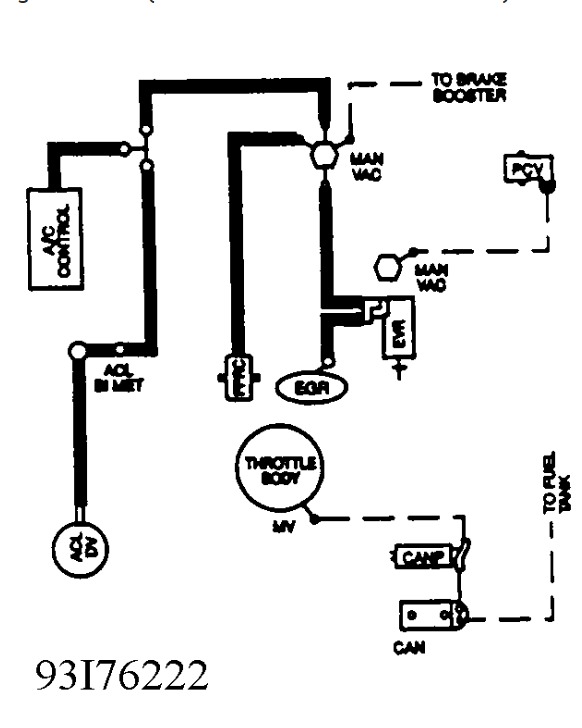
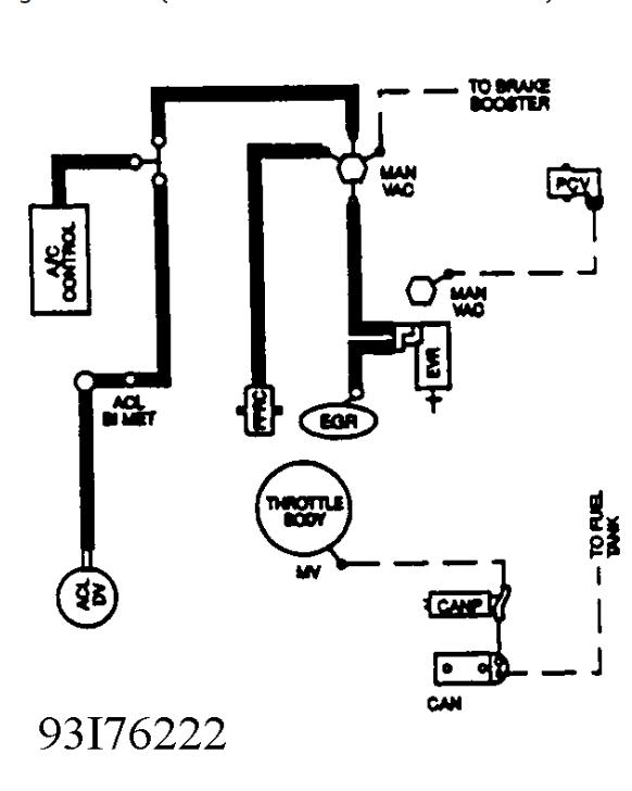
I think its a vacuum line. There is 1 block off rite behind the valve cover on the driver side
Monday, February 23rd, 2015 AT 9:17 PM
1 Reply
HMAC300
MECHANIC
48,601 POSTS
No pics came through if line has a color on it and there is an empty plug on block plug it in see what happens. Pic is what we have on vacuum lines.
Image (Click to make bigger)
Was this
answer
helpful?
Yes
No
Tuesday, February 24th, 2015 AT 6:40 AM
Please
login
or
register
to post a reply.
Related Transmission Not Shifting Content
1993 Ford Explorer Transmission Problem
Vehicle: 1993 Ford Explorer Xlt, 4 Door, 2 Wheel Drive, Auto Transmission, Appx. 140,000 Miles, 4.0l V6; The Transmisson Sticks In...
Asked by
nwag01
·
1 ANSWER
1993
FORD EXPLORER
Not Shifting
I Change Transmission Fluid And Filter And Now The Transmission Runs Great But Before It Wouldn't Go Into 2 Gear Without Rpm Going Up....
Asked by
1964dave
·
23 ANSWERS
4 IMAGES
1996
FORD EXPLORER
1991 Ford Explorer Wont Shift Gears
My Ford Explorer Wont Shift From 2nd Gear To Drive I Have Even Tried To Manually Shift It With The Gas Pedal It Acts Like It Wants To But...
Asked by
tmac0613
·
1 ANSWER
1991
FORD EXPLORER
1995 Ford Explorer Shift Problem
My Transmission Will Not Shift Out Of First Gear Unless I Let Off Of The Gas. Shifting Is Not Vacuum Controlled, But The Pcm Module Takes...
Asked by
jimhof1
·
5 ANSWERS
1995
FORD EXPLORER
2008 Ford Explorer Shift Problems
I Have Problems With First Gear (first And Second) Shifting Is Hard And Noisy When Driving Uphill Car Produces A Whisteling Noise Until It...
Asked by
Jhang0567
·
1 ANSWER
1 IMAGE
2008
FORD EXPLORER
VIEW MORE
Ask a Car Question. It's Free!
Transmission Turbine Sensor Replacement
Transmission Speed Sensor Replacement Honda
Throwout Bearing - Secondary Cylinder Replacement