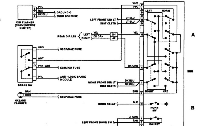
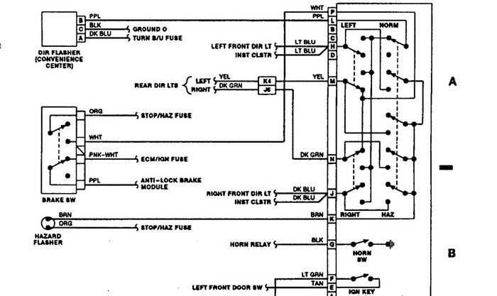
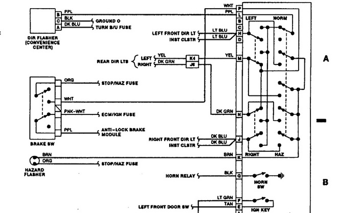
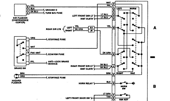
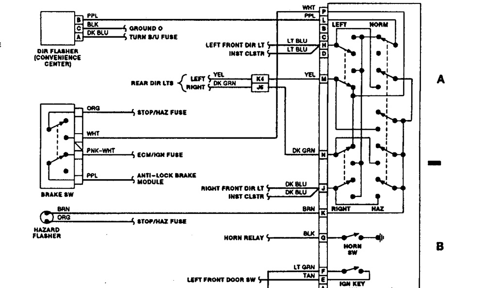
Turn signals are inop. Brakes, Rev, Lights, E-Flshrs all operate normally. Slaved in turn signal switch, it did not work. Chiltons manual refers to a pink wire providing pri 12 VDC to turn signal switch. There are no pink wires. No other identifiers available. White wire provides stop power to switch with brake depressed. Pink provides power to switch for normal operations. Am leaving soon to buy a ball bat for my truck. Please stop me! Thanks
Saturday, December 11th, 2010 AT 10:21 PM


