Brake lights not working

Tiny
BARBARA.CAIN03
  • MEMBER
  • 1992 LINCOLN TOWN CAR
  • 150,000 MILES
My brake lights are not working? I can think of. All the sudden stopped working. I tried everything?
Sunday, May 6th, 2012 AT 12:56 AM

1 Reply

Tiny
KASEKENNY
  • MECHANIC
  • 18,907 POSTS
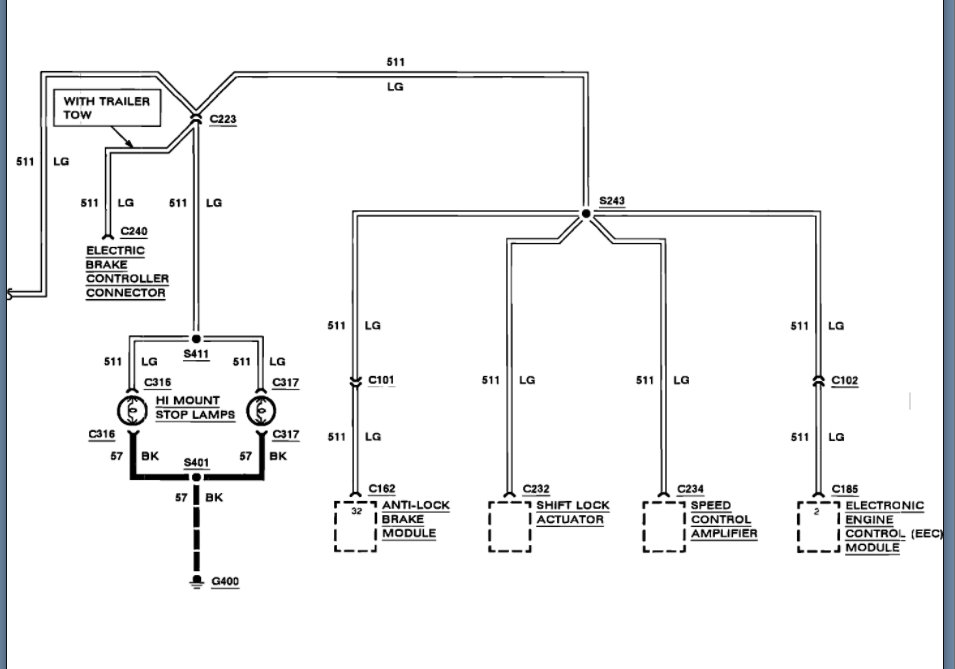
More than likely this is a stop lamp switch. However, we can test this by jumping the switch and find out if the brake lights come on.

If they do not, then we may have an issue with the multi-function switch as this power is sent to the switch.

Another way to find this is to check the voltage coming out of the switch when you are pressing the brakes. If you don't have any the switch, is the issue.

https://www.2carpros.com/articles/how-to-check-wiring

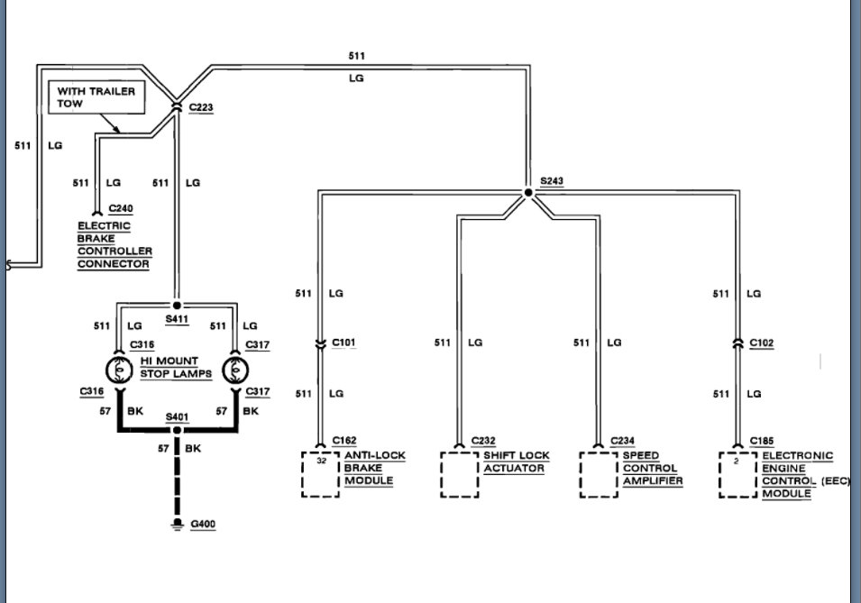
I am attaching the info on this system and the switch so that you can check all this.

Please run through this info and let us know if you have other questions.
Was this
answer
helpful?
Yes
No
Thursday, September 30th, 2021 AT 6:29 PM

Please login or register to post a reply.