Windshield wipers inop

Tiny
ANONYMOUS
  • MEMBER
  • 1997 FORD F-150
  • 147,000 MILES
Windshield wipers inop. Fuse not blown, motor not locked up. What could be problem?
Sunday, November 4th, 2012 AT 3:22 AM

1 Reply

Tiny
CJ MEDEVAC
  • MECHANIC
  • 11,005 POSTS
Got all kinds of goodies along the way.

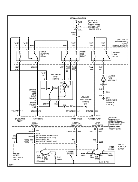
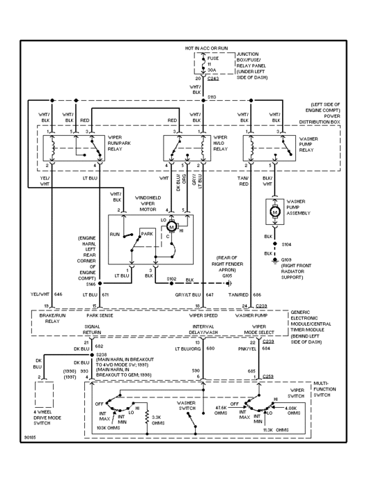
So I went and got you a diagram.

Let me know if you cannot see it well enough to read it.

I will then initiate a way for you to get it without advertising your personal info in open forum.

You should be able to see relays and such swapping them one at a time for their twin (same part numbers) might help you figure out if you have a bad one.

Then again, maybe it is something else and this diagram will help you locate it.

The medic
Was this
answer
helpful?
Yes
No
+1
Saturday, December 31st, 2016 AT 4:51 PM

Please login or register to post a reply.