1991 Pontiac Sunbird no start at key

Tiny
VERNON1939
  • MEMBER
  • 1991 PONTIAC SUNBIRD
  • 2.0L
  • 4 CYL
  • 2WD
  • AUTOMATIC
  • 300,000 MILES
Orig: no start. Power to solenoid
replaced solenoid: start only by jumping from battery to solenoid.
no key start.

replace ignition module? On steering column.




Wednesday, October 8th, 2014 AT 7:40 AM

8 Replies

Tiny
JDL
  • MECHANIC
  • 16,098 POSTS
At the starter there is usually two hot wires when cranking. One is battery voltage, hot all the time. The other is ignition feed, goes hot with key in the crank position. The ignition feed should be routed through neutral switch.
Was this
answer
helpful?
Yes
No
Wednesday, October 8th, 2014 AT 8:33 AM
Tiny
JDL
  • MECHANIC
  • 16,098 POSTS
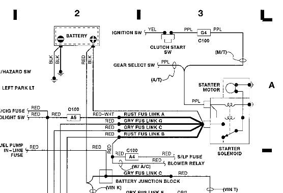
Here is the diagram. The purple wire is ignition feed. The diagram says gear select switch in stead of neutral switch. Any voltage on that wire when you crank it? When testing at the starter make sure tranny is in park or neutral and the parking brake is set.
Was this
answer
helpful?
Yes
No
+1
Wednesday, October 8th, 2014 AT 8:45 AM
Tiny
VERNON1939
  • MEMBER
  • 6 POSTS
Your last tip about my solenoid problem worked well. I had to replace it.
By jumping I can start. Will try your checks.

Replace ignition module?

Thanks

Vern (know what I mean)?
Was this
answer
helpful?
Yes
No
Thursday, October 9th, 2014 AT 7:12 AM
Tiny
JDL
  • MECHANIC
  • 16,098 POSTS
Let us know what you find.
Was this
answer
helpful?
Yes
No
Thursday, October 9th, 2014 AT 7:17 AM
Tiny
JDL
  • MECHANIC
  • 16,098 POSTS
Just to add, if starter motor won't crank then I don't think the ignition module is the problem. No
Was this
answer
helpful?
Yes
No
Thursday, October 9th, 2014 AT 7:18 AM
Tiny
JDL
  • MECHANIC
  • 16,098 POSTS
I see, your talking about ignition switch. Possible.
Was this
answer
helpful?
Yes
No
Thursday, October 9th, 2014 AT 7:20 AM
Tiny
VERNON1939
  • MEMBER
  • 6 POSTS
Ok up to date:

replaced solenoid last month all worked well until this week.

Using key start no power to solenoid.

Can start by jumping battery to solenoid wire.

Car runs well after start.

No loose connections, checked gear select switch.

Which wire from gear select switch goes to purple (solenoid)?

Yeah, ignition switch module located on steering column adjacent to head light dimmer switch.

On back two plugs into ignition switch.

Rod to activate start (on switch housing) works smoothly from run to start posistion of key.I replaced this ignition switch module about 5 years ago.

Thanks for your rapid replies.

Vern
Was this
answer
helpful?
Yes
No
Friday, October 10th, 2014 AT 6:59 AM
Tiny
JDL
  • MECHANIC
  • 16,098 POSTS
Note the diagram for gear select switch. Purple wire carries voltage from gear select switch to starter solenoid.

Yellow wire carries voltage from ignition switch to gear select switch. The gear select switch will only let it crank in park or neutral.

If you suspect the ignition switch, I'd have to check feed to and from ignition switch, first.
Was this
answer
helpful?
Yes
No
Friday, October 10th, 2014 AT 9:32 AM

Please login or register to post a reply.