Car wont start

Tiny
ANONYMOUS
  • MEMBER
  • 1991 ACURA LEGEND
Car wont start. When it does start, it runs very good. Changed the crankshaft sensor and ignigtor, started right up. Turn off engine and try again no luck. Engine turns but no spark in coils? Any suggestions
Thursday, December 13th, 2012 AT 4:32 PM

1 Reply

Tiny
KASEKENNY
  • MECHANIC
  • 18,907 POSTS
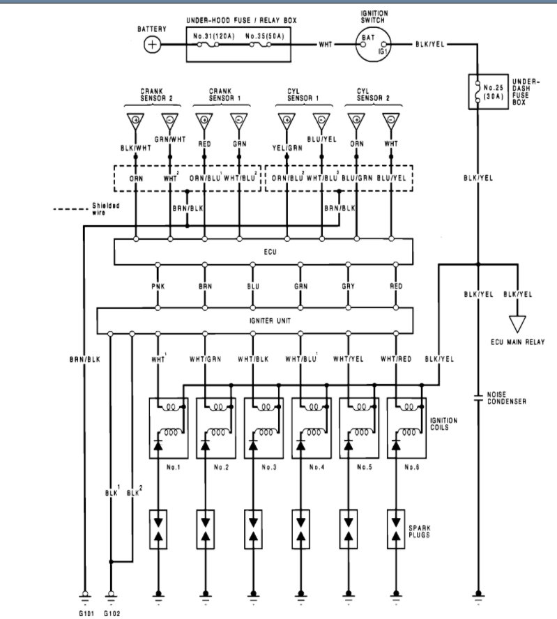
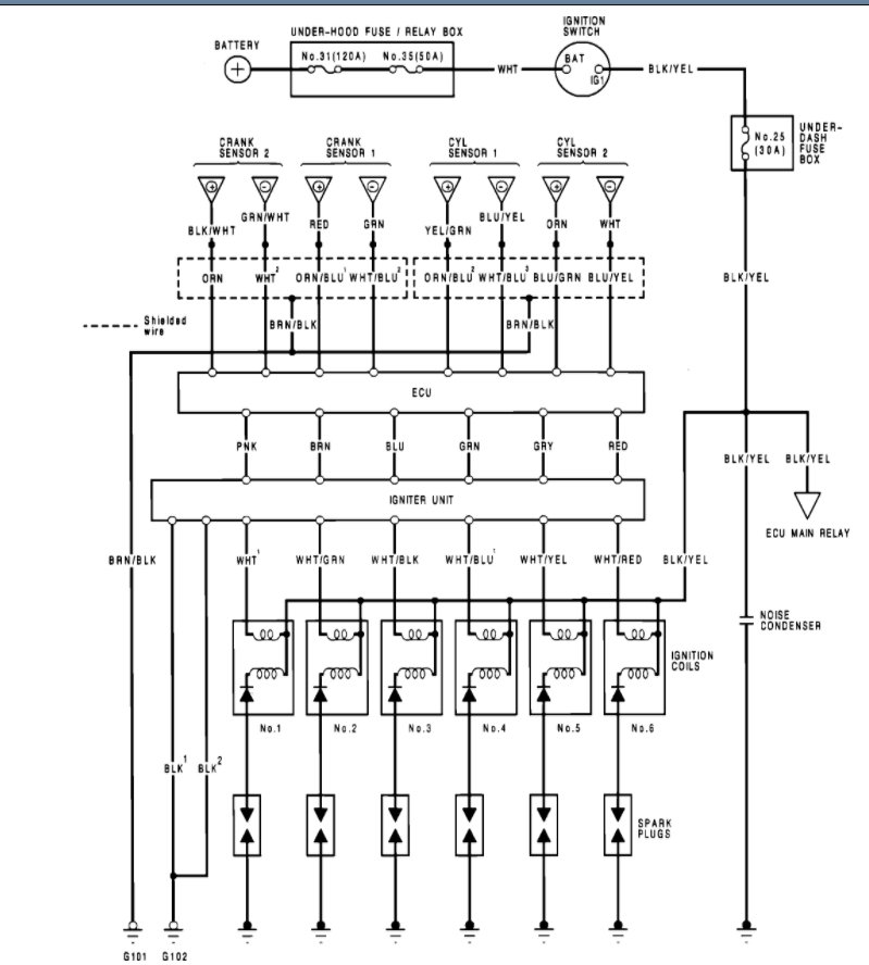
There are a number of things that can cause this. However, we need to start with the four inputs to the ECU that could shut this down.

Take a look at the wiring diagram below and let's check power going into the ECU and find out what we have.

https://www.2carpros.com/articles/how-to-check-wiring

https://youtu.be/dCjmRL3p4Cs

When you say you replaced the crank and pickup, I am assuming you are talking about the part attached below. If that is the case, then we need to remove it and inspect the pick-up tone wheel on the cam pulley. Basically, we need to find out if this is cracked or has another issue.

Please see the detail below and let us know what you find with this. Thanks
Was this
answer
helpful?
Yes
No
Tuesday, October 26th, 2021 AT 9:08 AM

Please login or register to post a reply.