Thursday, November 1st, 2012 AT 4:17 PM
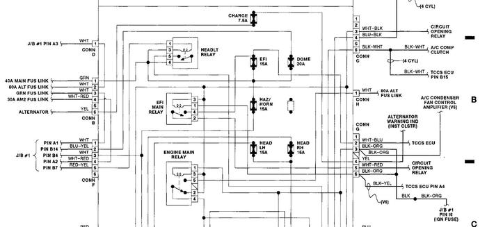
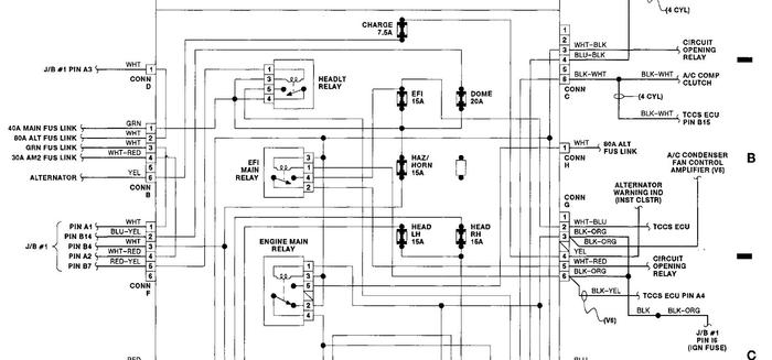
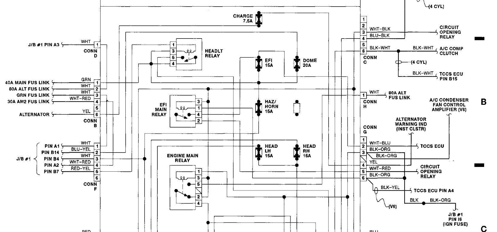
What does the main 40a fusible control? If the bottom of that link and the wire to that link is burned thru, could that kill my battery and alternator? Was told I need a alternator, I replaced it and still needed jumps to start my car and now I'm told my battery is bad



