Fuel pump

Tiny
MICHAEL FREEMAN
  • MEMBER
  • 1990 FORD AEROSTAR
  • 6 CYL
  • 2WD
  • AUTOMATIC
Fuel pump wont come on replaced and still wont come on what should I look for
Sunday, February 27th, 2011 AT 2:20 PM

10 Replies

Tiny
WRENCHTECH
  • MECHANIC
  • 20,761 POSTS
You would have to test the circuit to find out where it's losing the power supply but first check the Inertia shut off switch located behind the right side kick panel. Make sure the red button on top is pushed in.
Was this
answer
helpful?
Yes
No
Sunday, February 27th, 2011 AT 3:32 PM
Tiny
MICHAEL FREEMAN
  • MEMBER
  • 9 POSTS
Thank you
Was this
answer
helpful?
Yes
No
Sunday, February 27th, 2011 AT 4:02 PM
Tiny
MICHAEL FREEMAN
  • MEMBER
  • 9 POSTS
Where do I start testing circut at
Was this
answer
helpful?
Yes
No
Sunday, February 27th, 2011 AT 4:07 PM
Tiny
WRENCHTECH
  • MECHANIC
  • 20,761 POSTS
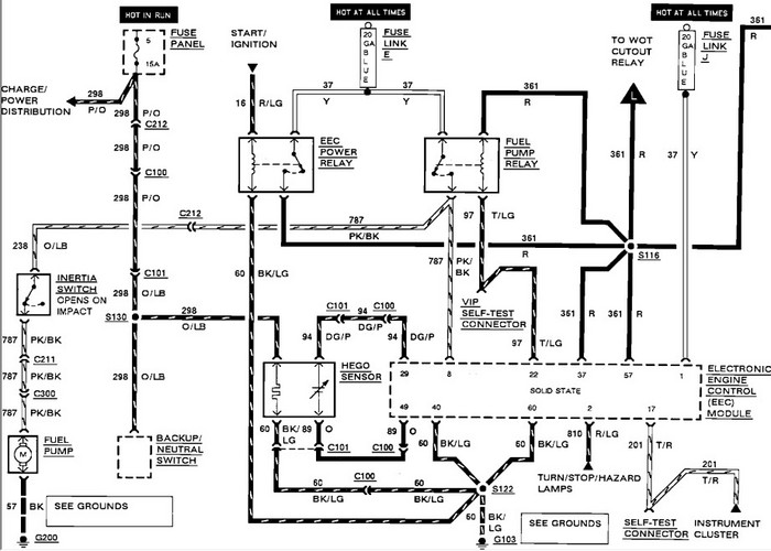
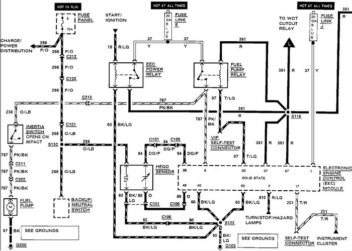
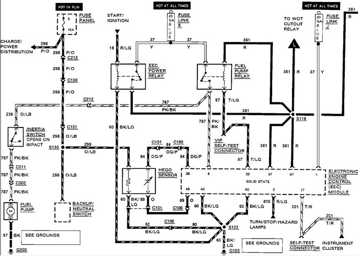
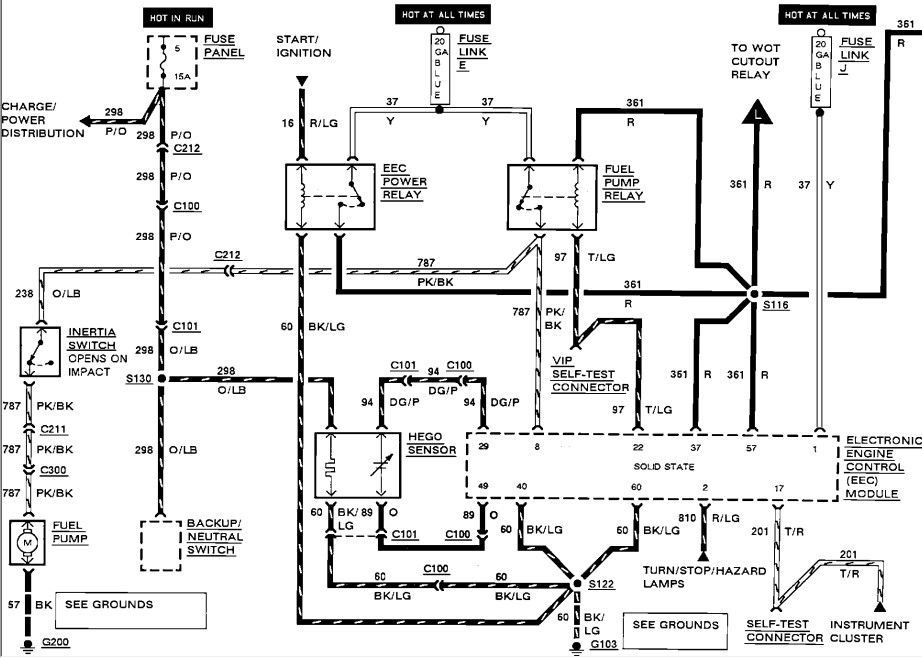
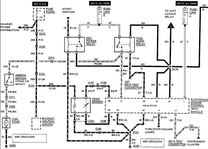
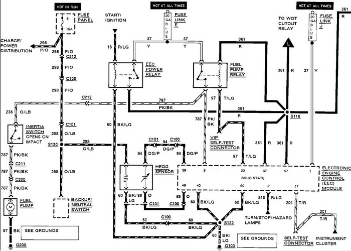
If you have the electrical knowledge and test equipment, here is the wiring diagram.
Was this
answer
helpful?
Yes
No
Sunday, February 27th, 2011 AT 4:24 PM
Tiny
MICHAEL FREEMAN
  • MEMBER
  • 9 POSTS
Where do I find fuse link and fuel pump relay
Was this
answer
helpful?
Yes
No
Sunday, February 27th, 2011 AT 9:37 PM
Tiny
WRENCHTECH
  • MECHANIC
  • 20,761 POSTS
Here ya go
Was this
answer
helpful?
Yes
No
Sunday, February 27th, 2011 AT 9:42 PM
Tiny
MICHAEL FREEMAN
  • MEMBER
  • 9 POSTS
Thank you you have been most helpful
Was this
answer
helpful?
Yes
No
Monday, February 28th, 2011 AT 1:22 PM
Tiny
WRENCHTECH
  • MECHANIC
  • 20,761 POSTS
You're welcome
Was this
answer
helpful?
Yes
No
Monday, February 28th, 2011 AT 1:24 PM
Tiny
MICHAEL FREEMAN
  • MEMBER
  • 9 POSTS
I think I have a short in fuel pump circuit have a code thrmactor air system problem right passenger side air flow will not by pass is their some other part I should be looking at there, and if its the wires what color wire should I be focused on
Was this
answer
helpful?
Yes
No
Wednesday, March 2nd, 2011 AT 2:56 PM
Tiny
MICHAEL FREEMAN
  • MEMBER
  • 9 POSTS
Fuel shut off switch is good
Was this
answer
helpful?
Yes
No
Wednesday, March 2nd, 2011 AT 3:01 PM

Please login or register to post a reply.