Brake lights not working, bulbs are all good.

Tiny
ANONYMOUS
  • MEMBER
  • 1989 MAZDA 323
Brake lights not working, bulbs are all good, not sure how to test the brake switch under the brake pedal. Fuses are all fine
Tuesday, April 9th, 2013 AT 1:58 AM

1 Reply

Tiny
KASEKENNY
  • MECHANIC
  • 18,907 POSTS
There are a number of things that could be the issue, but the brake switch is the likely cause of this.

So, we need to simply jump the switch and see the lights come on.

Here are a couple of guides that will help with this:

https://www.2carpros.com/articles/how-to-check-wiring

https://www.2carpros.com/articles/how-to-use-a-voltmeter

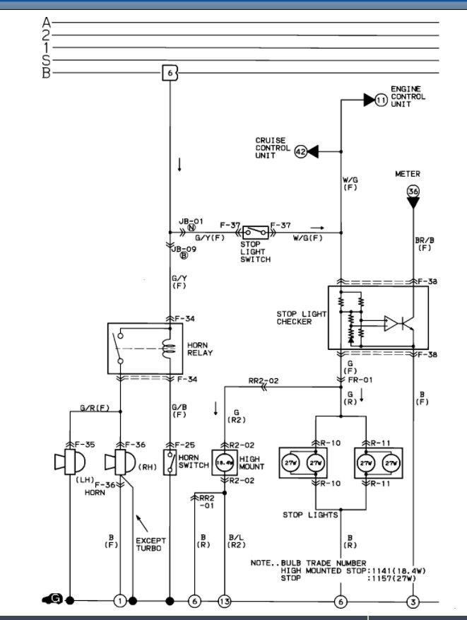
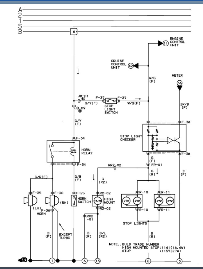
I am attaching the wiring diagram below for this as well. You should have 2 wires on the brake switch so just connect them with a jumper wire and let me know what you find with this, and we can go from there.

Thanks
Was this
answer
helpful?
Yes
No
Monday, February 21st, 2022 AT 8:07 PM

Please login or register to post a reply.