Starter not working

Tiny
PICK DOG F
  • MEMBER
  • 1989 FORD F-250
  • 4.9L
  • 6 CYL
  • MANUAL
  • 190,000 MILES
Truck had no neg symptoms, I removed Jack from under hood, then the truck would not start, had ticking at starter solenoid on fender, replaced solenoid, truck started 3 times, fourth start the starter would not did engage, pulled ignition wire and still ran, pulled neutral and it draped, so I replaced starter and all wires in system, I grounded everything including solenoid, truck stared great 6 times then starter went out of control again, I've found that I can only stop it by banging on solenoid or pulling neutral wire, pulling small s terminal wire dose nothing, and I have a button start, relaxed that too, batterie was recharged, all wires ( especially by Jack were inspected ). Help :)
Wednesday, November 26th, 2014 AT 3:47 PM

30 Replies

Tiny
MHPAUTOS
  • MECHANIC
  • 31,937 POSTS
This should be an easy circuit to sort out, it is fairly basic, I know you have already said that you have done most of this but re check anyway. Starter is in good order, main cable from solenoid to starter is sound and tight, cable from battery to solenoid is sound and tight, solenoid has good earth and power from Pos (+) source to starter switch is ok and switch is in good condition, your problem must be in one of these places.
Was this
answer
helpful?
Yes
No
-1
Wednesday, November 26th, 2014 AT 4:12 PM
Tiny
PICK DOG F
  • MEMBER
  • 8 POSTS
Thank you will recheck, hey can one of the other wires( alternater, lights) have a reverse current and activate solenoid?
Was this
answer
helpful?
Yes
No
Wednesday, November 26th, 2014 AT 4:33 PM
Tiny
MHPAUTOS
  • MECHANIC
  • 31,937 POSTS
I doubt it, it would have to be on the pos side of the push switch, that will be a dedicated wire, best bet a problem with the push switch or solenoid it self.
Was this
answer
helpful?
Yes
No
Wednesday, November 26th, 2014 AT 6:21 PM
Tiny
PICK DOG F
  • MEMBER
  • 8 POSTS
Thank you
Was this
answer
helpful?
Yes
No
Wednesday, November 26th, 2014 AT 7:09 PM
Tiny
PICK DOG F
  • MEMBER
  • 8 POSTS
The continuos hot on silinoied has I believe the lights fuse box system and alternator, I thought Mandy the ignition switch was somehow engaging the solenoid inadvertently, no burns, only hot ( post connection) to starter, the push button runs from fuse pore box to button then to solenoid, and I took it off wile starter was running. This is crazy man, is there anything that can trip on the solenoid other than the s terminal? Thanks for the response
Was this
answer
helpful?
Yes
No
Thursday, November 27th, 2014 AT 7:27 AM
Tiny
CJ MEDEVAC
  • MECHANIC
  • 11,005 POSTS
Maybe "batt" and "starter" are reversed?

I'm pretty sure you have the newer style solenoid

. But it most likely operates like the older type

we also have the "factory defective" or "you done ruined it" factor that may play in

the only thing that should activate it is "s", when "s" wire dies or is disconnected completely the solenoid should return to nothingness

unless it is sticking or wired wrong

i have a diagram of the older style "in action" on my '77 jeep cj 5

pay attention to a few things

a) the starter side only has one cable on it, it runs nothing else

b) on my jeep/ older fords, all accessories stack up on the battery side big terminal

c) "s" is/ uses "only" momentary 12 volts from a switch/ button

d) "i" supplies 12 volts to the coil during "crank up", then dies off (12 v) now listen! Listen! Attention! While it's running and hooked up still, if you test "i terminal" with a voltmeter, you will show "coil voltage" (lower than 12 v)

pay attention to "i" in my diagram

think of this too

what might happen on the newer style solenoid if "starter" and battery" were reversed on it?

Would the starter post (now used for the batt) constantly feed 12 volts to "s" thru the "i" circuit when "s" initialized the activation?

Sorta look at my diagram as if the roles of the terminals were reversed - follow the "red wires" to the "positive coil".

What if "i" was internally hooked to "the big starter lug" during crankage (then never turned loose 'cause it was then constantly fed voltage once the electromagnet bridges the open circuit. Hard to explain. Make any sense?

Keep us posted as you continue!

The medic
Was this
answer
helpful?
Yes
No
Thursday, November 27th, 2014 AT 9:32 AM
Tiny
PICK DOG F
  • MEMBER
  • 8 POSTS
This is great info. Now I have the old one with no I terminal, will experiment with that soon. I have no I coil connection and I followed the hook up precisely. But one more q, why will the truck start great and strong 4-6 times and then flip out? Would not any incorrect connection reviled itself immediately? Again thanks for the help
Was this
answer
helpful?
Yes
No
Thursday, November 27th, 2014 AT 11:28 AM
Tiny
PICK DOG F
  • MEMBER
  • 8 POSTS
Yes wires are correct, and snatching the s wire would not stop it only banging on silioied, or removing neg cable
Was this
answer
helpful?
Yes
No
+1
Thursday, November 27th, 2014 AT 12:17 PM
Tiny
CJ MEDEVAC
  • MECHANIC
  • 11,005 POSTS
Gotta be mr. solenoid!

i've seen stuff right outta the box be bad

i've returned a "new" bad item for another "new" bad item (found out there was a "bad batch")

if that one was new, you might even return it, get another brand from another store

one of these (or similar) would make life ezier for you during this troubled time, it might aid you in the future too, when tools are not on hand!

http://shop.advanceautoparts.com/web/partsearchcmd?storeid=10151&catalogid=10051&pageid=parttypelist&suggestion=&actionsrc=form&langid=-1&searchterm=battery+disconnect&vehicleidsearch=32992&searchedfrom=header

keep us posted.

the medic
Was this
answer
helpful?
Yes
No
Thursday, November 27th, 2014 AT 4:41 PM
Tiny
PICK DOG F
  • MEMBER
  • 8 POSTS
Will let you know outcome, the quick kill is a great item, and 5 star rating on your advise and help. Later doc
Was this
answer
helpful?
Yes
No
Thursday, November 27th, 2014 AT 5:16 PM
Tiny
PICK DOG F
  • MEMBER
  • 8 POSTS
Day 3 after putting on silioied #3 and put on a neutral batterie mounted kill switch, truck is doing great. No real explanation other than the other silioied or the threat to deprive the engin of power, thank you for the help, If I have other problems I'll check in, is there any other form where I can report a positive post for you?
Was this
answer
helpful?
Yes
No
Tuesday, December 2nd, 2014 AT 1:06 PM
Tiny
BLONDBEAR
  • MEMBER
  • 1 POST
  • 1987 FORD F-250
  • V8
  • 2WD
  • MANUAL
  • 160,000 MILES
I'm installing a new starter solenoid. I had to replace my starter, and now the starter will not shut off, had to pull the battery cable to shut it off, so now replacing the solenoid. But I want to make sure the wires are correct. (It might of been wrong before) help?
Was this
answer
helpful?
Yes
No
Tuesday, December 10th, 2019 AT 12:02 PM (Merged)
Tiny
CARADIODOC
  • MECHANIC
  • 34,481 POSTS
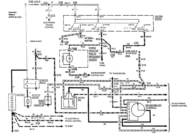
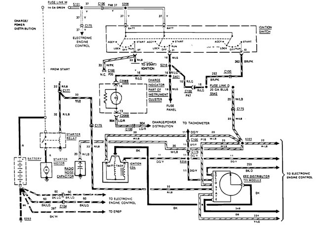
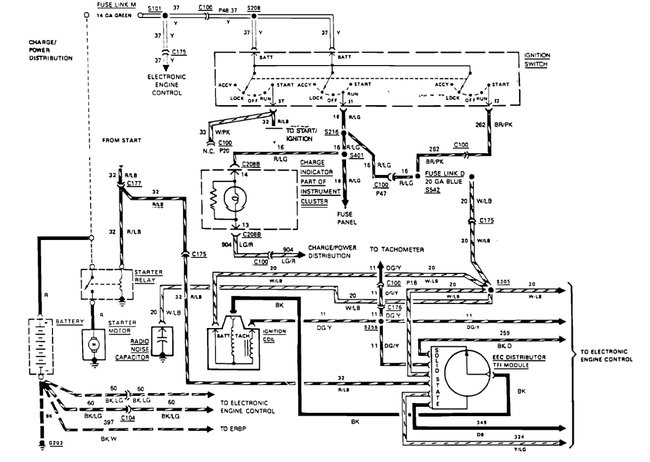
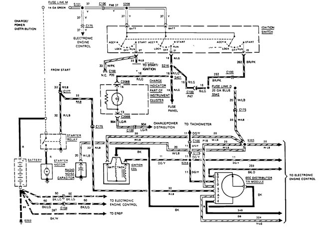
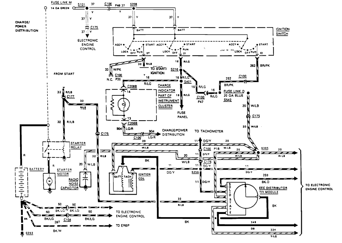
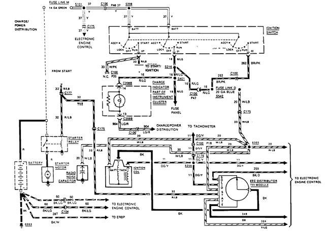
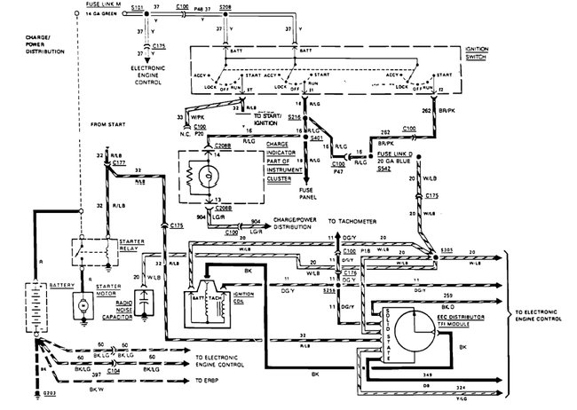
There's three starter circuits that Ford used. Do you have a round solenoid on top of the starter, similar to a GM starter, with a fat battery cable AND a smaller solenoid wire, or do you have a single fat cable going from the solenoid on the fender to the starter? Here is a guide to help check the wiring with diagrams below so you can see how the system works.

https://www.2carpros.com/articles/how-to-check-wiring

Check out the diagrams (Below). Please let us know if you need anything else to get the problem fixed.
Was this
answer
helpful?
Yes
No
+5
Tuesday, December 10th, 2019 AT 12:02 PM (Merged)
Tiny
STUCK2014
  • MEMBER
  • 4 POSTS
  • 1987 FORD F-250
  • 5.8L
  • V8
  • 4WD
  • MANUAL
  • 70,000 MILES
Broke off positive post to starter solenoid then I believe I shorted it when I closed hood, would crank but not start. I replaced silonoid and now wont crank unless I bypass silonoid
Was this
answer
helpful?
Yes
No
Tuesday, December 10th, 2019 AT 12:02 PM (Merged)
Tiny
CARADIODOC
  • MECHANIC
  • 34,481 POSTS
Ford used a whole bunch of different starter circuits with different solenoids. How many wires are on your starter? There's going to be a fat cable. Does that go to the battery positive post or to the solenoid? Is there a second smaller wire on the starter?
Was this
answer
helpful?
Yes
No
Tuesday, December 10th, 2019 AT 12:02 PM (Merged)
Tiny
STUCK2014
  • MEMBER
  • 4 POSTS
There is one post coming off starter going to silinoid switch thats what I replaced. There is a red wire green tracer that goes to I
Was this
answer
helpful?
Yes
No
Tuesday, December 10th, 2019 AT 12:02 PM (Merged)
Tiny
CARADIODOC
  • MECHANIC
  • 34,481 POSTS
There's two styles of solenoids. On newer vehicles they used the round solenoid as a relay to switch the much lower solenoid current to the starter. If you have only the fat battery cable on the starter, they're using the solenoid as the switching device for the actual starter current. In other words, they're using the solenoid as a solenoid, not as a relay. The starter should also have a tapered cover.

There's two smaller terminals on the solenoid. One gets 12 volts from the ignition switch when it's in the "crank" position. The second one is the problem. The engineers couldn't agree on what to use that one for. This is where it's real easy to get the wrong part. Does the solenoid click loudly when you try to crank the engine? I'm guessing it doesn't. First try moving the smaller red / blue wire to the other small terminal. Was there a second smaller wire on that second terminal?

On older vehicles that second terminal also got 12 volts switched onto it during cranking. That was for an ignition resistor bypass to produce a hotter spark to aid starting. That terminal is not needed on most fuel injected engines. One of the coils of wire that activate this style connects between the small terminal and the metal rear cover, so the solenoid has to be bolted solidly to the body to work. The voltage coming from the ignition switch goes through the neutral safety switch first, then, if you're in "park", it shows up on the red / blue wire.

One the next style, the voltage on the small terminal comes right from the ignition switch, then the second small terminal has to be grounded through the neutral safety switch. The same thing is done with the clutch switch, when used, on a manual transmission.

If the solenoid is not clicking, to avoid overlooking some other problem, use a jumper wire to connect the battery positive post to the smaller solenoid terminals. Try it on one first, then the other one. If either one makes it click, that's where the red / blue wire goes. If neither one makes it click, use that jumper to apply 12 volts to one of them, then measure on the other one to see if 12 volts appears there. If it does, one of those two has to be grounded.

Next, check for voltage on the red / blue wire. To help me know which circuit you have, use a helper to work the clutch pedal and ignition switch unless you can prop up the test light to see it. Turn the ignition switch to "crank", then push the clutch pedal down. When does the test light light up? Does the clutch pedal have to be pushed?
Was this
answer
helpful?
Yes
No
Tuesday, December 10th, 2019 AT 12:02 PM (Merged)
Tiny
STUCK2014
  • MEMBER
  • 4 POSTS
Only have power to one post on solenoid switch. There are four fusible links could those have blown? Is it okay to cut and go direct? The red green wire only has five volts.
Was this
answer
helpful?
Yes
No
Tuesday, December 10th, 2019 AT 12:02 PM (Merged)
Tiny
CARADIODOC
  • MECHANIC
  • 34,481 POSTS
To help me know which circuit you have, use a helper to work the clutch pedal and ignition switch unless you can prop up the test light to see it. Turn the ignition switch to "crank", then push the clutch pedal down. When does the test light light up? Does the clutch pedal have to be pushed?

5.0 volts is not enough to turn on the solenoid. Did you connect a jumper to the smaller terminals?

Do not bypass the fuse link wires. They are just regular wires of a smaller diameter but their insulation is designed to not burn or melt. You test them by pulling on them. If they're good, they'll act like a wire. If they're burned open, they'll act like a rubber band.
Was this
answer
helpful?
Yes
No
Tuesday, December 10th, 2019 AT 12:02 PM (Merged)
Tiny
STUCK2014
  • MEMBER
  • 4 POSTS
When silonoid positive post grounded out is it possible it fried the coil or ECM because I have no spark?
Was this
answer
helpful?
Yes
No
Tuesday, December 10th, 2019 AT 12:02 PM (Merged)

Please login or register to post a reply.