HOME
ASK A QUESTION
REPAIR GUIDES
BECOME A MEMBER
LOG IN
Login with Facebook
OR
Remember me
NOT A MEMBER?
FORGOT PASSWORD?
CONTACT US
PRIVACY POLICY
TERMS AND CONDITIONS
☰
Home
Pontiac
Fiero
Engine
Wiring
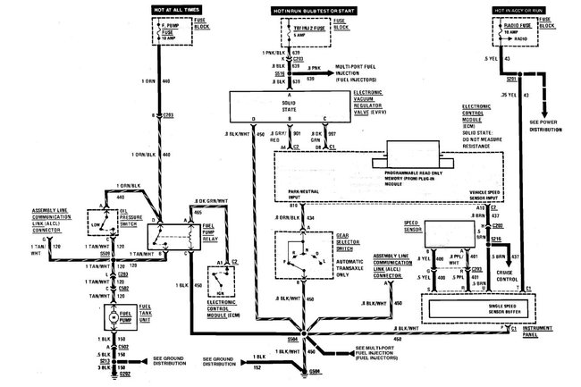
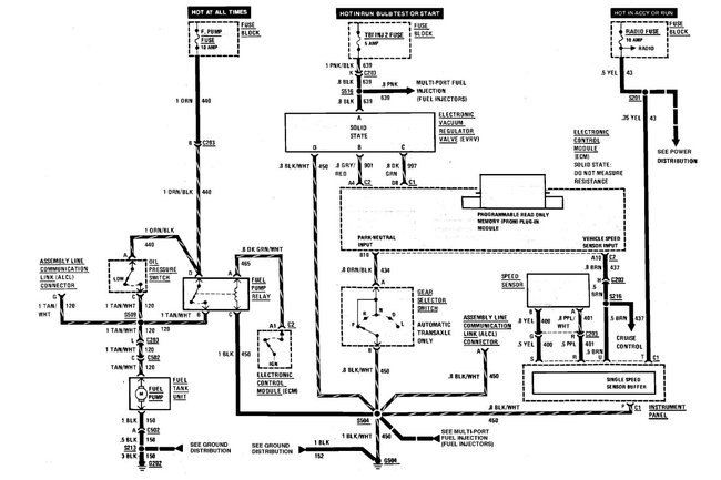
Need wiring diagram for fuel pump
ANONYMOUS
MEMBER
1986 PONTIAC FIERO
86 MILES
Need wiring diagram for fuel pump
Monday, March 11th, 2013 AT 11:50 PM
1 Reply
THIS IS MIKE
MECHANIC
686 POSTS
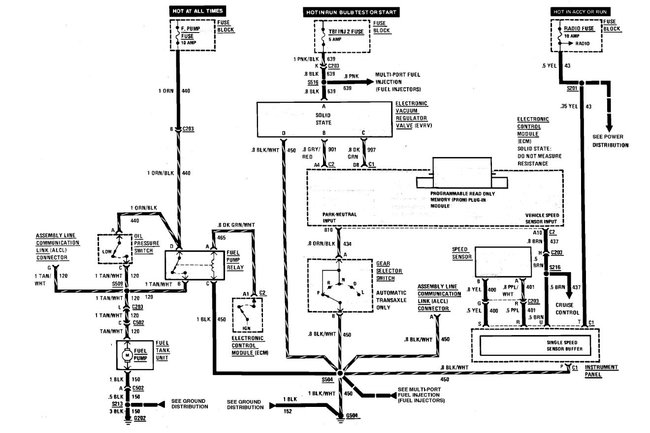
Heres the fuel pump wiring diagram
Read the guide below on testing wiring, it will help
https://www.2carpros.com/articles/how-to-check-wiring
See attached diagram below
Image (Click to make bigger)
Was this
answer
helpful?
Yes
No
Friday, May 10th, 2013 AT 5:03 PM
Please
login
or
register
to post a reply.
Related Engine Wiring Content
Fuel Pump Relay Wiring
What Is The Problem If You Have No Power Coming From The Wire Harness Going To The Fuel Pump Relay Switch?
Asked by
Chevyguy22010
·
1 ANSWER
1986
PONTIAC FIERO
1986 Pontiac Fiero Harmonic Balancer
Engine Mechanical Problem 1986 Pontiac Fiero 6 Cyl Two Wheel Drive Automatic 190 K Miles I Think That My Harmonic Balancer Is Out, It...
Asked by
fierogt1
·
1 ANSWER
1986
PONTIAC FIERO
Idle Control Valve
Can Anybody Help Me On How To Clean The Idle Control Valve In A Fiero? Is It A Different Process? Ive Heard You Have To Get A Certain Sensor...
Asked by
Roberto1
·
1 ANSWER
1 IMAGE
1986
PONTIAC FIERO
The Map Sensor On My 1984 Fiero 2.5r You Cannot Put...
Is The Distubtor Bad, There Seems To Be No Advance To Timing
Asked by
IKEY48
·
2 ANSWERS
1984
PONTIAC FIERO
Engine Replacement Question
I'm In The Process Of Doing An Engine Swap On A 2.2 1995 Sunfire With A 2.2 1996 Sunfire Engine. I'm Concerned With A Timing Related Issue...
Asked by
CraigE
·
1 ANSWER
PONTIAC FIERO
VIEW MORE
Ask a Car Question. It's Free!
How to Use a Test Light
Engine Oil Change and Filter Chevy Silverado
Serpentine Belt Replacement Chevrolet Tahoe