Will not start without starting fluid

Tiny
RMARCE
  • MEMBER
  • 1990 CHEVROLET 3500
  • 6.2L
  • V8
  • 2WD
  • AUTOMATIC
  • 125,000 MILES
6.2 diesel when cold will not start without starting fluid.
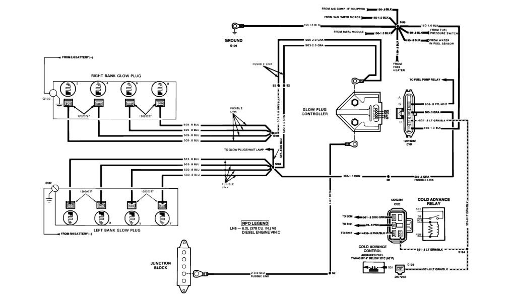
Suspect glow plugs.
Sunday, January 12th, 2020 AT 1:29 PM

3 Replies

Tiny
ASEMASTER6371
  • MECHANIC
  • 52,796 POSTS
Good evening,

Does it start okay when it is hot?

How does it run once it is running?

Did you check the fuel pump pressure to the fuel filter?

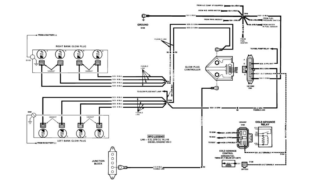
The system is controlled by the glow plug module. It will turn on and off the glow plugs. The amount of times depends on the signal from the temperature sensor. The colder the motor, the more time the plugs are used.

Did you verify power to the glow plugs?

Roy
Was this
answer
helpful?
Yes
No
Sunday, January 12th, 2020 AT 4:05 PM
Tiny
RMARCE
  • MEMBER
  • 24 POSTS
After engine warms up it starts good and runs good.
Have not checked for power.
Was this
answer
helpful?
Yes
No
Sunday, January 12th, 2020 AT 4:38 PM
Tiny
ASEMASTER6371
  • MECHANIC
  • 52,796 POSTS
You need to do those checks.

A common issue is glow plug failure. If one short out, you need to replace all 8 and the controller. Very common.

I had 2 of the old 6.2. Good engine but requires a lot of maintenance.

Roy
Was this
answer
helpful?
Yes
No
Sunday, January 12th, 2020 AT 4:46 PM

Please login or register to post a reply.