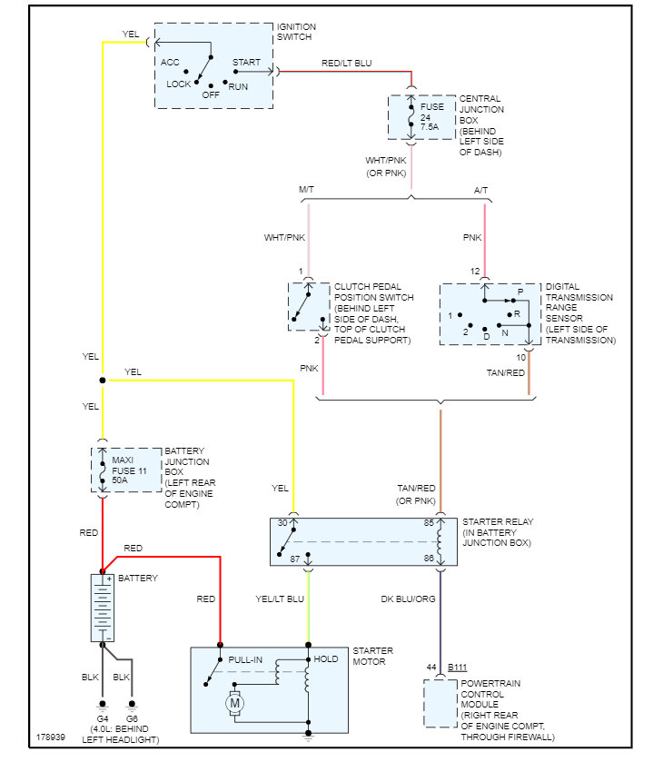
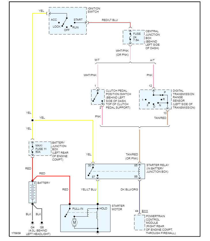
What plugs into the black cable on the starter in the S terminal?

Tiny
FGUY9
  • MEMBER
  • 1994 MAZDA B3000
  • 200,000 MILES
I need to know what plugs into the black cable on the starter in the s terminal.
Saturday, March 25th, 2023 AT 10:00 PM

1 Reply

Tiny
KEN L
  • MASTER CERTIFIED MECHANIC
  • 55,488 POSTS
This would be the trigger wire which will come from the neutral safety switch via the ignition switch. Here are the wiring diagrams so you can see how the system works. Check out the images (below). Please let us know if you need anything else to get the problem fixed.
Was this
answer
helpful?
Yes
No
Sunday, March 26th, 2023 AT 6:55 PM

Please login or register to post a reply.