Wiring/fuel problem?

Tiny
ADAMJ272001
  • MEMBER
  • 1988 CHEVROLET BLAZER
  • 5.7L
  • V8
  • 4WD
  • MANUAL
  • 135,000 MILES
Good morning,

My 1988 k5 blazer 5.7l TBI is not getting fuel when I try to turn it on. The fuel pump works as I was able to jumper it at the relay, (will turn over, run rough and stop)
I am only getting around 2 volts at the orange wire going to the relay as well as a little over 2 volts going across the ECM b fuse.
Also, my service engine soon light is not coming on anymore when key is turned on.

I’ve looked over the wire harness as best I can
But I haven’t seen anything obvious. It was starting and running fine so I’m not sure what went wrong.

Using the Haynes manual wire diagram for TBI system I checked the wiring at the junction block on drivers' side and that has 12 volts, and the fuse able link is ok. If I’m reading it correctly it should go from a red wire to the orange wire at the relay. Where I’m only getting the 2 ish volts. I’m not sure where to look next.

New parts
Distributor
Oil pressure sensor behind the distributor
Fuel pump relay
Monday, January 20th, 2025 AT 1:59 PM

3 Replies

Tiny
KEN L
  • MASTER CERTIFIED MECHANIC
  • 55,322 POSTS
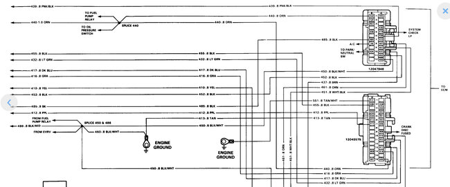
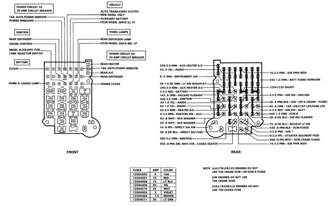
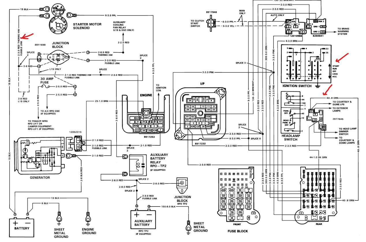
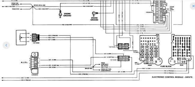
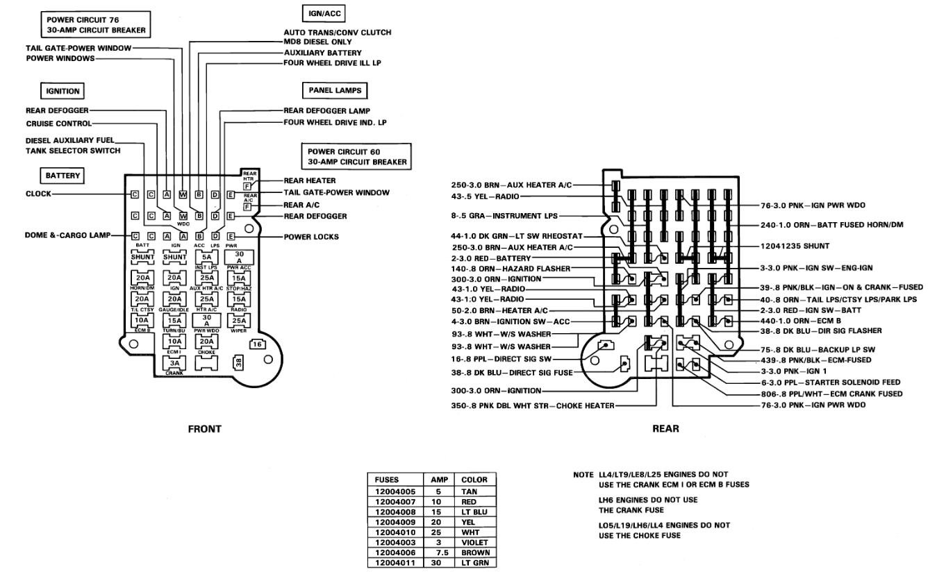
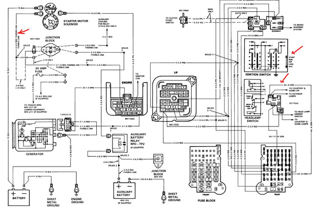
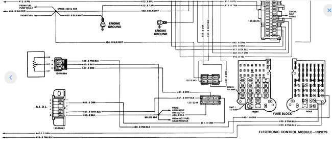
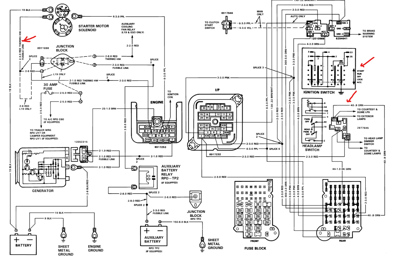
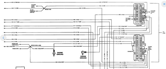
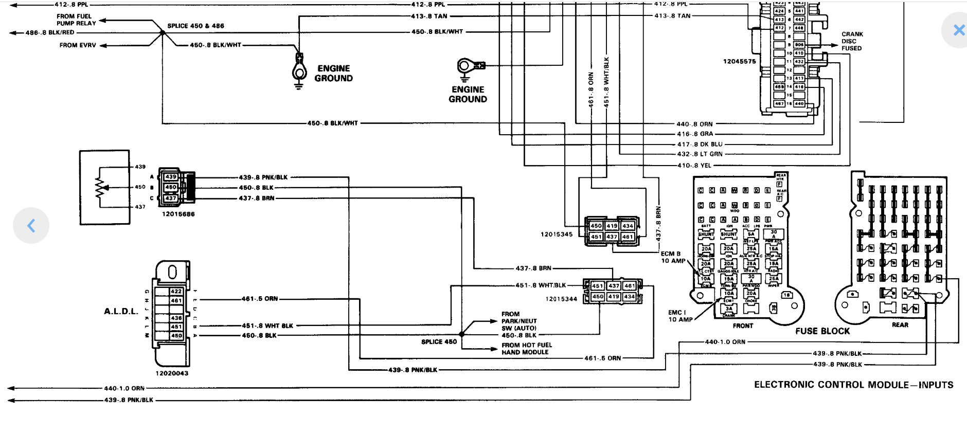
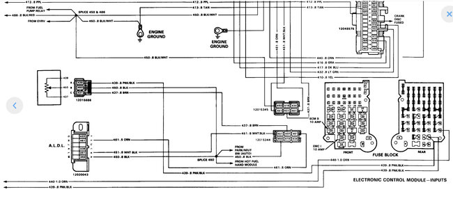
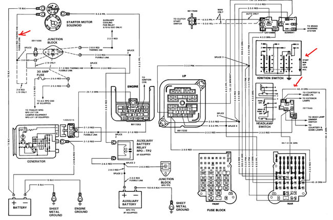
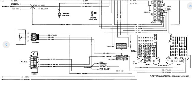
The ECM b fuse should have 12 volts so I would check the fusible links and the ignition switch. Here is a guide to see where you lose the power, and I have marked in the wiring diagrams below what to check.

https://www.2carpros.com/articles/how-to-use-a-test-light-circuit-tester

When you turn the key on without cranking the engine over does the fuel pump run for about 5 seconds? Also, when you crank the engine over does it have spark? When the key is on check the TBI wiring connectors for 12 volts and one of the wires (disconnected). Please go over this video and get back to me.

https://www.youtube.com/watch?v=lXLJbuAZ4CE&t

Check out the images (below). Please let us know what happens.
Was this
answer
helpful?
Yes
No
Tuesday, January 21st, 2025 AT 11:58 AM
Tiny
ADAMJ272001
  • MEMBER
  • 2 POSTS
Thank you for responding to this so quickly and sending the schematics. I'll try and keep this as short as possible since I forgot to include some other information.
To answer your questions, No the fuel pump does not prime for those initial few seconds when the key is turned on. I am only getting 2 volts when key is initially turned on at relay.

I checked power to the TBI connectors, and I am getting 12 volts. Also getting 12 volts at that junction box where the fusible link is. If I am reading the schematic correctly it should be the one on the fire wall on drivers' side that has the red wires, one goes to starter, the other looks to go to the AC I think.

I am getting spark as well.

I also changed the ignition switch and I'll explain why down below but my question is, I noticed when I first put the switch in the truck wouldn't turn over, so I adjusted it, turns over now. If I am able to adjust it further will that affect me not getting 12 volts since it isn't fully adjusted?

Reason why I changed the ignition switch and when I started having my problem of no fuel. I think.
The previous owner had swapped from auto to manual trans and the clutch switch (? Probably wrong name) broke. So, I changed it I also found that the previous owner re-wired certain things, one was the ignition switch.
The last time I drove it started but ran rough like timing was off even though I didn't touch anything. It eventually smoothed out and I drove it and inadvertently found, (stepped on) a makeshift fuse holder that had two spade fittings taped together holding a fuse. This wire, yellow, is connected to the ignition switch. The fuse arched and fried the ignition switch. After changing the switch and putting in an actual fuse holder it has not gotten fuel. I am worried that I not only ruined the switch but the ECM. I am going to go through the schematics you supplied and see if I can find another fusible link somewhere. I am a novice at best when it comes to wiring but I am slowly figuring it out. I am just confused as to why I am getting 2 volts not 12 or zero. At the relay. I still have to check wiring// grounds at the actual pump. I am assuming I'll find 2 volts at the fuel pump as well, but I'll let you know.
Thanks
Was this
answer
helpful?
Yes
No
Tuesday, January 21st, 2025 AT 5:22 PM
Tiny
KEN L
  • MASTER CERTIFIED MECHANIC
  • 55,322 POSTS
It sounds like you have a handle on it, probably a bad connection somewhere. Let me know if you need me to help.
Was this
answer
helpful?
Yes
No
Wednesday, January 22nd, 2025 AT 8:56 AM

Please login or register to post a reply.