Starter wiring diagrams

Tiny
SUSAN WILLIAMS
  • MEMBER
  • 1999 FORD E-SERIES VAN
  • 4.2L
  • V6
  • AUTOMATIC
  • 200,000 MILES
I need to know the wiring colors to the starter solenoid. I have two yellow wires and red wire. E250 econoline.
Wednesday, January 31st, 2018 AT 2:07 PM

1 Reply

Tiny
PATENTED_REPAIR_PRO
  • MECHANIC
  • 1,853 POSTS
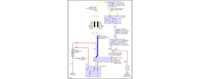
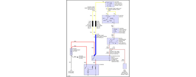
Here is the wiring diagram. The two yellow wires are supposed to be spliced together at that splice S1009 which is near the relay. Check out the diagrams (Below). Please let us know if you need anything else to get the problem fixed.
Was this
answer
helpful?
Yes
No
Wednesday, January 31st, 2018 AT 2:43 PM

Please login or register to post a reply.