Sunday, November 25th, 2018 AT 2:10 PM
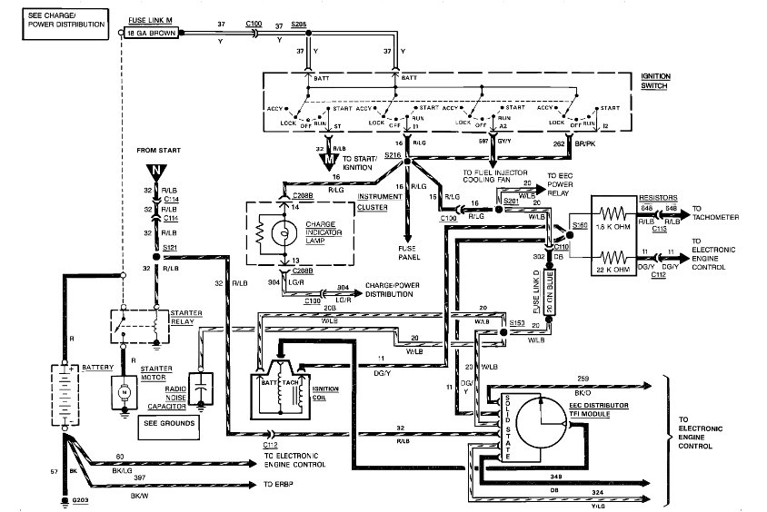
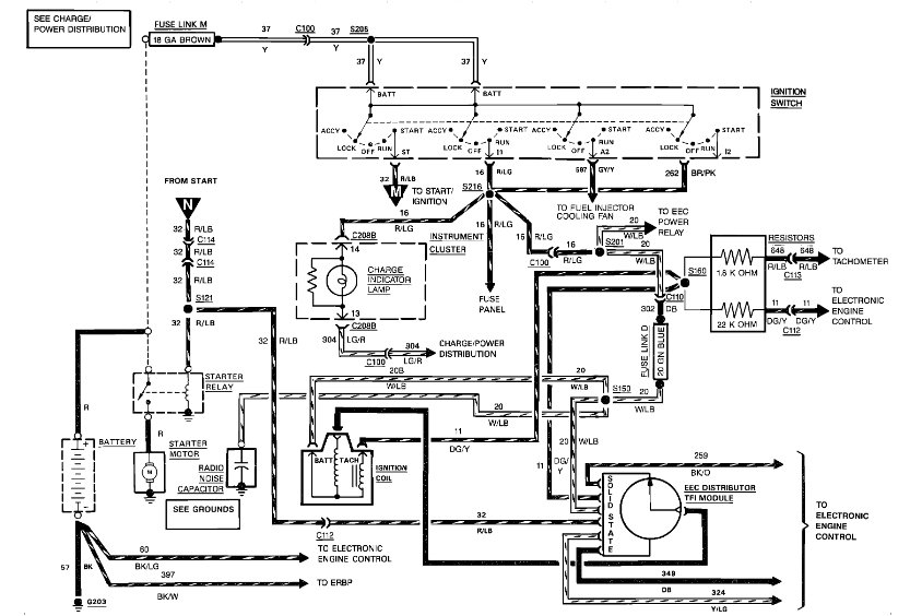
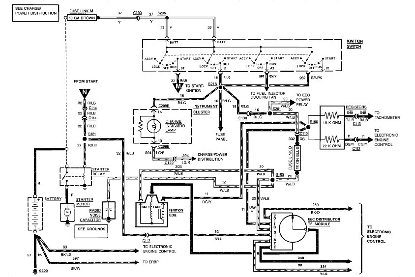
The wire coming off the right solenoid post running to what appears to be the lights (only branch from the bundles I can see) will heat and catch fire and break and causes no power to start. Done light still works and back window wired separately still work. All other electrical stops working. Help, please

