Will not start, fuel pressure too low?

Tiny
QUINLAN IOIO
  • MEMBER
  • 1993 GMC JIMMY
  • 4.3L
  • V6
  • 2WD
  • AUTOMATIC
  • 177,000 MILES
I've replaced a few parts with no luck.
Distributor + cap and sensor
Fuel pump
Fuel filter
Fuel relay
Fuel pressure regulator
Spark plugs
Harmonic balancer

When I prime the system, it only reaches about 15 PSI and I've tested with a separate injector unit.

I'm not sure what the issue is at this point maybe there's a clog in a fuel line or some kind of short.
Tuesday, April 9th, 2024 AT 11:57 AM

10 Replies

Tiny
QUINLAN IOIO
  • MEMBER
  • 7 POSTS
Reference image.
Was this
answer
helpful?
Yes
No
Tuesday, April 9th, 2024 AT 11:59 AM
Tiny
JACOBANDNICKOLAS
  • MECHANIC
  • 110,192 POSTS
Hi,

Actually, on a 1993, the fuel pressure is slightly above the manufacturer's specifications. According to my manual, it should be between 9 and 13 psi. See pic below.

Does the engine try to start? Will it start if you use starting fluid?

Do me a favor. If you haven't already, check to see if there are any diagnostic trouble codes stored. You don't need a scanner. All you need is a short jumper wire or even a paper clip. Follow the directions in this link and let me know if you find any codes:

https://www.2carpros.com/articles/buick-cadillac-chevy-gmc-oldsmobile-pontiac-gm-1983-1995-obd1-code-definitions-and-retrieval-method

Let me know.

Joe

See pic below.

Was this
answer
helpful?
Yes
No
Tuesday, April 9th, 2024 AT 7:09 PM
Tiny
QUINLAN IOIO
  • MEMBER
  • 7 POSTS
What you've referenced is for VIN Z mine is VIN W.
Was this
answer
helpful?
Yes
No
Tuesday, April 9th, 2024 AT 7:12 PM
Tiny
QUINLAN IOIO
  • MEMBER
  • 7 POSTS
There are no codes it just repeats 12,
It will start if gas is poured in, pic below references pressure issue when not running.
Was this
answer
helpful?
Yes
No
Tuesday, April 9th, 2024 AT 7:17 PM
Tiny
JACOBANDNICKOLAS
  • MECHANIC
  • 110,192 POSTS
Hi,

Have you checked the ECM 1 fuse in the fuse box? If not, that is what powers the injectors. If the fuse is good and has power to and from it, go to the injectors and check for power at the red wire and the white wire.

Also, keep in the back of your mind that if there is no oil pressure for any reason, it will shut down the fuel system on this vehicle, so keep that in mind as well. I don't know if there were any issues or if something is disconnected.

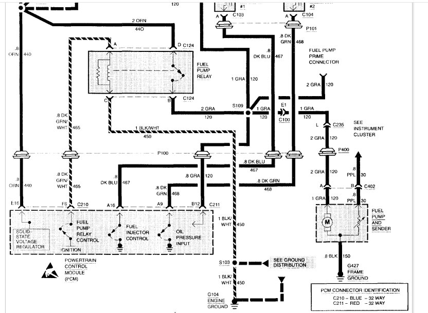
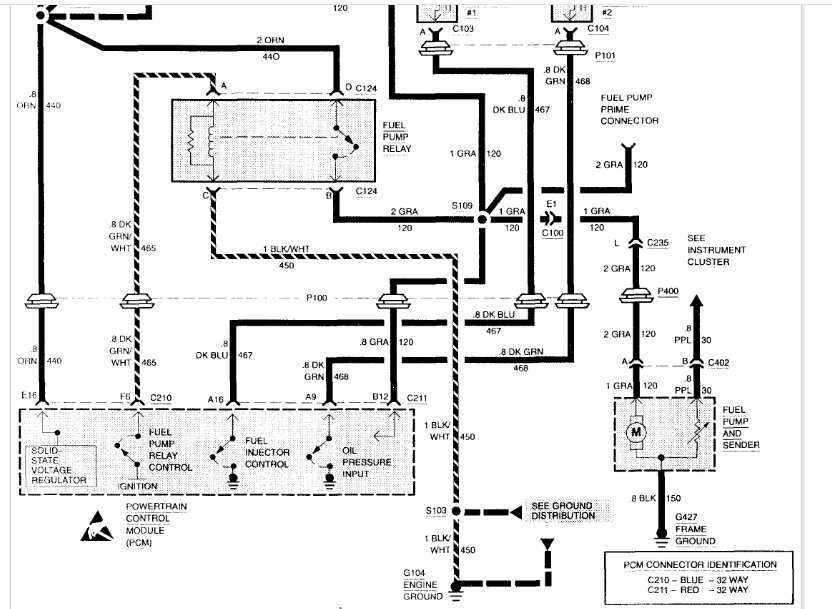
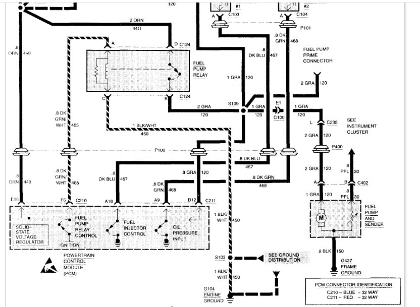
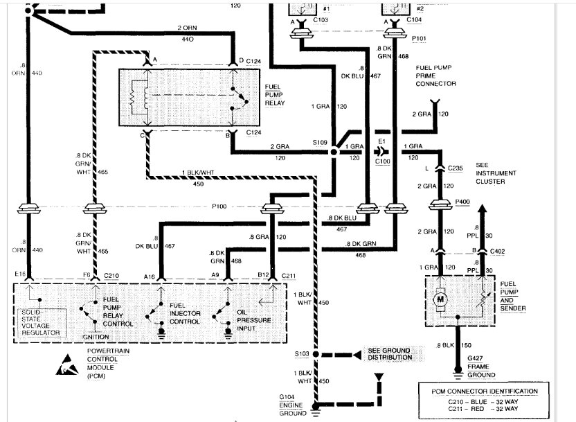
I attached the wiring schematic below for the fuel injectors so that you have a reference. However, please let me know the engine code from the VIN. It will be the 8th digit in the VIN, and it should be either a W or a Z. I want to confirm I have the correct schematic.

Let me know what you find.

Joe

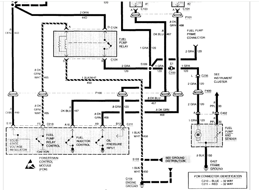
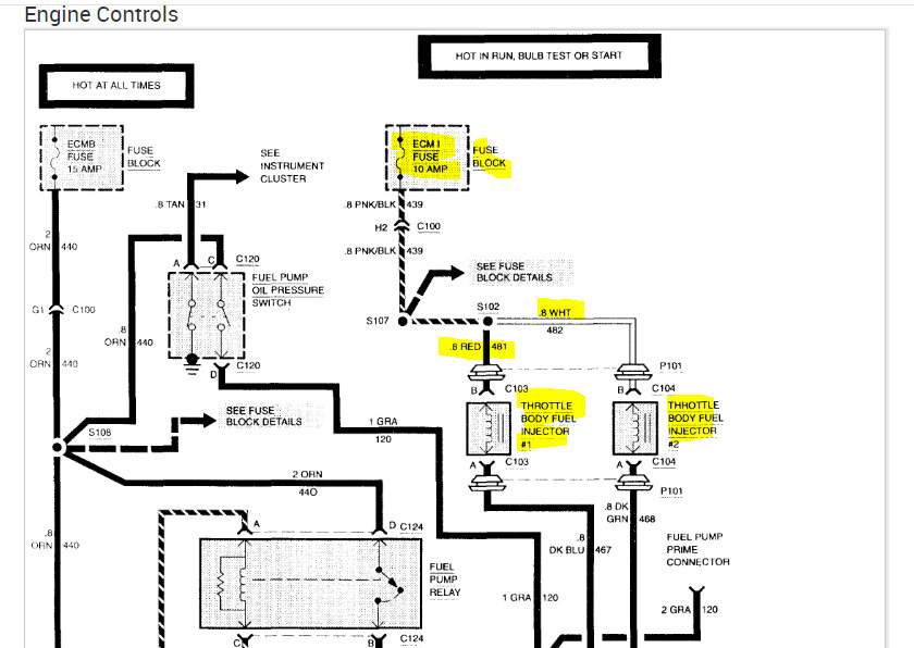
See pics below. Note: I had to cut the pic in half to make it readable for you. I did overlap the two so you can follow from one to the next.
Was this
answer
helpful?
Yes
No
Tuesday, April 9th, 2024 AT 8:01 PM
Tiny
QUINLAN IOIO
  • MEMBER
  • 7 POSTS
Mine is a W VIN, fuse is fine, but the issue is not the injectors but the fuel sending unit not reaching correct pressure in order to activate the injector poppets. In the image I shared above the guide states what PSI is should be at (55-61PSI).
I thought it wasn't getting pressure due to poppets leaking but I tried a sperate injector unit and still low pressure (15PSI).
Before this pump I had a VIN Z unit and it would get 19PSI. Tomorrow afternoon I'm going to try to find the pump test wire so I can send battery voltage and run the pump as the guide states, if that fail I might disconnect the fuel lines and shoot some air through. As far as I can tell there's something causing the pump to not hit the proper PSI if it's electrical it's not the relay or fuse.
Was this
answer
helpful?
Yes
No
Tuesday, April 9th, 2024 AT 10:40 PM
Tiny
QUINLAN IOIO
  • MEMBER
  • 7 POSTS
The time some gas was poured in.
Was this
answer
helpful?
Yes
No
Tuesday, April 9th, 2024 AT 10:52 PM
Tiny
JACOBANDNICKOLAS
  • MECHANIC
  • 110,192 POSTS
Hi,

Yep, the different vin shows what you indicated as far as pressure. In this case, since you are getting low pressure equal to what the VIN Z requires, the only thing I can think of is if you got the incorrect pump sold to you.

The OEM part number is 25163473. Do you still have information on the one used to replace the original pump to try and cross reference? Interestingly, when I checked online for the part number, the only thing I could find were rebuild kits.

If possible, try to cross that number with the part you got. That is what makes the most sense unless there is a voltage issue or weak ground issue for the pump preventing it from running properly.

Try that and let me know what you find.

Joe
Was this
answer
helpful?
Yes
No
Wednesday, April 10th, 2024 AT 6:10 PM
Tiny
QUINLAN IOIO
  • MEMBER
  • 7 POSTS
Yee, looks like the unit I have is TBI and I want MFI, might have one local to purchase.
Was this
answer
helpful?
Yes
No
Wednesday, April 10th, 2024 AT 6:19 PM
Tiny
JACOBANDNICKOLAS
  • MECHANIC
  • 110,192 POSTS
Hi,

If that is the case, it would explain the low pressure. The pump is doing all it can. LOL

Let me know if you find one for the VIN number you have and if it takes care of the problem. I'm interested in knowing.

Take care,

Joe
Was this
answer
helpful?
Yes
No
Wednesday, April 10th, 2024 AT 7:02 PM

Please login or register to post a reply.