Friday, February 1st, 2019 AT 3:55 PM
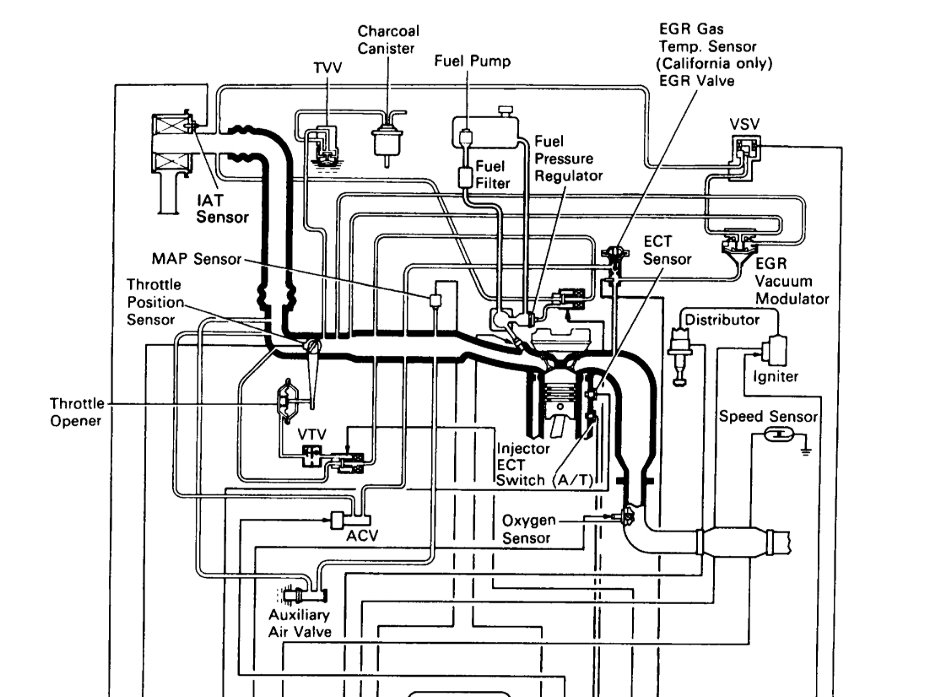
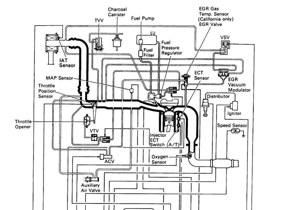
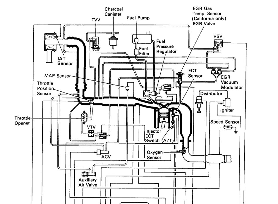
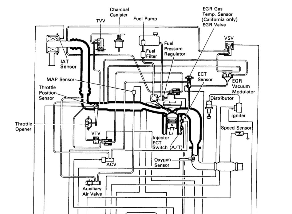
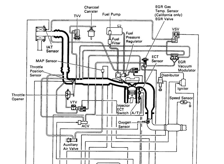
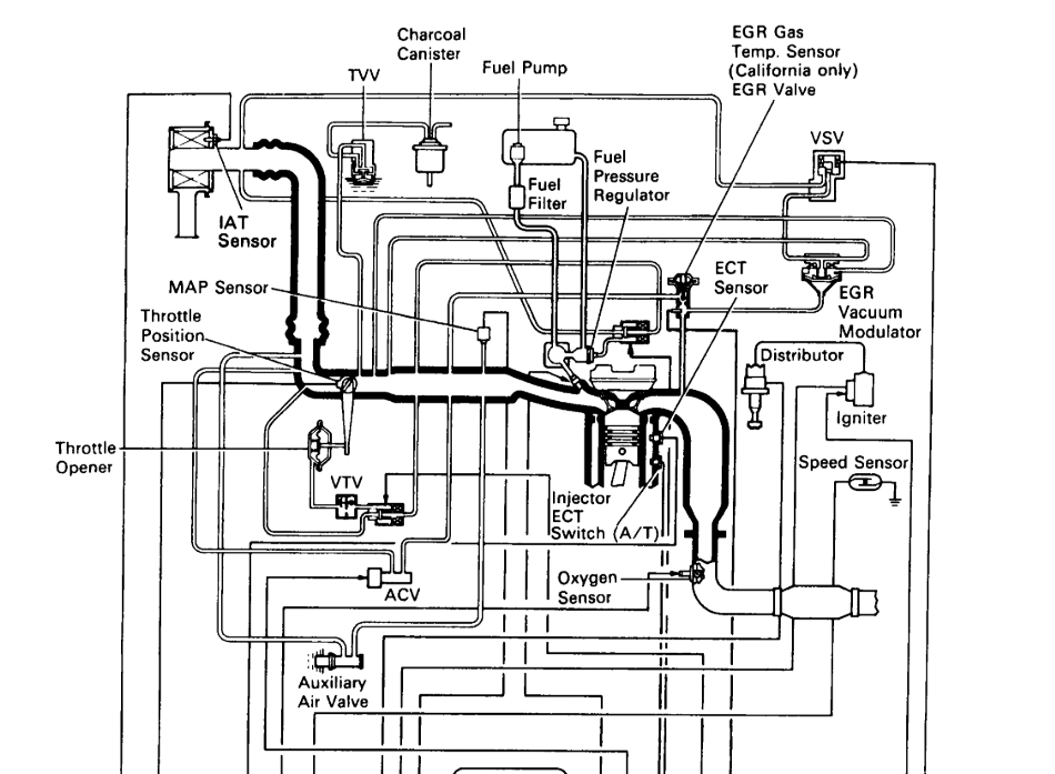
When did the throttle plate sadly I can remember I was just goes to what also undead two hoses from the throttle plate seem like they go to the coolant system




