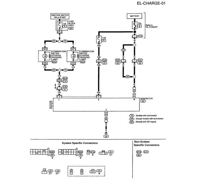
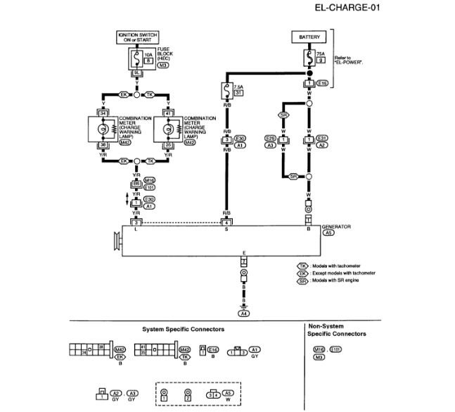
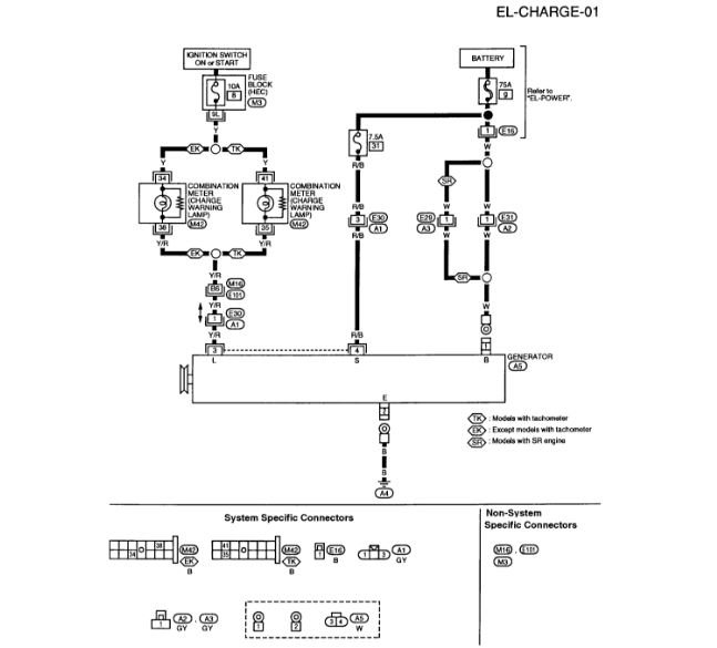
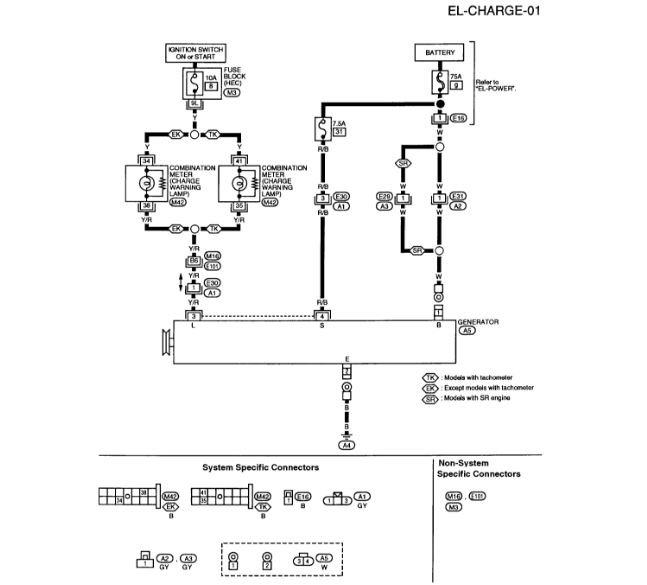
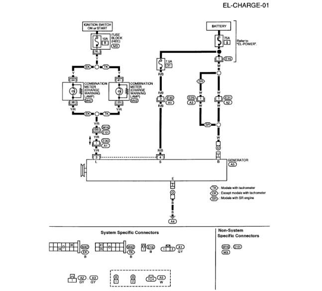
Changed alternator. Took car to AutoZone and put on tester. It said bad voltage regulator. So I changed it again. Same thing. Took alternator off and it tested fine so I put it back on. Again it says bad voltage regulator. Checked fuses, all okay. Checked wiring with volt meter and light tester, everything had power where it is supposed to. Alternator is charging battery.
My question is, what are the dangers of running car like this? I do not know what else to do.
Thanks
My question is, what are the dangers of running car like this? I do not know what else to do.
Thanks
Aug 30, 2018 at 3:58 AM
