Variable timing control sensor

Tiny
REDGITTL
  • MEMBER
  • 2001 NISSAN SENTRA
  • 1.8L
  • 4 CYL
  • AUTOMATIC
  • 120,000 MILES
How to do a benchmark test for variable timing control sensor?
Friday, August 25th, 2017 AT 3:17 PM

3 Replies

Tiny
STEVE W.
  • MECHANIC
  • 15,682 POSTS
About the only way is to use a scan tool and an oscilloscope on the cam and crank sensors and watch the wave forms move as you cycle the cam phasing with the scan tool. Then you could see if IATN or Pico have a good known waveform to compare it.
Google - Low Power case study: Chevy Equinox - Parts 1 and 2 Pine Hollow.
Ivan shows the hook ups and tests.
Was this
answer
helpful?
Yes
No
+1
Friday, August 25th, 2017 AT 4:35 PM
Tiny
REDGITTL
  • MEMBER
  • 3 POSTS
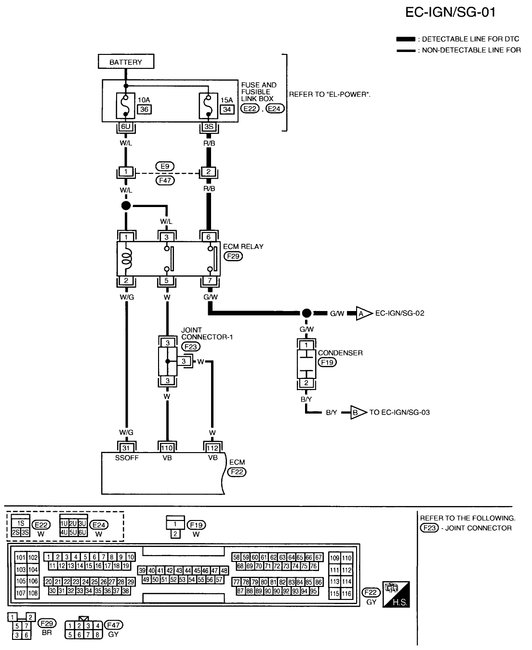
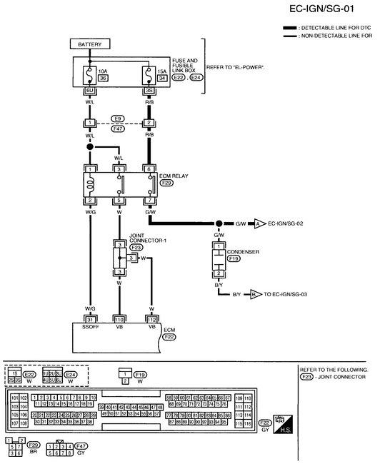
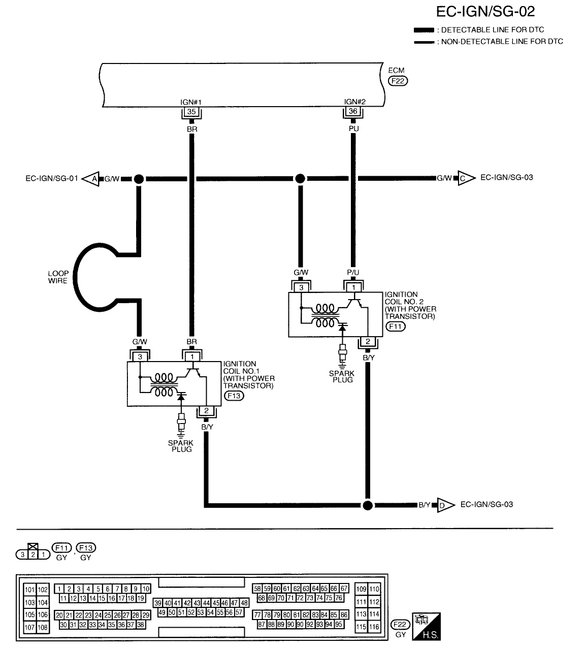
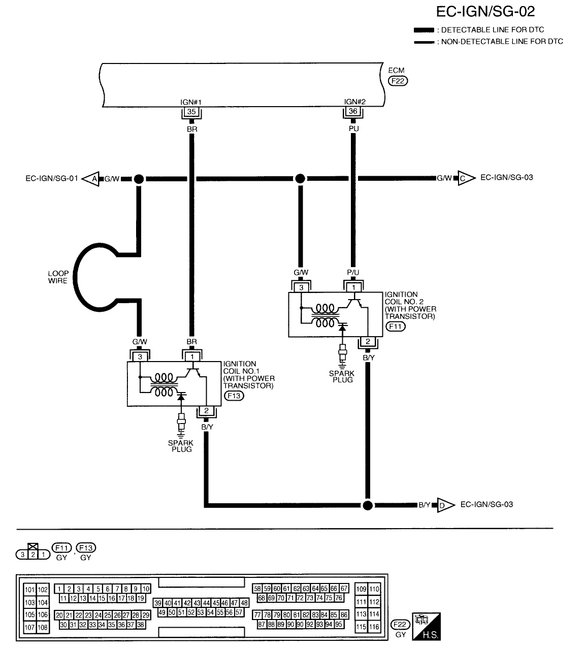
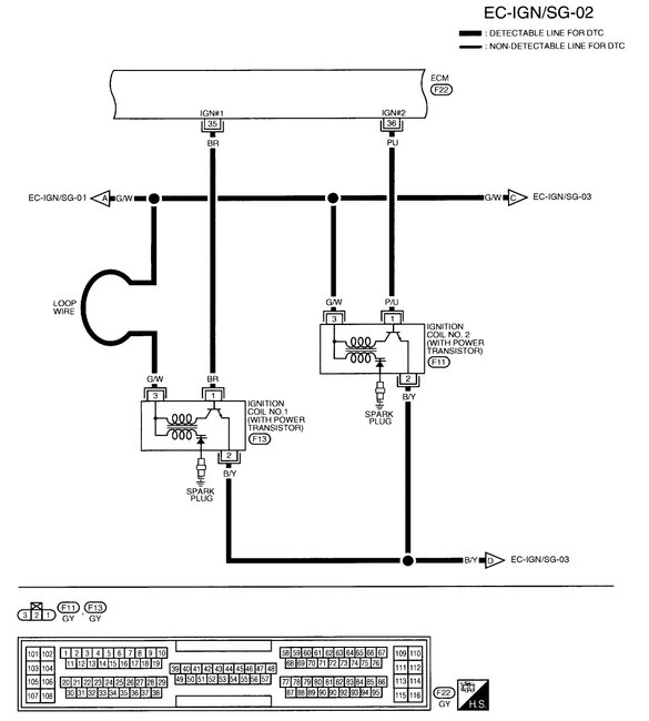
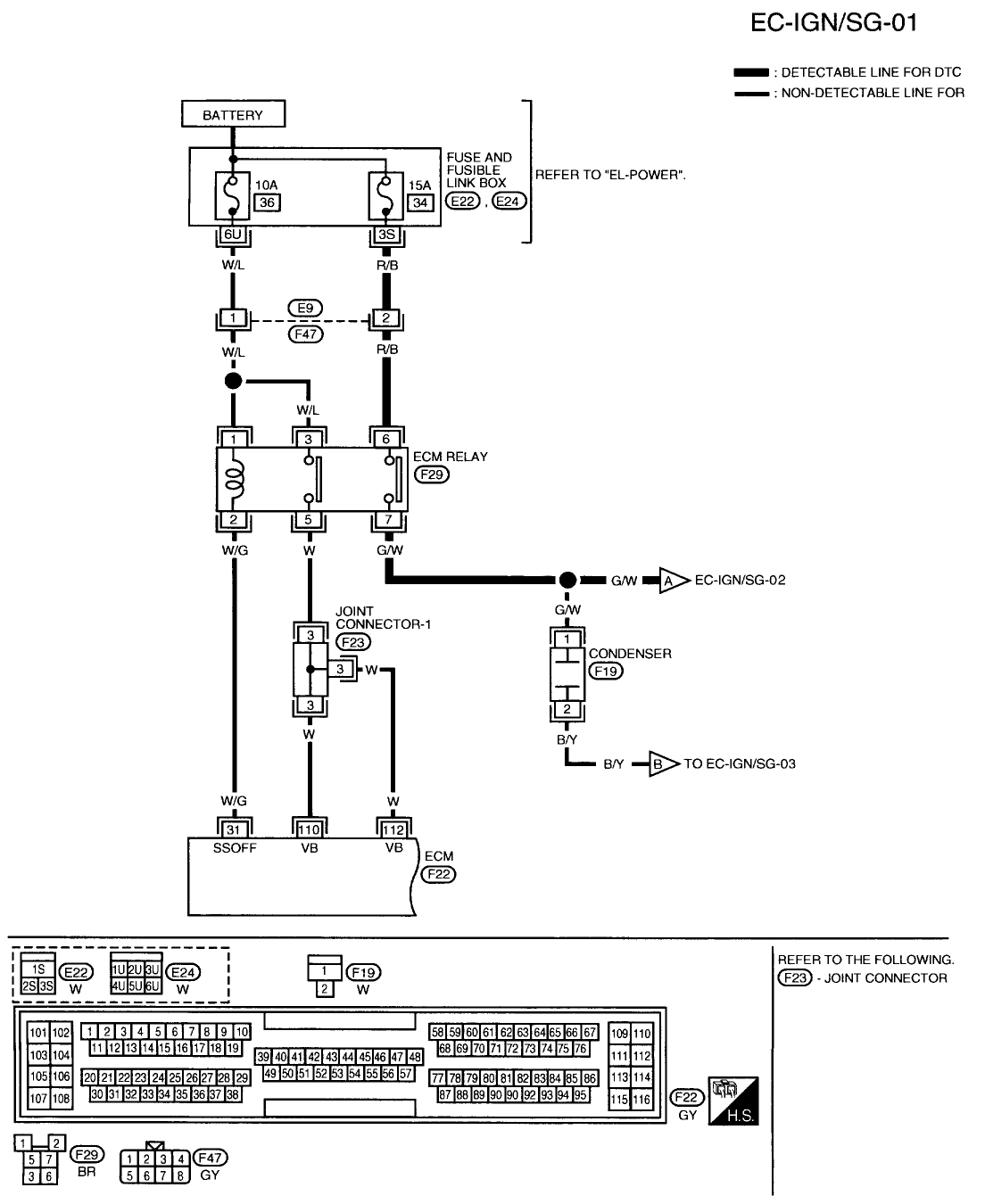
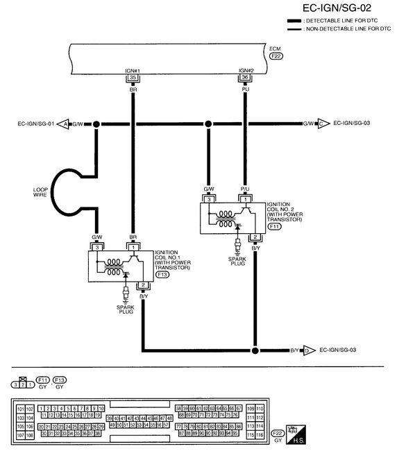
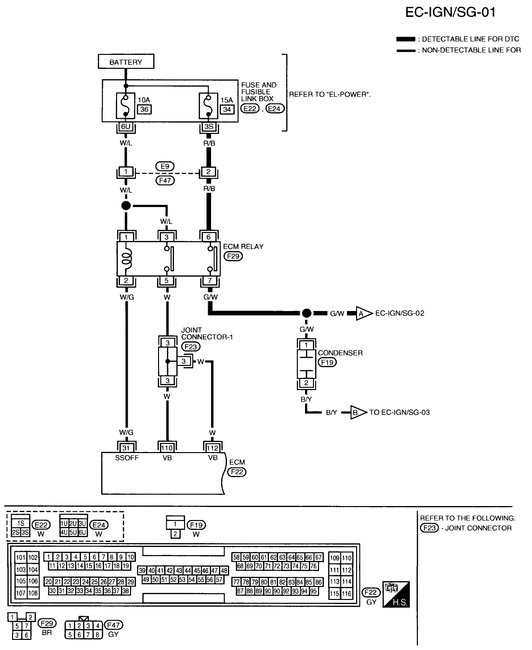
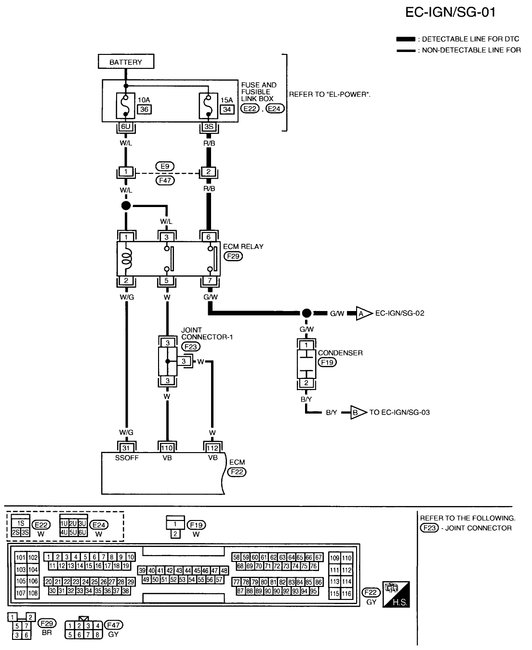
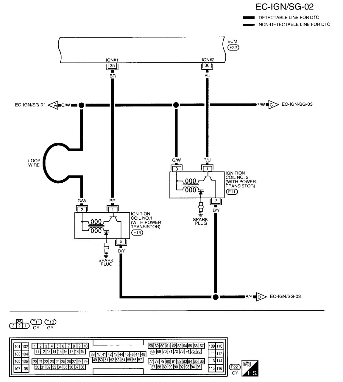
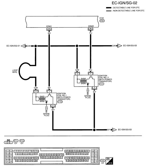
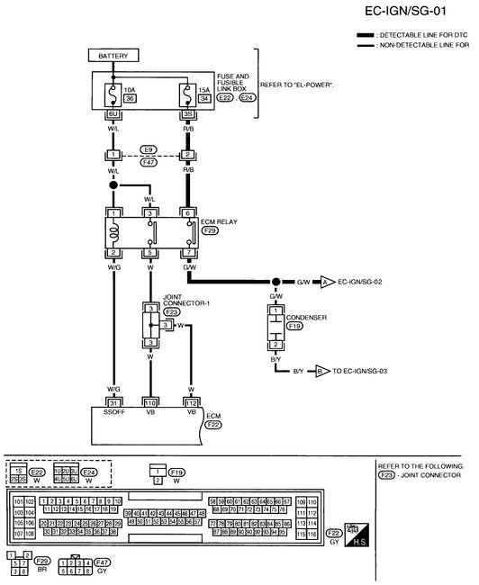
Looking for the color of the three wires for coil 1, 2, 3, 4. Do you have that? Changed the ECM but need this before I connect temperature sensor. Thanks in advance.
Was this
answer
helpful?
Yes
No
Saturday, August 26th, 2017 AT 11:35 PM
Tiny
STEVE W.
  • MECHANIC
  • 15,682 POSTS
This is the ignition wiring.
Was this
answer
helpful?
Yes
No
Sunday, August 27th, 2017 AT 10:17 AM

Please login or register to post a reply.

Related General Content