HOME
ASK A QUESTION
REPAIR GUIDES
BECOME A MEMBER
LOG IN
Login with Facebook
OR
Remember me
NOT A MEMBER?
FORGOT PASSWORD?
CONTACT US
PRIVACY POLICY
TERMS AND CONDITIONS
☰
Home
Plymouth
Grand Voyager
General
Vacuum diagrams?
JESS81
MEMBER
1993 PLYMOUTH GRAND VOYAGER
3.3L
V6
2WD
AUTOMATIC
14,567 MILES
A diaphragm vacuum diaphragm.
Thursday, August 21st, 2025 AT 8:11 PM
1 Reply
MECHTRIX
MECHANIC
382 POSTS
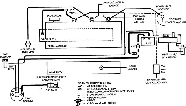
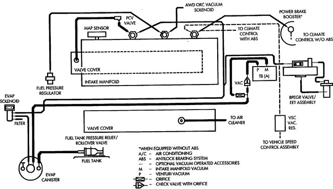
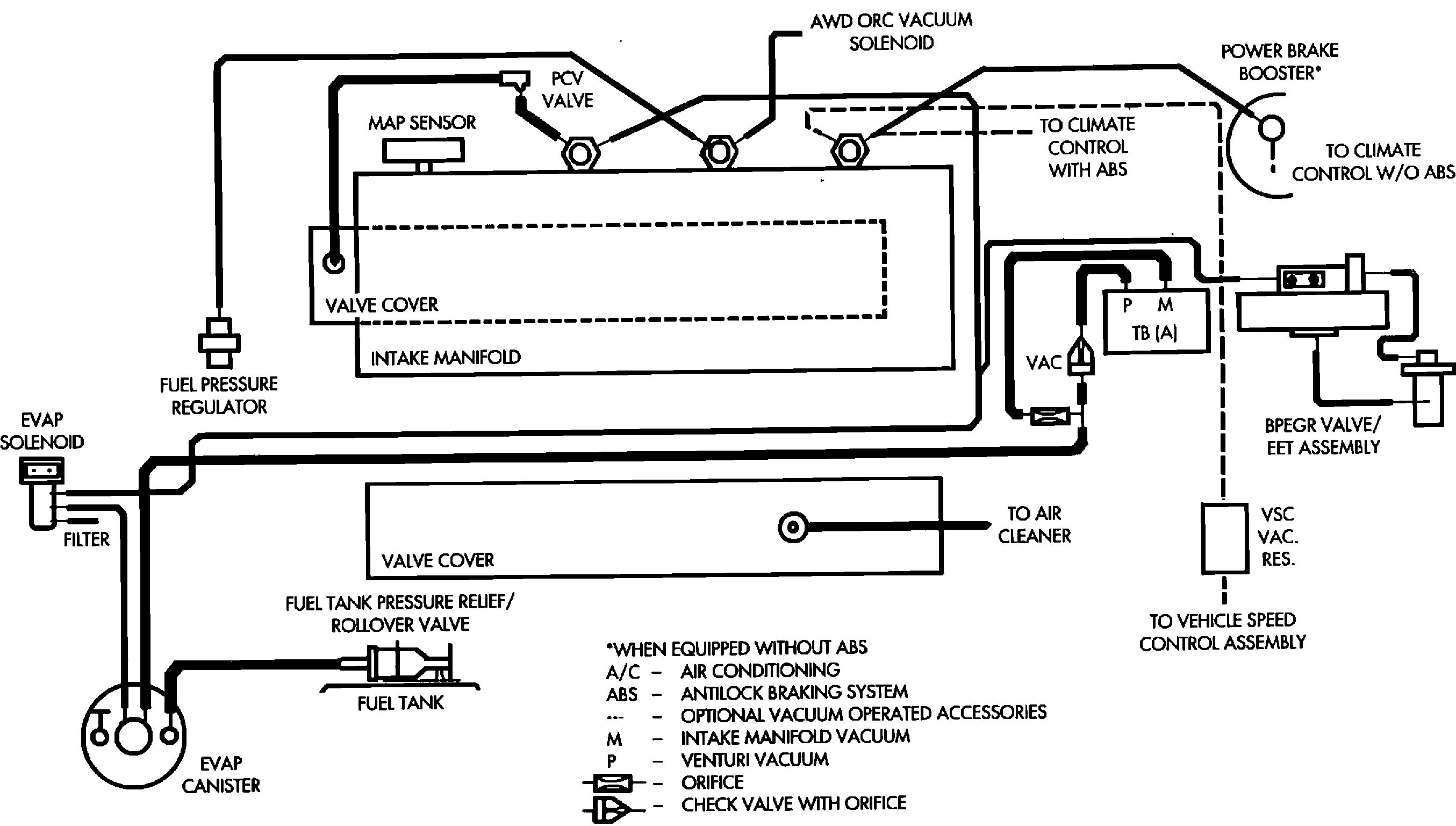
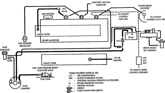
Heres the diagram should be everything there. Hope this helps good luck.
Image (Click to make bigger)
Was this
answer
helpful?
Yes
No
Thursday, August 21st, 2025 AT 8:56 PM
Please
login
or
register
to post a reply.
Related General Content
GUIDE
Inquire Here
Ask a Car Question. It's Free!
Avoiding Car Repair Fraud
Ten Questions to Ask a Repair Shop
Car Maintenance and Service Procedures