Vacuum hoses diagram needed

Tiny
JOHNNY ON SPOT
  • MEMBER
  • 2000 CHEVROLET S-10
  • 2.2L
  • 4 CYL
  • 2WD
  • AUTOMATIC
  • 200,000 MILES
Need to replace vacuum lines. Need a diagram for them. Especially heat control/select.
Monday, August 30th, 2021 AT 7:49 AM

1 Reply

Tiny
JACOBANDNICKOLAS
  • MECHANIC
  • 110,194 POSTS
Hi,

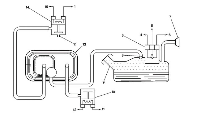
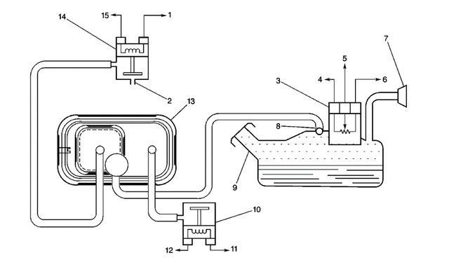
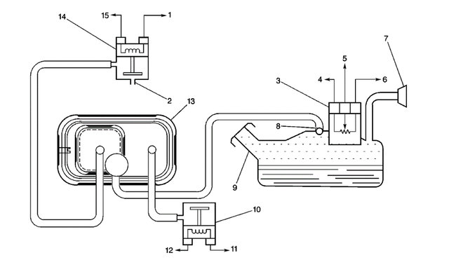
If you look below, the first three pics are related to the engine/emission system vacuum system. Pic 3 is a legend of the components in pic 2.

As far as the HVAC, there are two possibilities based on RPO (regular production option). There is C60 which is for manual control heat/AC and C42 is automatic climate control.

The RPO can usually be found in the glove box. If it isn't there, check behind the driver's seat for a label.

Let me know if this helps or if you have other questions.

Take care,

Joe

See pics below.
Was this
answer
helpful?
Yes
No
Monday, August 30th, 2021 AT 7:51 PM

Please login or register to post a reply.